电解电容器的二个极片有正、负极之分。电解电容器的正极是金属片(比如铝、铌、钽),它的介质是通过电化学方法在正极金属上形成的一层极薄的氧化膜,而负极是能导电的工作电解质。以铝电解电容器为例,它是由铝箔和饱吸工作电解质的衬垫纸相叠卷绕而成。其中表面形成有氧化膜如氧化铝的铝箔是正极,电解质是负极(它通过另一层铝箔引出),那层氧化铝薄膜就是介质。由于这层氧化膜具有单向导电性,所以当极性接反时,介质导通,漏电流急剧增大,容易使氧化膜损坏造成电容器失效。
电解电容器的极性一般都在外壳上标明,也可从外观结构来判别(见图1)。

为了使电解电容器正确接入到电路中,必须先搞清楚所跨接二点的电位高低,电位高的那一点接电解电容器的正极;电位低的那一点接电解电容器的负极。例如用PNP型锗管组成的阻容耦合音频放大器(图2a),设以公共线为“零”电位,则前级集电极的直流电位约为-3.5伏,后级基极的直流电位约为-0.3伏,为了隔断这二点间的直流电位,只让音频信号电流通过,就必须在二点间跨接一个电容器。因为前级集电极的电位比后级的基极低,所以电容器的负极应和前级集电极相接,正极应和后级基极相接。而用NPN型硅管组成的放大器,则因电路的极性与前者相反,所以电容器的接法也恰恰相反(图二b)。装置过程中,若电路里二点间的电位差的大小和方向不明确时也可用万用表的直流电压档直接测试。电表灵敏度最好是用2千欧/伏以上的,并用数倍于电源电压的那一档来测试,以减少对电路的影响,避免损坏元件。

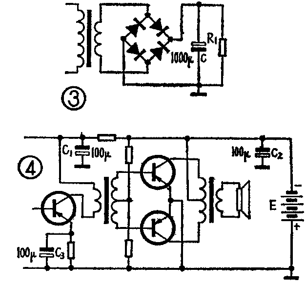
又如图3中的滤波电容器,它给整流输出中的交流分量构成了一条阻抗很小的通路,使交流分量的大部分不经过负载,而从这条通路形成回路。因此它必须跨接于电源的正、负极间。它的正极应接电源正极,负极应接电源负极。其它如去耦电容、音频旁路电容等,它们的作用是把音频信号直接引入公共线,以免造成不必要的反馈,因此都必有一极与电源直接连接(图4),在二者的连接处,正、负极性必须相同。(朱蔼初)
