在一些有重要设备或危险品的场合,都应有必要的安全报警设备,当人们接触时,立即发出报警信号,引起注意。报警器的种类很多,我们这里介绍的是接触式开关报警器。
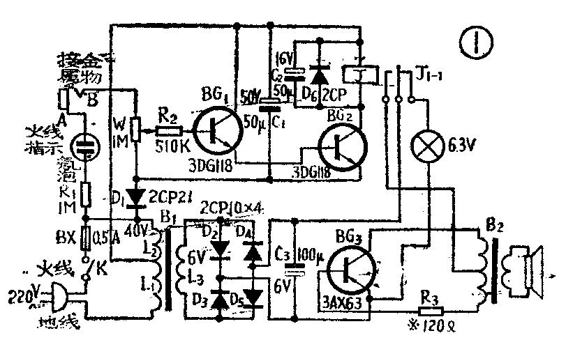
线路见图1。它是由电源、晶体管开关电路、音频振荡器等部分组成。晶体管BG\(_{1}\)、BG2接成开关电路,其中BG\(_{1}\)的输入部分简化电路见图2。B端为信号的输入端,它和需要保护的金属物相连,因金属物与地绝缘,使B端与地之间有一个电阻Rx存在,阻值约为1兆欧。从图2可以看出,晶体管BG\(_{1}\)的偏置电路是由电阻RX、R\(_{2}\)及电位器W组成的。适当调节W,使BG1、BG\(_{2}\)处于临界截止状态,这时继电器J处于释放状态,指示灯亮。当人体接触金属物时,人体相当于一个大电阻RG,R\(_{G}\)与RX并联,改变了BG\(_{1}\)的偏置电压,使BG1由截止转入导通,于是BG\(_{2}\)也导通,继电器动作,常开触点接通,指示灯熄灭,BG3等组成的音频振荡器工作,喇叭发出音频叫声报警。音频振荡器可以通过调节R\(_{3}\)得到约1千赫的音频振荡信号。


图中BG\(_{1}\)、BG2为一般中功率管,可用3DG111~3DG118,也可用3DG12、3DG27等,只要求V\(_{CEO}\)≥60伏,β≥20。继电器用直流电阻约为300欧的极化继电器,工作电流为1毫安以上。整流二极管D2~D\(_{5}\) 用2CP型二极管,耐压10伏以上,工作电流为150毫安左右。电源变压器B1用的铁心为7.5×10(毫米)\(^{2}\)左右,叠厚16毫米,初级用0.1毫米的漆包线绕2640圈,在480圈处抽头为40伏。次级用0.23毫米的漆包线绕75圈。B\(_{2}\)为一般晶体管收音机的输出变压器。
本机的元器件安装在图3所示的印制线路板上(1∶1)。图4为印刷板上几个大的元件排列位置。整机装在一个105×110×50(毫米)\(^{3}\)的塑料盒内。


焊接无误后就可调试。先接通电源,检查L\(_{2}\)应输出约40伏交流电压,经整流滤波后约有45伏的直流电压输出供给BG1、BG\(_{2}\),L3上应输出6伏交流电压,整流滤波后,有7伏左右的直流电压作为BG\(_{3}\)的电源。然后调试音频振荡器部分,先用一导线把继电器的常开触点暂时接通,调节R3使喇叭发出约1000赫的音频叫声,音频电流约为200多毫安,R\(_{3}\)不宜调得太小,否则会使BG3的基极电压过高,造成BG\(_{3}\)的击穿。音频振荡器正常工作后,拆除常开触点的短路线,调整开关线路部分。旋动W,把滑动触点向B端旋到底,再用手接触B点。继电器J应动作,如果不动作,可能是BG1或BG\(_{2}\)有断极损坏;若手没有碰触B点,继电器已吸动并且不释放,可能是晶体管损坏。继电器J工作正常以后,从B点引一长导线接到需要保护的金属物体上。然后再调节R2使继电器J处于释放状态,用手接触金属物时,J应吸动,喇叭发出音频叫声,调整就算完毕,可以投入使用。B点到金属物的引线可以用到200多米。
本机还有火线指示电路,用前应检查火线。把手触到A点,如果氖泡发光,说明电源插头插对。若插反,会因为人体与地接近同电位,对偏置电路无影响,使电路的灵敏度大大降低。(郑祥泰 奚天敬)