f\(_{T}\)是晶体管的特征频率。它是反映晶体管高频工作性能的一个重要参数。对于fT的测试一般需要有专门的仪器,我们这里介绍一种简单的f\(_{T}\)测试仪,它可以直接读出晶体管的fT参数值。
工作原理
我们知道,当晶体管工作频率不超过某一频率时,可以认为它的电流放大倍数h\(_{FE}\)与工作频率f无关,是个常数(h'FE);但是当工作频率提高到一定程度时,h\(_{FE}\)将随工作频率f的增高而降低,如图1所示。从图中可以看出,在fβ~f\(_{T}\)这一段频率范围内,hFE随着f的增高而直线下降,因此,我们用公式h\(_{FE}\)·f=fT……(1)来表示它们的关系。在实际测试中,通常认为当h\(_{FE}\)随频率增高而下降到10以下时,就能按公式(1)来计算管子的fT。

从公式(1)可以看出,一个晶体管在高频下的放大能力与f\(_{T}\)参数有关。根据公式(1),我们给定某一工作频率f,测出晶体管的hFE,由f和h\(_{FE}\)的乘积就可以得出该晶体管的fT参数值,这就是我们设计这个测试仪的主导思想。
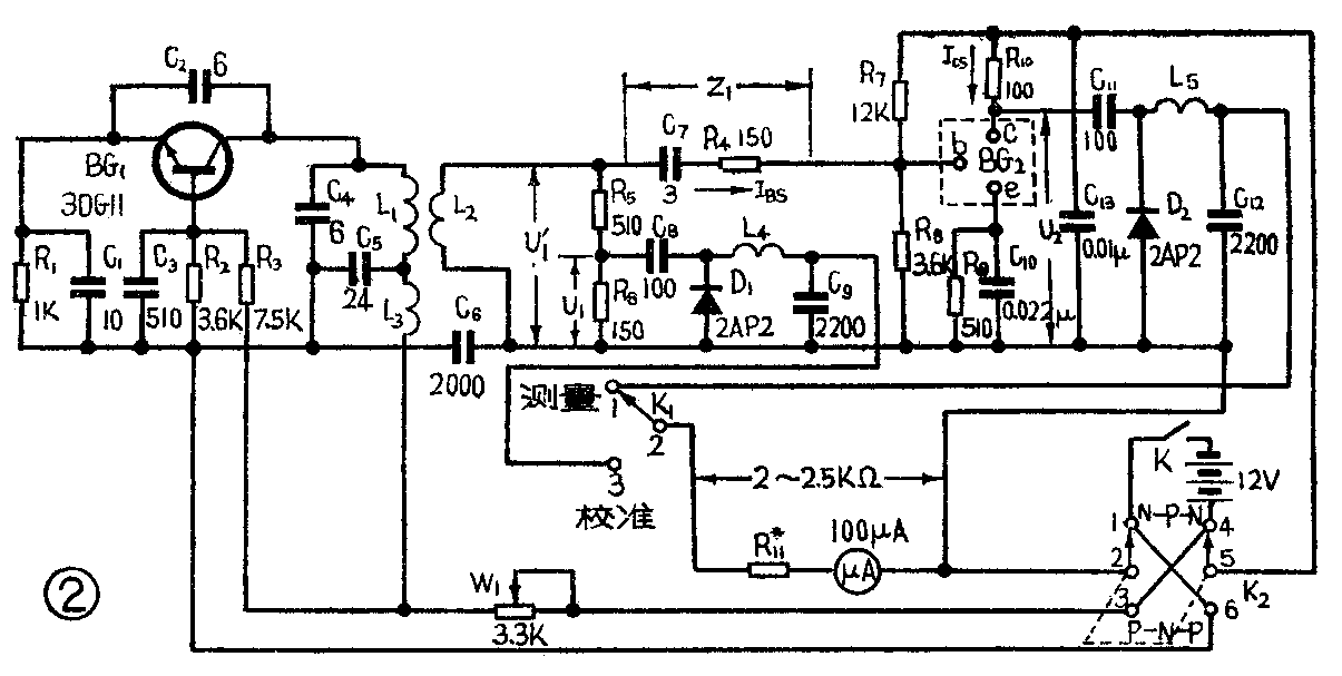
测试仪线路见图2。由晶体管BG\(_{1}\)等组成电容反馈式振荡器,产生频率为f的信号。这个信号耦合到L2,在L\(_{2}\)上产生电压U1',U\(_{1}\)'经C7、R\(_{4}\)向被测晶体管BG注入电流Ibs,若选择C\(_{7}\)、R4的串联阻抗Z\(_{1}\)比晶体管BG的输入阻抗大得多,则U1'与C\(_{7}\)、R4将组成一个恒流源。在给定待测管的工作状态下(V\(_{ce}\)=10V、IC=4mA、f≈60MHz),高频晶体管的输入阻抗一般在200欧左右,我们选择Z\(_{1}\)在1千欧左右已满足要求(有些晶体管输入阻抗可能高达500欧左右,这时电路还基本上满足恒流源要求)。电阻R7~9是BG的偏置电阻,R\(_{7}\)、R8的选择也要比晶体管的输入阻抗大得多,这时我们可以认为I\(_{BS}\)将全部流入BG的基极,形成基极电流。电路中C8、D\(_{1}\)等元件是为测U1而设置的。U\(_{1}\)是U1'的分压,若电表测得U\(_{1}\),则U1'=〔(R\(_{5}\)+R6)/R\(_{6}\)〕·U1,而I\(_{BS}\)=U1'/Z\(_{1}\)=〔(R5+R\(_{6}\))/R6·Z\(_{1}\)〕U1。

集电极的信号电流可通过测量R\(_{1}\)0上的压降算出。R10不能选得太大否则不满足测h'\(_{FE}\)时集电极短路的条件,也不能选得太小,我们选100欧基本上满足要求。C11、D\(_{2}\)为测U2设置的,知道U\(_{2}\)后,集电极电流ICS=U\(_{2}\)/R10。这时得出BG在这个工作频率下的电流放大倍数h\(_{FE}\)=ICS/I\(_{BS}\)=〔Z1R\(_{6}\)/(R5+R\(_{6}\))·R10〕·U\(_{2}\)/U1,因信号频率是已知的,这样由公式可得

从公式(3)可以看出,当所选择的工作频率f满足公式(1),也就是工作频率只要选在h\(_{FE}\)~f特性曲线的直线下降部分时,用这个线路来测晶体管的fT,将与工作频率无关。这样就大大地降低了对振荡器的工作要求。即使振荡器的频率有较大的偏移或一时不易将振荡器的频率校准,仪器本身在一定范围也能自动进行补偿,仍能较准确地进行测试。
从公式(3)还可以看出,在测试中我们不必测出U\(_{1}\)、U2的绝对值,只要测出U\(_{2}\)与U1的比值,就可以得到f\(_{T}\),这样就简化了测量方法。电路中为了测准U2与U\(_{1}\)的比值,除了两个测试电路完全对称外,还在电路的安排上尽量使U2和U\(_{1}\)所对应的等效信号源的内阻基本相同。
C\(_{7}\)所串联的电阻R4,是为了校正分布参量对测量的影响而加的。电位器W\(_{1}\)是用来改变输入信号电压的,以控制U1为一给定值(校准值),这样才能使待测管的f\(_{T}\)为500兆赫时表头达到满刻度。电阻Rll的选择要合适,R\(_{11}\)太小不能对U2进行正确的测量,R\(_{11}\)太大将会使fT值高的晶体管失去在小信号下工作的条件,影响测试的准确程度。我们在选用100微安的表头时,取R\(_{1l}\)与电表内阻之和等于2~2.5千欧,对于灵敏度更高的表头,这个数值可以按比例地增加。
元件选择与装配
电路中电阻一律用1/8瓦的小电阻。容量在100微微法以内的电容用云母或陶瓷的,其余可用金属膜纸介电容器。表头用100微安以下的,以满足在小信号测试时能达到满刻度。
工作频率f选择在50~65兆赫时,线圈L\(_{1}\)用线径为1.1毫米的漆包线绕10圈,使线圈直径d1=1.2厘米、长l\(_{1}\)=1.6厘米,L2用同L\(_{1}\)一样的漆包线绕2.5圈,线圈直径d2=1.6厘米,长l\(_{2}\)=0.6厘米,将L2套在L\(_{1}\)外面,装配见图3。高扼圈L3、L\(_{4}\)、L5用100千欧以上的1/8瓦电阻为骨架,用线径为0.1毫米的漆包线分三段乱绕120圈,每段40圈分别为L\(_{3}\)、L4、L\(_{5}\)。

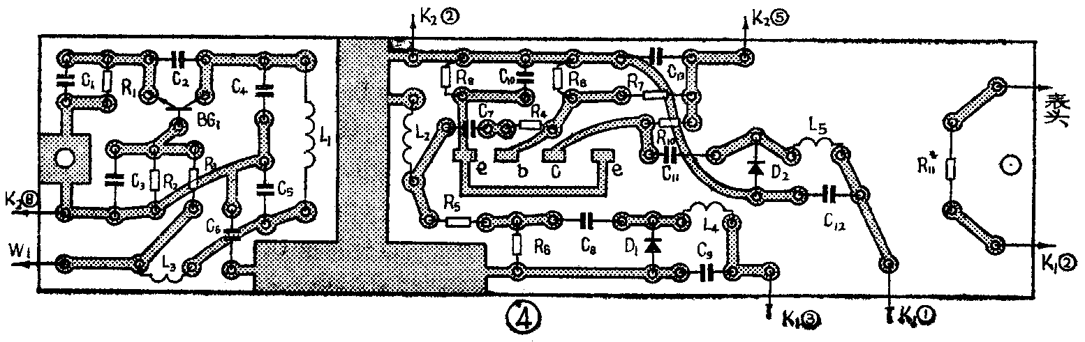
装配时,除K\(_{1}\)、K2、W\(_{1}\)元件外,全部元件装在图4所示的(1∶1)印制板上。元件引线要尽量地短(尤其是C13的引线要短),以减小分布参量的影响。在印制板上,所有元件装在一面,把待测管管座装在有铜箔的一面,并使管座能露在面板外。面板装配如图5所示(电源开关K未接入)。面板与表头可以装在一起,构成一个单独的仪器,也可以只装成图5的下半部,用时借用万用表的表头。


调整和使用
调整时先将开关K\(_{1}\)置于“校准”位置,把W1旋至阻值最大,开启电源,减小W\(_{1}\)阻值,这时表针应有指示,说明振荡器已开始工作。一般振荡器部分只要电路焊接正确、BG1的f\(_{T}\)>200兆赫,振荡是不成问题的。当W1减到最小时,指针读数应在25微安以上(因为要大于“校准”值)。若达不到这个指示,调整C\(_{1}\)、C2的容量或增加L\(_{2}\)的圈数。振荡器工作后,再大致调整振荡频率。先找台电视机,把振荡器放在距电视天线约半米的地方,让电视机接收第二频道的节目。压紧或拉长振荡器的线圈L1,直到电视机屏幕上出现干扰条纹为止,这时振荡器已调好,它的振荡频率就在第二频道频率范围(56.5~64.5兆赫)内。若电视机接收的是第一频道节目,第一频道的频率范围为48.5~56.5兆赫,先调L\(_{1}\)使屏幕上出现干扰条纹,然后拉长L1以提高振荡频率,直到干扰条纹明显减弱或消失为止,这时振荡频率基本上也调在50~60兆赫范围内。若按本文介绍的印刷板、元器件数值装,频率调整这步可省略。
由于测量电路内二极管D\(_{1}\)、D2的非线性,造成了电表刻度的非线性,测量刻度值与原电表线性刻度值关系示于表中,根据表中数值在表盘上重新绘制刻度。
原电表刻度) 0 10 20 30 40 50 60 70 80 90 100
测量刻度 (μA) 0 6.8 16.7 27.2 37.6 48.0 58.4 68.8 79.2 89.6 100
定好刻度后,我们在新刻度24微安处作一标记如图5中的①点,作为“校准”值。
测试时,我们先将NPN、PNP开关与被测晶体管同极性,插上被测管,K\(_{1}\)置于“校准”档,调整W1使表针指示在①点处。然后将K\(_{1}\)置于“测量”档,这时表头指针读数若为L2,则
f\(_{T}\)=120·I224(∵I\(_{2}\);24=U2U\(_{1}\)),
f\(_{T}\)=\(\frac{120}{24}\)·I2=5I\(_{2}\),
因此把“测量”档测得的电流值读数再乘以5就是被测晶体管的f\(_{T}\)值。比如测得某管的电流读数为52微安,则这只管子的fT=5×52=260兆赫。为了读数方便,也可以把表盘的20、40、60、80、100(μA)刻度上写上100、200、300、400、500(MHz)。
如果我们在表盘刻度值12微安处作一标记如图5中的②点,则电表读数乘以10就是被测晶体管的f\(_{T}\)值,仪器的最大量程为1000兆赫。
对于被测晶体管,如果低频时的h\(_{FE}\)值比较低,仪器也有一定的限制。测fT=500兆赫的管子,要求它的h\(_{FE}\)≥20,fT=300兆赫的管子,要求它的h\(_{FE}\)≥12。
对于测试f\(_{T}\)=1000兆赫的管子,仪器使用上也有限制,即要求管子的hFE≥40,对于f\(_{T}\)=700兆赫的管子,要求管子的hFE≥28才能进行测量。若是f\(_{T}\)>500兆赫的管子,hFE又低,可以用此仪器估测,比如对于h\(_{FE}\)≥30的管子,若仪器测出fT=880兆赫,它实际的f\(_{T}\)=1000兆赫,对于hFE=20的管子,若测得f\(_{T}\)=780兆赫,实际上fT=1000兆赫,若测得f\(_{T}\)=610兆赫,实际上fT=700兆赫,大家可以试之。
使用中若已调好“校准”值,更换被测管时一般不必每次测试都进行校准。
虽然在选择元器件时,尽量取D\(_{1}\)、D2特性相同,但实验表明,由于二极管的特性偏差,对测量准确度有较大的影响。为此,我们可以找已知f\(_{T}\)的晶体管(最好是fT≈300兆赫的管子)对仪器进行校准,若测量值比f\(_{T}\)大,可在D2上并联一只几十千欧的电阻;若测量值比f\(_{T}\)小,可在D1上并联一只几十千欧的电阻。(魏福源)