北京牌840型和840—1型晶体管黑白电视机,是我厂按照联合设计40厘米、47厘米通用的电视机电路及所规定的整件生产的产品。这两种型号的电视机,电路结构及采用的元器件完全相同,只是屏幕(显象管)尺寸不同,840型的屏幕尺寸为40厘米,840—1型的屏幕尺寸为47厘米。全机使用了27只晶体三极管(其中包括频道选择器中用的三只管子)和19只晶体二极管(包括一只稳压管),采用110°偏转角40厘米或47厘米黑白显象管。它具有性能稳定,使用维修方便,耗电量少,结构简单,所耗原材料少,标准化程度较高等优点,主要电性能及结构特点如下:
1.图象有限杂音灵敏度(S/N=30dB)不劣手400μV/300Ω
2.图象清晰度 中心400线
3.灰度等级 8级
4.最大视频输出 70Vp-p
5.自动增益控制能力 60dB
6.声音输出功率 1W/频偏±15KHz
7.声音失真度 ≤8%
8.水平同步保持范围 ±400Hz
9.电源电压允许变化范围 185~250V
10.消耗功率(电源电压220V) 60W
11.100V稳压电源为独立装置,便于调整。
12.印制电路板上的元器件按5mm座标格进行排列,便于生产装配。
13.印制电路板为立式装置,可作水平方向转动,以减少灰尘堆积并便于维修(见封底)。
14.结构件少,对机械加工能力要求低,结构便于装卸。
电路简介
本机电原理图见封三,其直流稳压电源输出为100V、98V,属于所谓“高压方案”。直流电压直接馈送到扫描部分、视放末级及音频功率输出级,因此对上述各部分的晶体管要求高反压、小电流的管型。

电视高频信号由天线300Ω平衡电缆馈入电视机天线插孔,经高频头(联合设计电视频道选择器)放大、变频后,获得37MHz的图象中频信号和30.5MHz的伴音中频信号,这些信号再经BG\(_{1}\)、BG2、BG\(_{3}\)、BG4四级图象中频放大器放大约60~70dB,由图象检波器D\(_{3}\)取出1.4Vp-p的视频信号及6.5MHz的第二伴音中频信号。预视放管BG5对视频信号为发射极输出器,而对第二伴音中频信号放大约20dB,由其集电极输出,使得有足够大的信号输入到伴音中频放大器BG\(_{1}\)0、BG11管。同时从预视放级还获得复合同步信号及自动增益控制信号。视放末级BG\(_{6}\)管在对比度变化范围内最大输出电压约70Vp-p,用它作为显象管阴极调制电压,有明显的图象黑白对比度。第二伴音中频信号经BG10、BG\(_{ll}\)放大,再经D1、D\(_{2}\)组成的比例鉴频器鉴频,输出约100mV的音频信号,这个信号经低频放大管BG12及功率放大管BG\(_{13}\)放大,使扬声器获得不小于1W的推动功率。作为自动增益控制用的电压,由预视放管取出经D4管、再经BG\(_{8}\)管放大、D5管整流和直流放大管BG\(_{9}\)放大后作为图象中放BG2、BG\(_{3}\)管的偏压,以控制图象中频信号的放大量。在大信号情况下,自动增益控制电压再经二极管D7,延迟约30dB的控制深度加至高频头,使高频增益发生变化。高、中频信号控制深度约为60dB,确保了远、近距离接收信号强弱变化时,图象对比度的稳定性。经过二极管D\(_{4}\)的另一路信号,由同步分离管BG7分离出同步脉冲,此脉冲作为场、行扫描的同步信号分别加至场扫描振荡管BG\(_{18}\)及行扫描自动频率控制裂相管BG14。场扫描电路由BG\(_{18}\)、BG19、BC\(_{2}\)0和BG21四只管组成无输出变压级联输出反馈振荡电路。由于取消了变压器,因此电路简单,装配也比较容易。场频、场线性、场幅度的调整有足够宽的范围,互不影响。由裂相管BG\(_{14}\)输出两组幅度相等的正负行同步脉冲与行输出变压器反馈的脉冲进行比较,再通过相位鉴别器D8、\(_{D}\)9输出的直流电压,去控制行振荡管BG15的偏压,达到自动控制行频的目的。行振荡管在导通过程中输出脉冲电压,而在截止时,其基极出现反向正弦电压,使振荡器具有一定的抗干扰能力。行推动级BG\(_{16}\)管也是一个缓冲放大器,使行输出管在工作过程中不致影响行振荡器的振荡频率稳定度。行输出管BG17基极的开关脉冲和推动级输出的脉冲极性是相反的。行输出管集电极逆程脉冲电压约700Vpp,其宽度约14μS。因此,要求该管要具有1000V的耐压和极小的反向电流等优良性能。D\(_{1}\)0为行扫描阻尼管,要求它具有和行输出管同样的耐压和良好的高频特性。行输出变压器有四组输出电压:由其初级绕组经二极管D12整流输出的400V电压,作为显象管加速极电压和聚焦极电压;由行输出变压器次级高压绕组经高压整流管D\(_{18}\)整流输出的约15KV电压作为显象管高压;由次级低压绕组输出120Vpp的负极性脉冲经D11整流输出的11.5V低压,作为通道部分的供电电压;另一组取出60Vpp的正极性脉冲电压,作为行自动频率控制用的比较脉冲反馈到鉴相器。
电路的主要特点
1.阻容耦合图象中频放大器
本机图象中频放大器由三级阻容耦合放大器和一级电容耦合双调谐电路组成见图1。这种电路非常简单,把一个高频电路作为低频电路来处理,减少了回路结构装置,简化了调整手续。

这个电路的输入回路,由L\(_{1}\)、L2、L\(_{3}\)、L4、L\(_{5}\)构成一个集中滤波器,各吸收回路按邻近通过频率要求可作静态调整。其频率特性能基本满足要求。半功率点处频带宽度约5MHz。BG1、BG\(_{2}\)、BG3组成三级阻容耦合放大器。适当选择其负载电阻(即集电极电阻)R\(_{C}\),可使每级带宽约达40MHz,电压增益8~10倍,这可以符合图象中频放大器对最高频率及增益的要求。而有用带宽是在中心频率34.5MMz的左右,因此各级依靠耦合电容CC及其发射极电容C\(_{E}\)来压缩高低频分量,以保证经过三级放大后得到的频率特性能符合要求。BG4是一级电容耦合双调谐放大器,用以获得较高的增益并改善频率特性曲线的矩形系数,提高选择性。图象中放的总增益约66~70dB,特定频率的选择性可达-30dB,完全能满足对图象中放的要求。
自动增益控制电压加到图象中放BG\(_{3}\)、BG2管的基极,控制深度约40dB。
2.变形间歇行扫描振荡器
电视机行扫描振荡电路一般采用间歇振荡器的较多,间歇振荡器都加有一个LC谐振回路(又叫稳频回路)以保持振荡的稳定。在变形间歇振荡电路中是使稳频线圈与振荡线圈共用。本电视机行振荡电路是采用的变形间歇振荡电路。因为它可以由电感三点式振荡电路演变而来,故有“变形电感三点式振荡电路”之称。电感三点式振荡电路,本来是正弦波振荡电路。但是,由于R\(_{1}\)、R2、C\(_{1}\)的数值选择适当,也会形成间歇振荡。图2绘出了由电感三点振荡电路演变到变形间歇振荡电路的过程,并给出了波形图。其中A图为电感三点振荡电路的原理图,在晶体管基极接上时间常数元件C1、R\(_{1}\)后变为图B,再接入反馈电容C2及阻尼电阻R\(_{2}\),并加有选择晶体管直流工作点用的电阻Rc,则形成图C,图D为波形图。由图C说明,当接通电源晶体管导通时,发射极电流I\(_{e}\)通过L1,使L\(_{2}\)产生感应电压,此电压经C1加到晶体管基极,促使晶体管加速导通,使I\(_{e}\)增加。Ie的增加又进一步提高了晶体管基极的正向偏压,使I\(_{e}\)、Ic进一步增加直至饱和。此时,基极电流I\(_{B}\)对电容C1进行充电,在电容C\(_{1}\)上形成的电压对晶体管来说是反向的,因此使得Ie、I\(_{c}\)下降。当Ie下降时,通过L\(_{1}\)的电流发生变化,使得L2感应电压相反,这一反向电压加到晶体管基极上,导致I\(_{e}\)进一步下降,这样的连锁反应使Ie、I\(_{c}\)迅速变为零,晶体管处于截止状态。Ic从饱和到截止的过程,在电阻R\(_{c}\)上产生一个非常陡峭的脉冲电压,这一电压幅度接近于电源电压。晶体管一截止,L2上感应产生的电压向电容C\(_{2}\)充电,所充电能在R2—C\(_{2}\)—L2回路引起自由振荡。其正弦振荡电压叠加在晶体管基极和发射极之间,起到稳定振荡的作用。另一方面,C\(_{1}\)上的电能不断地通过R1放电,当放电至晶体管足以导通时,下一周期的振荡重新开始。在这一振荡电路中,影响所形成脉冲宽度的因素除了与振荡线圈L\(_{1}\)、L2的匝数比有关以外,电容C\(_{1}\)的充电时间起着重要的作用。

3.无输出变压器级联输出反馈振荡场扫描电路
这种场描电路的优点是结构简单、容易调整、对器件要求低。缺点是由于所要求的偏转线圈阻抗较高,使得扫描逆程时间长。
电路中晶体管BG\(_{18}\)和BG21组成一个多谐振荡器,依靠电容C\(_{94}\)形成锯齿波。BG19是发射极输出器,起阻抗变换的作用。BG\(_{2}\)0、BG21组成无输出变压器场扫描输出级。
当接上电源后,晶体管BG\(_{2}\)0集电极电流I1流经偏转线圈(见图3)。BG\(_{21}\)管因电容C94充电而导通,电阻R\(_{125}\)下端电压下降,使BG20管逐渐截止。此时偏转线圈的能量通过BG\(_{21}\)管放电(放电电流以I2表示),直至能量放完,在偏转线圈上出现电压跃变为止。在偏转线圈电压跃变的瞬间,其跃变电压通过C\(_{92}\)、R111、R\(_{ll}\)0反馈到BG18管的基极,使BG\(_{18}\)迅速导通。此时电容C94通过BG\(_{18}\)进行放电,形成锯齿波的一个周期。

波形的校正是本电路的一个关键所在。依靠充电电路本身所得到的波形,不足以获得良好的扫描线性。因此,用电容C\(_{93}\)将输出端电压反馈到BGl8管输出端上,对波形加以校正。波形的校正对级联输出级是有利的。这是因流经偏转线圈的电流是输出管BG\(_{2}\)0与BG21集电极电流之和,BG\(_{2}\)0管工作在乙类,BG21管工作在甲类,合理选择两管工作状态可使其集电极平均电流为最小。这就要求锯齿波被校正成一个近似于折线形波形(见封三),当BG\(_{18}\)管集电极波形为折线波时,调节线性调整电位器W8可达最佳。同时由于BG\(_{2}\)0和BG21管几乎分别在半周内导通,在前半周期,低电压使BG\(_{21}\)微微导通,其集电极维持一个高电位,使BG20管充分导通,在偏转线圈中获得前半周期电流。由于在这个半周期内,是用BG\(_{21}\)管激励BG20管,电流放大系数较大,故要求的激励锯齿波前半周期的斜率较小。在后半周期,由于是BG\(_{18}\)输出经BG19管激励BG\(_{21}\)管,电流放大系数较小,需要较高斜率电压激励,使BG2l逐步充分导通,其集电极电位下降,BG\(_{2}\)0管逐渐截止,因此在一个周期中,偏转电流恰好是二者之和。电位器W9就是用来调整级联输出晶体管处于上述这样一工作状态的。不过为了使BG\(_{2l}\)管截止时,其集电极电流快速下降,可以将电位器W9调整到使BG\(_{21}\)管集电极电压略低于中心电压,这为获得稍短的逆程时间是有利的。
在调整中,要使线性、幅度、频率之间在一定范围内互不影响,主要是将中心电压调准确,并要求场同步信号分离良好。中心电压偏低或同步信号不良,将使场同步不稳,发生滚动现象。线性的调整,除了对BG\(_{2}\)0、BG21所用晶体管的性能不要相差太悬殊外,主要在选用C\(_{93}\)、C94电容器的过程要注意误差及损耗,要求其误差级别为±10%,损耗角应小于0.1。不宜用电解电容器。
使用注意事项
1.机箱侧面装有电源开关,此开关接通时,指示灯亮,同时显象管灯丝也点燃。经过一分钟后,再将机箱正面的推拉式开关轻轻拉出,机内直流高压接通,电视机正常工作,同时指示灯熄灭。这是由于直流高压开关和指示灯开关是反向的原故。关机时,应先将推拉开关轻轻推入(此时指示灯应亮),再去关机箱侧面的电源开关。既不要在指示灯不亮的情况下先开机箱正面的推拉开关,也不要在指示灯不亮的情况下直接关侧面的交流电源开关。这种开关措施是为了预热显象管灯丝,合理使用显象管,不然将影响显象管的使用寿命。
2.机箱后面有行同步微调装置,万一发生行同步失步,可稍微转动该调节杆,使之同步。该调节杆内部有自锁结构,所以旋转至极边时就不要再转了,以免损坏。
3.机内设有场幅度、场线性、场输出管中心电压调整电位器,高、中频自动增益控制调整电位器、行幅度、电源工作点调整电位器等可转动元件,勿随意调整。
晶体管及整部件参数
本电路晶体管各极电压数据见表1,各种整部件参数见表2,晶体管代用管型号及主要参数见表3。

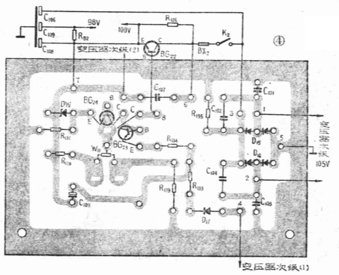
本机一共使用两块印制电路板,其中电源整流稳压部分安装在小印制电路板上,其余部分安装在大印制电路板上。文中所给出的印制电路板图(见图4、5)为实物大小(1∶1)。(待续)(国营天津无线电厂)

