线性集成电路简称线性组件。线性组件的种类很多,主要制成直流运算放大器、宽频带放大器、音频放大器、正弦波振荡器以及集成稳压电源等等。其中直流运算放大器是应用最广的线性组件,它实质上是一个高增益的直流放大器,利用它不仅能组成积分器、微分器、加法器和减法器等运算单元,还可用于直流放大、交流放大和弱电流放大等多种用途。
线性组件与分立元件放大电路对比起来,有许多不同的特点,这些特点往往是与集成电路的制作工艺分不开的,主要有以下几点;
1.在集成电路中制作容量大于200PF的电容比较困难,而且性能很不稳定,所以组件中尽量避免使用电容器,各级之间普遍采用直接耦合。必须使用电容器的电路,大多采用外接的办法。
2. 集成电路中的电阻阻值受到工艺上的限制,制作高阻值的电阻成本高,占用面积大,阻值偏差大(10~20%),比较实用的阻值范围大致为100欧~30千欧。所以电路中避免使用大电阻和小电阻,在需要高阻值电阻时,往往采用外接方式,并充分利用晶体管恒流源代替电阻。
3.集成电路中的各个晶体管制作在同一硅片上,又是通过同一工艺制作出来的,它们具有同向的偏差,参数的对称性很好,获得一对特性十分相近的晶体管是比较容易的。又由于管子彼此靠得很近,而且衬底相连,温度性能基本保持一致,这就使得线性组件中能够广泛采用温度漂移极小的差动放大电路。
4.集成电路中的二极管都采用晶体管结构,然后将发射极、基极、集电极三者适当组配使用。采用了这种结构,可以比较理想地补偿晶体管前向压降V\(_{be}\)的温度漂移。
本文选择了几个比较典型的国产线性组件进行剖析,从中可以了解各种类型组件的一些共同特点,掌握线性组件的一般结构和工作原理。
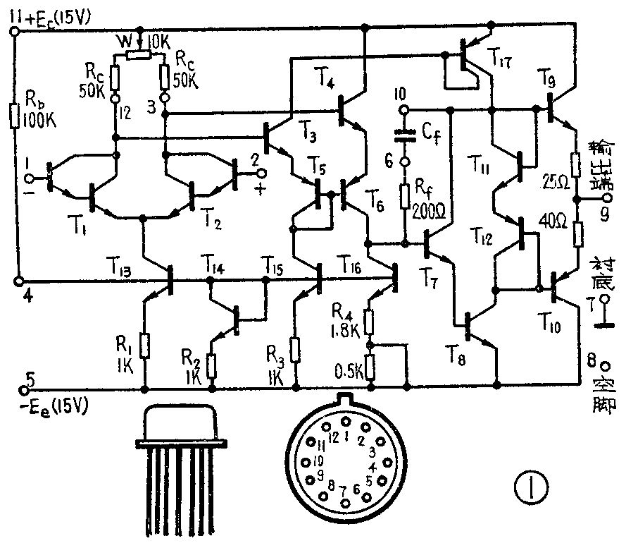
直流运算放大器BG305
BG305是目前使用比较多的一种高增益、高输入阻抗的直流运算放大器,图1是它的电路图、外形和管脚排列图。

从图1可以看出,BG305组件本身包括19个晶体管,7个电阻,外接了偏置电阻R\(_{b}\),输入级集电极电阻Rc、调零电位器W及消振电容C\(_{f}\)。组件共有12个管脚:1脚为反相输入端,由此接输入信号则输入信号和输出信号是反相的;2脚为同相输入端,由此接输入信号则输入信号和输出信号是同相的;3、12脚为输入级外接集电极电阻Rc的端子;6、10脚为频率校正端,可外接频率校正电容C\(_{f}\);4脚为偏置端,外接偏置电阻Rb;9脚为输出端;8脚为空脚;7脚为衬底,接地;11、5脚为正负电源端子。整个组件由三级放大电路及输出级组成,其原理方框图如图2所示。下面分别讨论各级的工作情况。

1.输入级
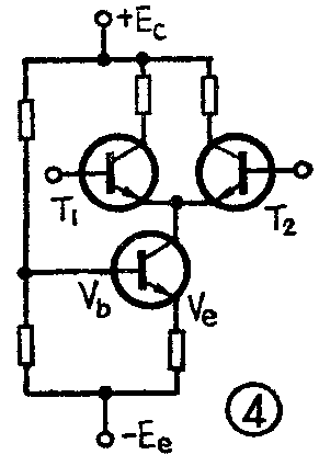
这一级由两个特性相同的复合晶体管T\(_{1}\)和T2组成平衡差动放大电路,从而有效地克服了温度影响,减小了零点漂移,使组件的温度漂移系数达到10μV/℃。又由于采用了复合管,可使组件的输入电阻提高到500KΩ左右。集电极电阻R\(_{c}\)和调零电位器W均采用外接的形式,这样做不仅降低了电路成本,还为用户提供了调整的余地。T13、T\(_{14}\)与电阻Rb组成一个晶体管恒流源,用来代替图3所示分立元件差动放大电路中的射极电阻R\(_{e}\),带有恒流源的分立元件差动放大电路如图4所示。


线性组件中恒流源的偏置方法与分立元件电路有些不同,其基本形式如图5所示。图中R\(_{b}\)与T14、R\(_{2}\)构成T13的偏置电路,确定了T\(_{13}\)的静态工作点。T14是晶体管结构的二极管,假定T\(_{13}\)与T14的特性完全一致,则V\(_{be13}\)=Vbe14=V\(_{be}\),β13=β\(_{14}\)=β,流过Rb的电流由两部分组成,一部分作为T\(_{13}\)、T14的基极电流I\(_{b13}\)+Ib14,一部分作为T\(_{14}\)的集电极电流Ic14,则I\(_{1}\)=Ib13+I\(_{b14}\)+Ic14,在两个晶体管特性一致的情况下,基极电流应该相等,即\(_{b12}\)=Ib14=I\(_{b}\),集电极电流也应该相等,即Ic18=I\(_{c14}\)=βIb,而流过R\(_{b}\)的电流I1=2I\(_{b}\)+Ic14。当β很大时,I\(_{c14}\)>>Ib,因此I\(_{c13}\)=Ic14=\(\frac{E}{_{c}}\)+Ee-V\(_{be}\)Rb+R\(_{2}\)≈2Ec;R\(_{b}\),只要适当地选取正负电源和电阻Rb,就可以得到一定的工作电流I\(_{c13}\)。

上述偏置电路除了结晶体管T\(_{13}\)以一定的工作电流外,还具有稳定静态工作点的作用。当温度升高使Vbe减小时,流过R\(_{b}\)的电流I1增加,若没有T\(_{14}\)的话,则I1的变化I\(_{1}\)就是T18基极电流I\(_{b13}\)的变化Ib,这样T\(_{13}\)的集电极电流就发生I13=βI\(_{b}\)=βI1的变化,但有了T\(_{14}\),电流I1的变化大部分从T14流过,因为I1=Ic14+2Ib= βIb+2Ib,则I1=(β+2)I\(_{b}\),Ib=I\(_{1}\)β+2,即基极电流的变化量只有I1的1;β+2,所以恒流源T\(_{13}\)的工作电流变化量就大大减小,保持静态工作点稳定。运算放大器组件中的恒流源大多采用这种偏置方法。
2.第二级
第二级放大器是双端输入、单端输出的放大电路。它的核心部分是由PNP管T\(_{6}\)组成的共发射极放大器,NPN管T15是一个恒流源,作为T\(_{6}\)的集电极负载,它等效于一个高阻值的电阻Rc,使这一级具有较高的增益。由于共发射极电路的输入阻抗很小(只有几千欧),直接接在输入级后面会大大降低输入级的增益,为了减小对输入级的影响,两级之间插入了射极跟随器T\(_{3}\)和T4,以获得良好的阻抗匹配。
双端输入是怎样转化为单端输出的呢?为了说明这个问题,我们把第二级绘成图6的简化电路。由输入级T\(_{1}\)、T2的集电极输出的极性相反的信号,通过射极跟随器T\(_{3}\)、T4分别与T\(_{6}\)的基极和发射极相连,则输入到T6的信号电压恰好等于前级两个输出信号的相加,经T\(_{6}\)放大后,由其集电极输出。

为了保证T\(_{6}\)不失真地放大信号,要求T6的静态工作点座落在线性区,也就是要解决T\(_{6}\)的静态偏置问题。大家知道,差动放大电路输出端的静态电位为零伏左右,若把它直接经T3、T\(_{4}\)接到T6的b-e之间,则T\(_{6}\)处于截止状态,不能正常工作。为了使T6工作在线性区,增加了二极管T\(_{5}\),保证T6的基极电位比发射极电位低一个二极管的正向压降(约0.7V),使T\(_{6}\)处于正向偏置。
这一级,由于PNP晶体管的电流放大系数β很小,一般在1~10倍左右(这里β=2),所以这一级的增益不高,只有110倍。
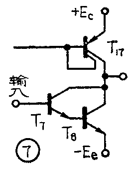
3.第三级
这一级的简化电路如图7所示。T\(_{7}\)、T8组成复合管共发射极放大电路,使这一级具有很高的输入阻抗,减少了本级对第二级的影响,起了提高第二级电压放大倍数的作用。T\(_{17}\)为其集电极恒流源负载,由于恒流源的直流电阻很小,动态阻抗很大,保证了这一级有很高的增益和足够大的动态范围,使电源电压利用率大大提高。在使用±15V电源时,输出幅度可大于±13伏,电压放大倍数可达700倍。

为了消除可能出现的自激振荡,在T\(_{7}\)的c-b之间由Rf和外接电容C\(_{f}\)组成频率校正网络,Cf的数值约为几十微微法到几百微微法,由实验决定。
4.输出级
BG305的输出级采用了NPN-PNP管T\(_{9}\)和T10组成的互补对称射极输出器,其简化电路如图8(a)所示。当输入端信号极性为正时,T9\(_{导}\)通,T10截止,电路等效为图8(b),电流由正电源E\(_{c}\)经T9流向负载,输出正电压。当输入信号极性为负时,T\(_{9}\)截止,T10导通,电路等效为图8(c),电流经负载电阻、T\(_{1}\)0流向负电源。两管交替工作,处于乙类放大状态,因此这种电路具有功耗小、效率高、正负向输出幅度大等优点,在线性组件中应用较多。

为了消除乙类放大器中的交叉失真,在前级输出电路中接入了两个串联的二极管T\(_{11}\)和T12(见图1),利用两个二极管的正向压降,分别给予T\(_{9}\)、T1O以0.7V左右的正向偏压,使它们的静态工作点设置在导通的边缘,不仅有效地克服了交叉失真,还能起温度补偿作用。T\(_{9}\)和T10的射极电阻是为了在负载短路或过载时,限制集电极电流,保护晶体管。
集成运算放大器的产品类型很多,如5G24、FC52、8FC3等等。
宽频带放大器5G722(7XF3)
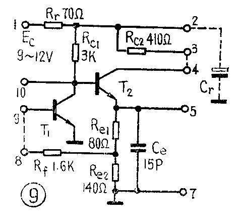
另一种常用的线性组件是宽频带放大器。图9是国产5G722负反馈宽频带放大器组件的电路图。这是一个两管直接耦合的放大器,它可以用于高放、中放、视频放大、混频、振荡等多种电路,所以是一种多用途的线性组件。5G722组件有10根引出线,用作放大器时,将8脚和9脚相连作输入端;3脚和4脚相连作输出端;在1脚和7脚之间接电源E\(_{c}\)(9~12V)。

该电路采用了复合反馈网络,R\(_{e1}\)与Re2串接在T\(_{2}\)的发射极,构成单级电流串联负反馈,反馈电阻R1又把T\(_{2}\)输出电流的一部分引回T1的基极,构成两级电流并联负反馈,并向T\(_{1}\)提供一定的偏置电流。电流并联负反馈的引入,减小了放大器的输入阻抗,增大了输出阻抗,展宽了放大器的通频带。在不用补偿电容Ce时,电路的频带宽度约为10~30兆赫。但是负反馈却大大降低了放大器的电压增益,其低频电压放大倍数仅为10倍左右。
为了进一步展宽频带,电路通常接入一个补偿电容C\(_{e}\),它是一个金属-氧化物-半导体电容,同晶体管和电阻分开制造,然后把两部分封装在同一管壳内,由热压引线在内部连接,接入Ce后,频带可扩展到100兆赫。
电路的引线有一定的灵活性,可以根据需要外接一定的元件构成各种不同的电路,或改变电路的特性以满足不同的需要。例如,在8脚与9脚之间外接一个电阻,可以减弱电路的负反馈,提高闭环放大倍数;在3脚与4脚之间外接一个电阻,可以使输出幅度适当增大。(宋东生)