XFG—7型高频信号发生器的方框图见图2。下面继续介绍其电路工作原理。

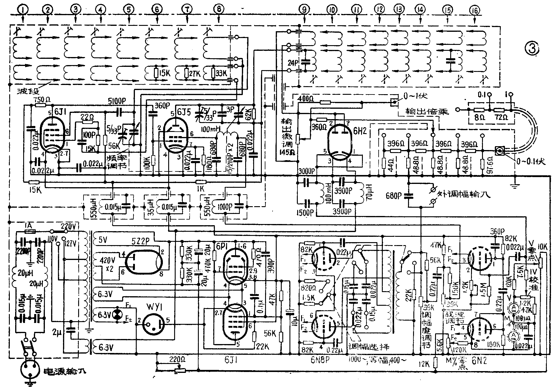
2.输出电路:见图3。高频放大器输出的高频信号,经过不同的衰减电路后,由0~1伏和0~0.1伏插孔输出。衰减电路由连续衰减器(即“输出微调”)、步级衰减器(即“输出倍乘”)和电缆分压器组成。对高频衰减器的要求除其衰减系数和分度必须正确外,还要求输入电阻不因衰减系数改变而改变,从而保证了放大器的稳定,为此在连续衰减器R\(_{53}\)(145欧)上加入一等效负载电阻R54(400欧),自连续衰减器通过电阻R\(_{55}\)(360欧),信号电压被引至步级衰减器(“输出倍乘”)变换开关上,并与步级衰减器组成1∶10的电压衰减,步级衰减器采用几个π型网络组成电阻性五级分压:1、10、100、1000及10000倍。输出端通过输出电缆终端电阻R66(8欧)、R\(_{67}\)(72欧)分压器分为0.1和1倍。由于接点“0.1”处输出阻抗较低,因此应尽可能地使用该点,以保证输出信号的指示精度。

3.指示电路:包括载波电压指示和调幅度指示,如图5所示。载波电压指示电路由电子管6H2和表头V\(_{144}\)组成二极管输入开路检波的简单高频电子管电压表,测量连续衰减器R53两端的高频信号电压。为了克服二极管检波起始电流造成的指示偏差,由变阻器R\(_{1}\)01引入一个直流偏压,经过电位器R149分压后加到电压表两端予以抵消,所以电位器R\(_{149}\)是调整“V零点”的。C74、C\(_{75}\)及L76组成的低通滤波器,用以滤除检波器输出端的高频成分。电位器R\(_{143}\)是用来校准电压表“1伏”指示刻度的,即“1V校准”。

调幅度指示电路由电子管6N2和表头“M%”组成。经6H2检波后的低频信号,由电容C\(_{14}\)0耦合到6N2的一只三极管的栅极加以放大,阴极上的电位器R133用来调节电流负反馈量,从而控制其放大量达到校准调幅度指示的目的。放大后的低频信号加到6N2的另一只半三极管进行整流,交流成分被电容C\(_{148}\)旁路,直流分量由“M%”表指示,标志调制信号电压的大小。当载波电压为1伏时,其指示表示调幅度值百分比,并只有在指示1伏时,“M%”表指示才是准确的。在无调制信号时,用电位器R151调节“M%零点”。
4.内调幅音频振荡器:内调幅音频信号是由双三极管6N8P组成推挽振荡电路产生的,如图6所示。振荡频率有400赫和1000赫两种,用“调幅选择”开关转换振荡回路中的电容来变换振荡频率,采用调节调幅变压器B\(_{124}\)的空气隙的大小来改变电感量,使之与电容配合产生400赫和1000赫的振荡电压。输出电压通过“调幅选择”开关被引至“调幅度调节”电位器R126上来调节调幅度的大小。在等幅位置时,振荡电路虽与400赫时相同,但输出电压接在等效电阻R\(_{125}\)上,保持6N8P的原工作状态,使电源负载保持稳定。

从调幅变压器B\(_{124}\)输出的音频信号,受“调幅度调节”电位器R126控制后加到高频放大器进行帘栅极调幅。电阻R\(_{127}\)、R131的作用是减小电位器R\(_{126}\)、R130调节时引起的负载变化。
5.电源供给电路:仪器的高压由电子管5Z2P整流后,经过调整管6P1、比较放大管6J1和稳压管WY1组成的电子直流稳压电路供给,其工作原理与一般晶体管稳压电源相似,这里不细谈了。高频振荡管6J1、高频放大管6J5和指示检波管6H2的灯丝电压由灯丝变压器DB93与电容C\(_{92}\)组成铁磁谐振交流稳压电路供给,从而保证市电电源变化在10%以内时,仪器仍然能正常稳定地工作。在电源线与电源变压器DB91的初级间加有低通滤波器,防止高频信号由电源线逸出。因滤波器中有两对对称的电容接地,所以机壳带有使用电源电压一半的电位,仪器使用时必须接地线,以免麻手。
四、使用方法
(一)开机前的准备工作
1.仪器出厂时电源变换插放在220伏上。如当地市电电压不是220伏,应将电源变换插拔下转换到适合当地电压的位置。如市电电压不稳,变化超过额定值的10%时,应该加交流稳压器或调压器,以确保仪器的各项技术性能。
2.仪器机壳必须接地线(原因已如前述),或者在使用者脚下垫绝缘板,以防麻手。
3.将各键钮捻至起站位置:即将“载波调节”和“调幅度调节”旋钮向左捻至极点;将“输出微调”旋钮捻到最小;将“输出倍乘”开关放在“1”档;将电源开关放在“断”位置;利用表头上的调零螺丝钉调节V表、M%表的机械零点。
4.将电源开关扳到“通”,指示灯即亮,V表和M%表的指针微微偏转,但随即回零点。
5.等待仪器通电5分钟以后,将波段开关放在空档,振荡级不工作,无信号输出,调节“V零点”旋钮,使V表指示为零。
6.将“调幅选择”开关放在“等幅”上,调节“M%零点”旋钮,使M%表指示为零。
(二)等幅波输出
1.将“调幅选择”开关放在“等幅”位置上。
2.将“波段”开关扳到需要的波段,转动“频率调节”粗调旋钮(带指针)到需要的频率附近,然后再调节微调旋钮,以得到准确的频率。
3.转动“载波调节”,使V表指针指在红线“1”上,控制“输出微调”和“输出倍乘”旋钮时会使“V”表的指针略偏离红线“1”,在必要时必须利用“载波调节”使其保持在“1”。
4.在“0~0.1伏”插孔输出的信号电压等于“输出微调”旋钮刻度读数和“输出倍乘”开关的倍数、电缆终端分压器接线柱上的数字及“V”表指示读数的乘积,以微伏为单位。例如:频率为1兆赫,V表指示为1,微调指示是5,倍乘开关在10,电缆终端分压为0.1,此时输出电压就等于1×5×10×0.1=5微伏。
5.当需要信号电压大于0.1伏时,应使“0~1伏”插孔输出,此电压系直接来自“输出微调”电位器两端。当调节V表指针至“1”,“输出微调”指示在10时,输出电压即为1伏;指示在8时,输出电压即为0.8伏,其余类推。如果“输出微调”指示置于10,则可直接从V表指示得到读数。但这样的调节方法误差较前者大,仅在频率高于10兆赫时才是合理的,因为这时“输出微调”衰减器对频率的误差已超过V表的刻度误差。
输出电压从“0~1伏”插孔引出时应用终端没有分压器的电缆,接线端上的输出电压的准确度是不保证的。
当输出的频率低于500千赫和高于5兆赫时,在“输出微调”度盘上刻度还要经频率曲线校正后才是准确的。频率校正曲线如图7。V表指示只有在“1”伏时才是正确的,而其他各点只有参考价值。图7曲线1,2、3、4、5各分别适用于“输出微调”旋钮位于1;2、3;4、5;6、7;8、9各刻度点。

(三)调幅波输出
1.内调制信号:①将“调幅选择”开关扳到需要的“400~”或“1000~”调幅信号位置。②按选择等幅振荡频率的方法选择载波频率。③调节“载波调节”旋钮到V表指示为1伏红线上。④调节“调幅度调节”旋钮,从“M%”表指示输出调幅波的调幅度。⑤利用“输出微调”旋钮和“输出倍乘”开关来控制调幅波输出,计算方法与等幅波输出相同。
2.外调制信号:①将“调幅选择”开关扳到“等幅”位置。②按选择等幅波频率的方法选择载波频率。③选择合适的音频信号发生器作为音频调幅信号源,即要求能在20千欧负载上输出约100伏(约0.5瓦功率)及频率从50~8000赫的音频信号发生器。④接通音频信号发生器的电源,使它预热数分钟。将输出调到最小,然后将它接到“外调幅输入”接线柱上。选择需要的频率,并把“输出阻抗”放在高阻抗上,逐渐增大输出,直到调幅度指示表上读数满足需要为止,这时“M%”表上的读数就是输出调幅波的调幅度。⑤利用“输出微调”旋钮和“输出倍乘”开关控制调幅波输出,计算方法与等幅波相同。必须指出:无论内调幅或外调幅,当调制度较大及调制频率较高时,在加上调幅后引起V表指示加大,但不应将其调回。
五、故障与修理
1.接通电源后,指示灯不亮,但过一、二分钟后表头有指示,说明是指示灯的问题,如表头也无指示,就可能是电源没接通,应检查电源线和保险丝管是否完好,也可能由于负载短路,引起电源变压器烧毁,根据情况修复或更换新的。
2.表头指针抖动。此现象大都是稳压电源系统有问题,用交流毫伏表查6P1第8脚输出的高压波纹系数应不大于15毫伏才行。
3.高频发生器不工作,V表指示无偏转,其原因是:①波段开关的弹簧接触不良,应清洗修复。②每个波段都不工作,则是振荡器、放大器、输出电路的电子管之一损坏,或其他关键性元件损坏。③“载被调节”电位器断线。④电源稳压部分的电路元件损坏,按附表检查各级电压,并消除故障。

4.“载波调节”向右捻到极端,V表指针仍然不能到“1”,其原因是:①6J1或6J5的放射能力丧失,应更换新管;如果极间电容不同引起频率偏移或输出减小而不符合条件时,则调整回路的电容。②发生器电路失谐,应捻动该波段的线圈磁芯进行调整并校准。③6J5的帘栅压不足,应检查帘栅压并消除故障。④电源供给电路损坏,按附表检查各级电压,并消除故障。⑤输出电路失灵,用标准电压表验证输出指示计是否正常,并消除故障。
5.调制器不工作,“M%”表指针不偏转。应检查:①音频振荡电子管6N8损坏,看400赫时内调制信号电压有没有100伏左右,否则更换新管。②“调幅度调节”电位器断线。检查该电位器是否损坏,修复或更换。③调幅度指示系统损坏。
6.仪器工作正常,二只指示计偏转正常,但输出电压不正常或没有,原因是:①输出电缆中有断线。②衰减器断路,包括“输出微调”、“输出倍乘”及电缆终端分压器的断路。③衰减器铝罩、输出插孔松动或分压电阻变值。
7.“输出微调”指示在零,“输出倍乘”指示在“1”时,仍有高频信号电压输出。这是隔离屏蔽不好或电源线路中滤波器损坏以致高频信号逸出,应清洗污垢,重新安装并捻紧固定螺钉,包括机箱与大面板的接触处及紧固螺钉均应接触可靠,检查修复高频滤波及电源线路中的滤波器,未使用插孔加盖。
8.机壳麻电现象。这是电源连接线的接地线断路或市电电源插座内没有装地线,机壳一定要良好接地。
9.“频率调节”旋钮(带指针)松脱。“重新固定时应以旋钮上频率指针的红、白两条线与频率刻度盘左边的频率起始水平线三线重复为准。否则指示频率不准确。
附表列出了各电子管对地电压数值,以供修理时参考。在更换6H2、6J5、6N2其中之一的电子管时都必须重新校准输出电压测量器V表及调制度测量器“M%”表。(湖北省襄樊市无线电厂 翁清风)