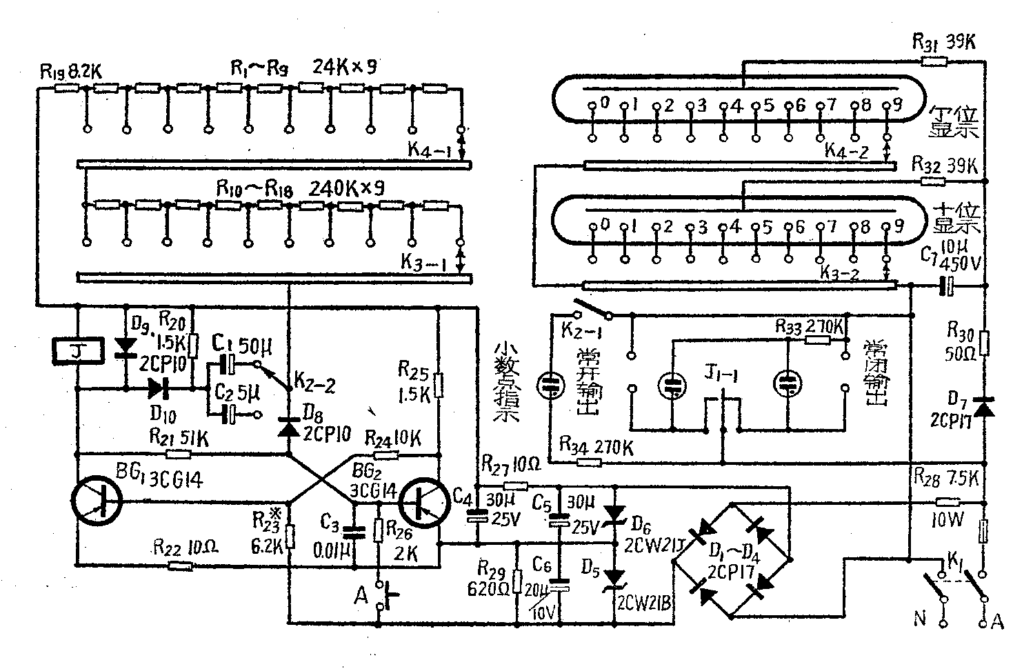
在制版、光刻等工序中,常采用时间继电器控制曝光时间,由于是在暗室中工作,如果因看不清刻度而开错时间,就会影响生产。我们自制了一种用数码管显示的时间继电器,使用效果较好,它的电路见附图。延迟时间用一级单稳态电路来控制,电路的稳定状态是BG\(_{1}\)截止、BG2导通。当按一下按钮A后,电路翻转,继电器J动作,J\(_{1}\)-1的常开接点吸合,“常开输出端”与交流电源接通。延迟时间T后电路恢复到稳定状态,继电器释放,接点J1-1恢复常态,“常开输出端”与交流电源断开。延迟时间决定于选用的电阻值R(图中R\(_{1}\)~R18之和)和电容量C(图中C\(_{1}\)或C2),T≈0.9RC,本电路延迟时间为0.1~9.9秒及1~99秒二档。

电路中转换开关K\(_{3}\)、K4在改变延时电路中电阻值的同时,另一刀同时改变数码管不同阴极的点燃,这样延迟时间和显示时间基本一致。改变K\(_{2}\)位置时,将延时电路中的电容值改为原来的十分之一(从C1改为C\(_{2}\)),并点燃小数点指示氖管,使延时和显示时间相一致。由于采用了数码管及氖管作简单的时间显示,在暗室中使用,调节方便,指示清晰,桔红色的辉光不影响感光。
由于该电路只有一级单稳态,功耗小,电路工作消耗电流约15毫安左右,所以直接用电阻R\(_{28}\)降压,稳压管稳压,获得16.5及4.5伏两组电源,用普通万用表测量数据如下(单位:伏特):
电源电压 R\(_{28}\)端电压 D6端电压 D\(_{5}\)端电压
180 155 16.5 4.00
200 175 16.5 4.05
220 193 16.5 4.10
240 210 16.5 4.15
250 223 16.5 4.20
由于不用变压器,减轻了重量,制作也较方便,但调试时,一定要将火线接在降压电阻R\(_{28}\)之前,并保证电源插头插座之间接触良好,在接触或掉换元件时必须将电源可靠地切断,以确保安全。外壳应用绝缘材料制造。
为提高延时的重复准确性,C\(_{1}\)、C2应采用钽电容,R\(_{1}\)~R18应采用金属膜电阻。R\(_{28}\)宜选用RXYD型。K3、K\(_{4}\)可采用任何型号的二刀十一掷转换开关。数码管用SZ—1型,D6也可采用2CW7A。当不要求数码管太亮时,C\(_{7}\)可省略。BG1、BG\(_{2}\)采用3CG14,β为100左右。也可采用NPN型的硅管,此时应将电路中的电容、二极管、稳压管极性反转(C7、D\(_{7}\)不动)。继电器的型号为JWX-1型,也可用内阻为1K,吸合电流10mA的灵敏继电器。(李纯恭)