农村有线广播站的用电设备,大多数采用市电电网供电,如果市电突然停电,用人工起动站内发电机发电,最快也要10分钟的时间。天气越冷,发电设备越难起动,间隔的时间就越长,这必将造成广播中断,影响宣传效果。经过多次试验,我们试制成功一种柴油发电机自动发电装置,当市电停送后,柴油发电机在5秒钟以内就能自动发出电来,而且能自动换闸送给机房。由于设计安装了自动恒温和安全保护电路,在天气很冷的条件下也能正常起动,设备工作稳定可靠。现介绍如下。
电路原理
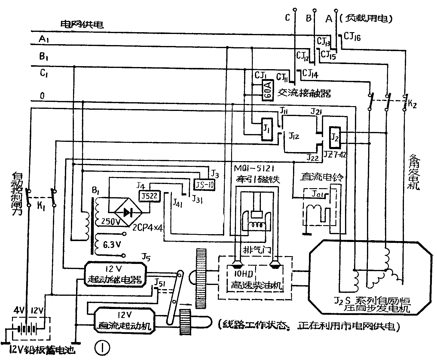
一、起动。线路图见图1。当合上自动控制闸K\(_{1}\)和发电机输出用闸刀K2后,整套自动控制装置则处于工作状态。在正常情况下,假如广播站用电设备使用市电电源,此时交流接触器CJ\(_{1}\)动作,其三组常开接点CJ11、 CJ\(_{12}\)、 CJ13闭合,将负载和市电电网接通;继电器J\(_{1}\)动作,其常闭接点J11、J\(_{12}\)断开;继电器J2不动作,其常闭接点J\(_{21}\)、J22闭合。因为J\(_{12}\)是断开的,所以发电机起动继电器J5电路未接通,柴油发电机不工作。当市电突然停电后,交流接触器CJ\(_{1}\)立即释放,其三组常闭接点CJ14、CJ\(_{15}\)、CJ16闭合,将负载和市电电网之间自动断开,而接通负载和发电机的输出电路。此时继电器J\(_{1}\)因断电而释放,常闭接点J11、J\(_{12}\)闭合。起动继电器J5通过J\(_{12}\)、J22接通12伏直流电源开始动作,常开接点J\(_{51}\)闭合,使12伏直流起动机运转,并带动柴油发电机开始发电。因为继电器J2的线圈并联在发电机输出线路上,所以J\(_{2}\)吸动,常闭接点J21、J\(_{22}\)断开,切断起动继电器电源,起动马达也就停止工作,于是发电机对负载安全供电。

二、停机。通常柴油发电机是利用关闭油门的方法停机的,这种方法由于油路中有空气进入,会给下次起动带来困难。若采用人工放走空气,又给自动发电带来不少麻烦。我们经过试验,采用打开排气阀的方法,使柴油发电机失去压缩力而自动停机,实践证明效果较好。例如,当市电突然恢复时,时间继电器J\(_{3}\)由于有时延作用,尚不能马上动作,其常闭接点J31仍接通。此时继电器J\(_{4}\)动作,其常开接点J41闭合,于是MQ1—5121牵引电磁铁(南京红光机床厂生产)电路接通,电磁铁吸动柴油机的减压杆,打开排气阀门,使柴油发电机慢慢停机。待30秒左右的时间,时间继电器J\(_{3}\)开始动作,其常闭接点J31断开,随之继电器J\(_{4}\)释放,常开接点J41断开,MQ1—5121电磁铁即恢复原位。时间继电器为什么要调到30秒?这是因为延迟时间太长了,电磁铁线圈容易发热;延迟时间太短了,柴油机又没有停稳车。30秒这个数字是根据实践总结出来的。
三、自动励磁。为什么要励磁?因为当柴油机发动以后,发电机部分原来残磁太小,还是不能立即发出电来,因此必须事先给发电机励磁线圈加一个励磁电压进行充磁(即励磁),这一步骤如果用人工操作,当然会给自动发电带来麻烦。我们做了一个自动励磁装置,方法是利用电话机上的直流电铃,去掉铃盖,在铃锤附近加一组常开接点(即图1中的J\(_{0}\)1),使得当直流电铃工作时,铃锤摆动,打击旁边一条具有弹性的金属钢片,使金属钢片又与另一个接点相通(即J01闭合),于是给发电机励磁线圈加一个12伏的断续的电压。例如,当市电停电后,继电器J\(_{1}\)停止工作,常闭接点J11、J\(_{12}\)闭合,直流电铃的线圈通过J21、J\(_{11}\)接点接通4伏电源,电铃开始工作,给发电机励磁。当发电机发出电后,继电器J2动作,常闭接点J\(_{21}\)、J22断开,励磁电路也就不再工作了。
四、自动恒温。在温度较高时,柴油发电机容易起动,但到了冬天,因为天气冷,机油太稠,就是用人工起动也很费劲,往往要二、三个人摇一、二十分钟。为了适应自动化的要求,我们制作了一个自动恒温装置,其电路见图2,将发动机的冷却水加热并保持到3O~40℃,就容易起动了。加热器采用江苏省江都仪表厂生产的1200瓦U型密封镍铬不锈钢加热电炉,用水管接头把加热器和水泵接通。图2中CB为一种压力式电极点温度计,温度在0~100℃内可调。我们把它调在35℃。当水温到35℃后,K\(_{3}\)接通,6P1栅极接通很大的负偏压(约-20伏),从而使屏流截止,继电器J6释放,常开接点J\(_{61}\)断开,交流接触器CJ2停止工作,常开接点CJ\(_{21}\)断开,切断加热器电源,此时CJ22的1、3点接触,绿色指示灯亮。如果温度太低,温度计的K\(_{3}\)接点断开,6P1电子管导通,继电器J6和交流接触器CJ\(_{2}\)均工作,将加热器电源接通,此时红包指示灯亮,开始加热。这样就达到了自动恒温的目的。

五、安全保护电路。在采用市电供电时,常会碰到高压熔丝烧断的情况,使三相电源缺相,致使无法开机。另外供电部门在开始送电时,常常是一送一停连续二、三次,使发电机容易损坏。安装了保护电路以后,上述这些缺点就都克服了。
图3为保护电路的电路图。J\(_{7}\)是一个延时继电器,当市电送来后,经90秒钟J7才动作,常开接点J\(_{71}\)才接通,此时接触器CJ4动作,三组常开接点CJ\(_{41}\)、C42、CJ\(_{43}\)闭合,接通三相市电电源,使J8、J\(_{9}\)、J10先后相继动作,接点闭合。由于三个继电器的接点J′\(_{81}\)、J′91、J′\(_{11}\)是串联的,它们共同控制着交流接触器CJ3,所以当发生市电电网有一相断相后,J′\(_{81}\)、J′91、J′\(_{11}\)都会断开,使CJ3停止工作,其三组常闭接点仍将输出负载网路和自发电线路相接,保证安全供电。

图3中的交流接触器CJ\(_{3}\)就是图1中的CJ1,只是将图1中的CJ\(_{1}\)的线圈接线接成图3那样就行了。
元件选择及使用注意事项
该装置中采用了一些继电器,它们的名称、规格和型号见附表。

使用中应注意事项:
①发电机的起动和停止,都是依靠市电来自行控制的,下班后应注意拉掉自动刀闸K\(_{1}\),否则不需要用电时,市电一停,它也自动发电。
②人工停机时,必须先拉掉自动刀闸。
③工作中应经常观察机器的负载情况,不要使发电机过载使用。
④对机组应按规定进行技术保养。
⑤冬季应注意保温,关好门窗。(江都县人民广播站)