本刊1976年第7期刊登了《DML-2型电收栏》一文后,收到许多读者的来信,现将同志们提出的问题,作一补充说明。
DML-2型电牧栏直流耗电量1瓦(不包括指示灯),交流耗电量3瓦(包括指示灯)。使用四节甲电池可连续工作七天,用一号电池可连续工作一昼夜。由于在电牧栏内圈养的牲畜对电栏杆产生了惧怕心理,因此一般电牧栏一周到半月不通电,牲畜仍不敢碰栏杆出圈。
电源变压器B\(_{1}\):材料用0.35热轧硅钢片D41;铁心尺寸16×25毫米;初级用φ0.1毫米漆包线绕3820匝;次级135伏用φ0.12毫米漆包线绕2400匝;4.5伏用φ0.21毫米漆包线绕82匝。
逆变变压器B\(_{2}\),工作频率约3000赫,一般硅钢片在高频工作中损耗较大,所以不能用硅钢片代替MXO-2000罐形磁心。

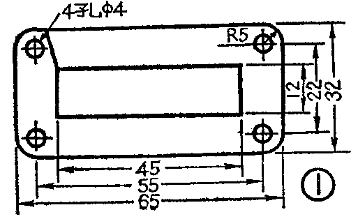
高压输出变压器B\(_{3}\):我厂选用0.35冷轧硅钢片D310,尺寸如图1所示,铁心在开口处掰开对插。也可用14寸电视行输出П型铁淦氧磁心代用。初级用φ0.47毫米漆包线绕115匝,次级用φ0.1毫米漆包线绕7630匝。要有骨架,初、次级绕在一个线包上,端空4毫米,高压输出头要尽量远离其它抽头。漆包线最好能真空浸漆,变压器用树脂浇铸,以防潮、防尘增加绝缘强度。
两只推挽管BG\(_{1}\)、BG2的β值要相近,50以上。如果β值较低无输出时,可适当减小电阻R\(_{7}\)。
要想增大输出能量,可加大蓄能电容C\(_{2}\),选用20微法或30微法的电容,并相应减小光电电阻R1,选用5.1千欧或3千欧。如发生停振现象可选用维持电流较大的(15毫安以上)可控硅管。
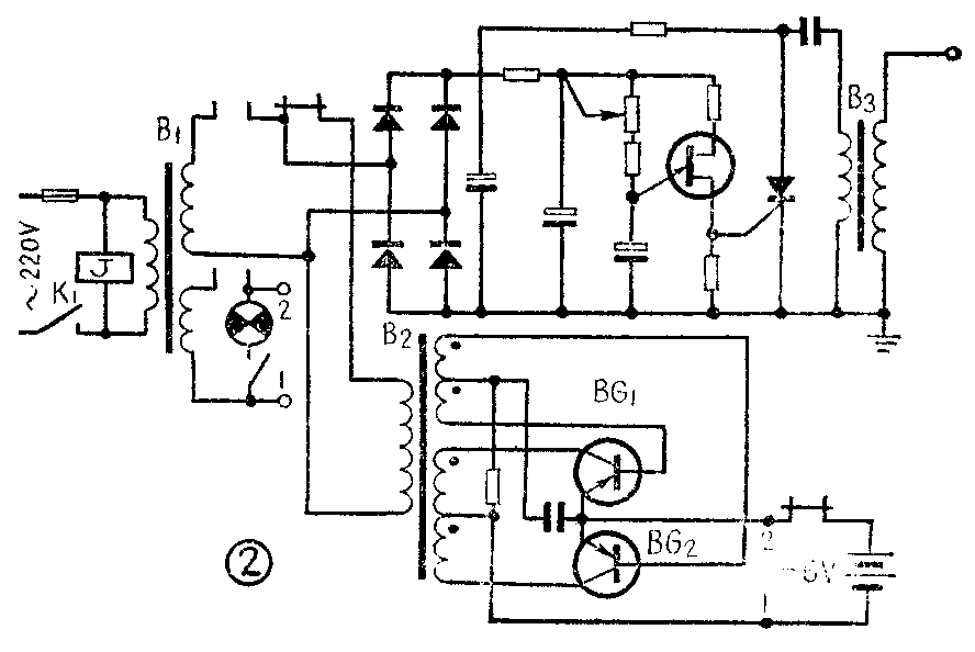
加一线包工作电压为220伏的小型继电器即可实现交、直流自动转换,以保证在交流电停电时,能自动转换成直流电,来交流电后,又自动切断直流电源,用交流电继续工作。线路如图2所示。(天津整流器厂 巴雅)
