5.低放部分,通过R\(_{17}\)和R22、R\(_{29}\)分别对BG5和BG\(_{6}\)加入较深的负反馈(约14分贝),以减少来自低放级的失真,改善音质。
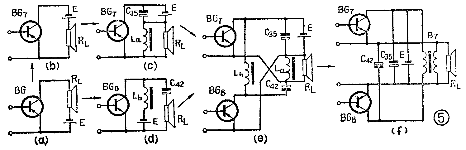
6.功率放大级使用了适宜用低电压工作的“并联推挽”电路,其工作原理如下:图5a是普通变压器推挽电路的单管工作原理图。负载R\(_{L}\)和电源E相串联,可以互换位置,如图5b。由于电源内阻会对交流成分产生损耗,而负载RL(扬声器)的直流电阻又将对直流供电造成限流。这些都会使电源效率下降。因而在E和R\(_{L}\)上分别并联以电容C35和电感线圈L\(_{a}\),如图5c所示。C35的容抗很小,可以使交流成分免受电源内阻的影响;L\(_{a}\)的感抗很大(与扬声音圈的感抗相比)而直流电阻却很小,可以保证电源畅通地流过La向BG\(_{7}\)供电,对输出的交流信号又不致产生分路。可见C35和L\(_{a}\)的增设仅仅是为了提高电源效率,并不影响工作。

另一方面,如果将图5a改为LC(电感、电容)耦合电路,即可得出图5d。L\(_{b}\)为电源提供直流通路,对交流信号阻力很大,C42为输出交流信号提供通路,而阻止直流流通,与常见的RC(电阻、电容)耦合电路原理相似,不过效率高些而已。
将图5c和图5d合并,就成为图5e的推挽电路。这时BG\(_{8}\)的输出通过C42与BG\(_{7}\)的输出相并联,即两管的总输出阻抗是并联的,数值很低,可以直接用扬声器作负载,与无输出变压器(OTL)电路的交流回路相似,因而具有电源效率高、频响和相位特性较好等优点。在两管的直流供电回路方面,它们各自通过直流电阻很小的电感线圈(La和L\(_{b}\))并联于电源E,故工作电压近似于E,这又与通常的变压器推挽电路的直流回路相仿,所以同样具有电源电压利用率高和输出功率较大的长处。
最后,将L\(_{a}\)和Lb绕在同一铁心上用B\(_{7}\)来表示,就构成图5f所示的本机功率放大级电路。只要按图中同名端的接法,两管工作将互不影响。由于两管的交、直流回路都是并联接法,故我们称之为“并联推挽”电路。应该指出的是:B7在这里仅仅起低频扼流圈的作用,与通常担任阻抗变换和传递功率的输出变压器的作用完全不同。制作工艺也因而简单得多了。
此电路的输出功率可以简单估算如下。由于每管的输出电压峰值近似等于电源电压E,有效值将为E/\(\sqrt{2}\),因此最大正弦波输出功率为
P\(_{0}\)≈(E/\(\sqrt{2}\))\(^{2}\)/RL=E2/2R\(_{L}\)
当E=1.5伏、扬声器阻抗R\(_{L}\)=8欧时,
P\(_{0}\)≈1.5\(^{2}\)/2×8=0.141瓦=141毫瓦。
由于功放管的饱和压降及B\(_{7}\)的直流压降,实际上输出电压的峰值比E低0.1~0.2伏。实测结果是(单独低放部分):不失真功率110~127毫瓦;最大输出功率180~220毫瓦;频率响应不劣于150~8000赫;电源效率不小于60%。
三、结构特点
本机采用一节1号大电池供电,便于更换。采用3寸口径扬声器,放声较宏亮。为了增进接收效果,还选用长度160毫米的磁性天线棒和长约700毫米的拉杆天线。还附有短波展阔频率微调装置(调谐旋钮中心的小旋钮)和耳塞插孔。全机体积为685立方厘米,仍属袖珍式(标准规定:≤700立方厘米的均为袖珍式)。
为了便于安装和维修,印刷电路板上还印有相关元件的符号和数据。
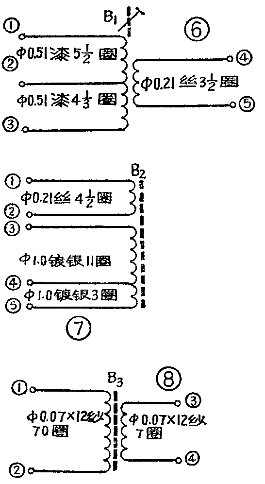
四、线圈及变压器数据
各线圈及变压器的绕制数据见图6~图12,它们的测试参数见表1。




中频变压器采用成套现成制品。BZ\(_{1}\)用TTF—2-1(白色);BZ2用TTF-2-2(红色);BZ\(_{3}\)采用TTF-2-9(蓝色)。
五、测试调整
1.调试前首先应保证整机静态电流正常(18~25毫安),D\(_{3}\)两端电压约为0.7伏;C37两端电压约1.2伏。然后参照表2调整各管工作点。这可测量各管相关元件两端的直流电压,对照该项数据,就可以检查各管的工作点是否正常,因此比较简单迅速。此项测试宜用具有0.5伏直流量程且灵敏度为20000欧/伏的万用表,否则不易准确。

2.调整中频和各波段频率覆盖、统调时,先校准中频,然后按中波、短波Ⅱ、短波Ⅰ的顺序进行拉覆盖和统调。
六、常见故障检修
1.电子滤波器故障:正常情况下,在接通电源后,约经过1~2秒延时,电子滤波器的输出(C\(_{37}\)两端)电压才能升到1.15~1.22伏。这是由于滤波的时间常数较大所致。C153型机不是一开就响,而要延时1~2秒才能工作,原因即在此。
如果接通电源后,此电压上升太快或者偏高、偏低,都属不正常。收音机这时可能出现无音、灵敏度低或短波高频端啸叫等现象。除滤波器输出电路出现短路或开路,可能影响电压外,还可能是BG\(_{9}\)损坏;R27、R\(_{28}\)断线或虚焊,以及C38、C\(_{39}\)失效或接地电路断线。
2.稳压电路故障:D\(_{3}\)两端电压的正常值应为0.67~0.72伏。此电压过高,将出现整机电流偏大,收音机因而灵敏度过高、啸叫或噪声增大。通常是D3内部断线或脱焊所致。如果此电压过低或者等于零,则出现整机电流偏小,收音机的灵敏度低或者无音,通常是D\(_{3}\)接脚相碰,稳压电路上元件或引线短路;或者是电子滤波器输出引至R19的连接线开路或R\(_{19}\)脱焊。
3.功放故障:耳塞插孔及扬声器的连接线断开后,常易接错,以至造成无音、音量不足、失真度增大或整机电流过大等故障。当整机电流过大时,还可能是B\(_{7}\)的引线与外罩相碰。
4.中放故障:常见故障是整机灵敏度低,经检查发现BG\(_{3}\)的集电极电流偏大,调整偏流元件W1仍无法达到规定值。此问题涉及的元件及电路范围较宽,除了BG\(_{3}\)的Iceo过大及BZ\(_{1}\)、BZ2内部短路等元件故障外,当BG\(_{1}\)集电极通往电源(负极)的直流电路中出现开路时,电源将由R9和D\(_{1}\)(这时正好顺向导通)通往BG1集电极,R\(_{9}\)上将同时流过BG1和BG\(_{3}\)两管的集电极电流,反映在R9上的直流压降会高于正常值,也会给人以BG\(_{3}\)集电极电流过大的假象。只要断开D1就可以查出故障所在。此外,当R\(_{13}\)至BZ1次级间的连接线开路,或者R\(_{14}\)、D2及BZ\(_{3}\)次级至地的回路中出现开路时,相当于BG3基极下偏流电阻开路,也是造成BG\(_{3}\)集电极电流调不小的原因。检修中特别在更换BG4以后,要注意不宜用β过大的管子或者将它的集电极电流调得太大,否则将可能出现自激。
5.本机振荡部分故障:由于整机电压低,比较容易出现停振的故障。当各波段均停振时,应检查BG\(_{2}\)各级电压是否正常、BG2是否损坏及波段开关接触或连接线是否完好。当中波段停振时可能是C\(_{3}\)0与C38相碰,C\(_{28}\)容量不足或断线;短波段停振时则可能是C28、C\(_{24}\)与拉线电容C27相碰。(广西壮族自治区柳州市无线电二厂)