城市自来水企业的调度部门需要不断地监测各供水地区的水压情况,合理调度各水厂和加压站的运转,来保证用水的需要和经济运行。本文介绍一种用一对专线来测量几个分散测压点的水压,实现多点水压集中遥测的方法。它的基本原理是在调度端装一台频率发生器,它能发出十二个不同的频率信号,每一个测压点规定用一个频率,当调度端发送某一频率时,只有相对应的一个测压点与调度端所发送的频率相呼应,将应传送的水压数值送回调度室。
一、水压的测量原理:为了将被测的水压数值转变成电量进行传送,通常采用西安仪表厂生产的YR-150型电阻远程发送压力表(压力一次仪表),这种压力表带有与仪表指针相连动的变阻器(电位器),仪表指针转动,带动变阻器将被测数值转变为直流电流或直流电压,它的电气接线示意图见图1。在一次仪表线路中接入一个镇定电阻R\(_{6}\),它是用温度系数低的电阻丝做成的,镇定电阻比联络通道的电阻R1大很多,用它来减小因联络线路电阻温度变化而引起的误差。压力一次仪表里变阻器活动臂所指位置的电阻值r和总电阻R的比值正比于仪表测量指针的旋转角α,\(\frac{r}{K}\)=K·α,进入线路的电压等于E·r;K=E·K·α,线路中传送的电流也随α正比地变动:I=\(\frac{E·K·α}{R}\)\(_{6}\)+R1+R\(_{α}\)(式中Ra为接收仪表的内阻,r较R\(_{6}\)+R1+R\(_{a}\)小到可忽略不计),这一电流值通过线路传送到调度端,由配套的XCZ—102型压力二次仪表进行远距离测量,二次仪表的刻度按照一次仪表所测量的数值来校正分度。


二、调度端频率发生器:用两只3AD18A低频大功率晶体管构成变压器反馈的频率可调振荡器,电路见图2。由变压器的两个线圈L\(_{1}\)、L2构成正反馈,晶体管BG\(_{1}\)、BG2的基极上的输入信号是通过变压器的反馈线圈L\(_{1}\)取得的,二极管D1、D\(_{2}\)使BG1、BG\(_{2}\)轮流得到负偏压,致使BG1、BG\(_{2}\)轮流导通和截止,形成推挽振荡,在变压器线圈L3的两端输出12伏的方波振荡信号。变动电感BL或电容C\(_{1}\)都能改变振荡频率,但变动C1对振荡频率的调整范围影响不大,而且会改变反馈信号的大小,影响振荡幅度。所以振荡频率的改变是通过选择电键1K~12K,接通BL线圈的不同抽头来改变它的电感量而得出12个不同的振荡频率作为12个测压点的召唤信号。这个电路的振荡频率约在180~8730赫的范围内,各测压点的频率分配大约按下式决定:
=\(\frac{f}{_{7}}\)f8=f\(_{8}\);f9=\(\frac{f}{_{9}}\)f10
=\(\frac{f}{_{1}0}\)f11=f\(_{11}\)/f12≈0.7
这样即使由于这种振荡电路频率稳定性不够高,亦能互相区分开来。
三、测压点的频率检出:在测压点的压力一次仪表和线路之间增加LC串联谐振回路作为召唤频率的检出,原理见电路图3。

当调度端发送的频率与某一相应的测压点上L\(_{4}\)-C4回路产生谐振时,在电感线圈L\(_{4}\)抽头上产生较高的谐振电压,经二极管D4整流、电容C\(_{3}\)滤波后启辉氖管,极化继电器JHJ动作,其接点将压力一次仪表的电源接通,使压力一次仪表将测量数据以直流电流信号发送到调度端。各测压点的L一C回路分别调谐在f1~f\(_{12}\)不同频率上,当调度端发送某一频率时,只有一个测压点达到谐振条件,其他测压点都不动作。
为了提高选择性,应使谐振回路具有较高的Q值。在制作时应采用Q值较高、导磁性能好的铁氧体,和高灵敏度的极化继电器。
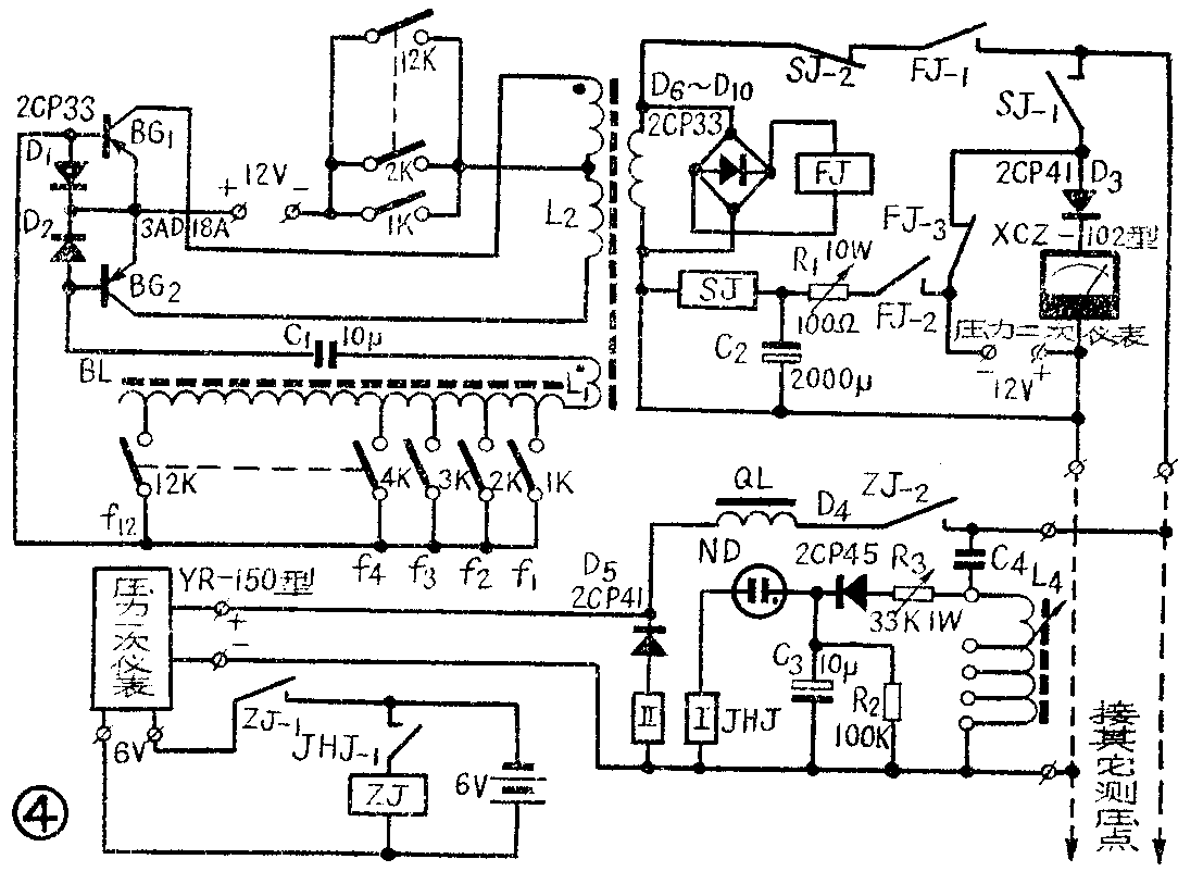
四、水压的集中遥测:各分散点的水压遥测电路见图4,图中1K~12K为召唤12个测压点的选择电键。现仅以测压点“1”为例来说明它的工作原理。

当扳上测压点“1”的电键1K时,振荡器开始工作,继电器FJ吸合,FJ\(_{-}\)1接点闭合,频率为f1的信号送入通道,在相应测压点的L-C回路上产生电压谐振,启辉氖管 使极化继电器线圈I通电,接点JHJ-1接通并靠着继电器本身永久磁铁的磁通自保持,这时中间继电器ZJ通电,其常开接点ZJ\(_{-}\)1将测压点上压力一次仪表的电源接通,它所测送的直流信号经电感线圈QL和已闭合的接点ZJ-2进入通道。
在调度端由于FJ\(_{-}\)2闭合,延时继电器SJ动作,它的常团接点SJ-2将发送频率信号切断,而SJ\(_{-}\)1把压力二次仪表(XCZ-102型)接通,从而在调度端指示出该测压点的压力。
当电键1K复原(打开)时,振荡器停止工作,继电器FJ释放,这时-12伏直流电压经FJ\(_{-}\)3及SJ-1(继电器SJ线圈在FJ\(_{-2}\)打开后由于电容C2的放电而具有延时释放的能力)送入通道,二极管D\(_{5}\)导通,极化继电器JHJ线圈Ⅱ通过反向电流使JHJ-1断开,电路复原。
如扳上其它各测压点的电键,就可以遥测其他各点的水压。这样,在中心调度室就能利用一对专线来不断地监视12个供水地区的水压情况。如配用BX-12路自动巡回报警器(上海自动化仪表五厂生产)可自动巡检各地区的水压。
五、制作与调整:调度端音频振荡变压器ZB用磁心截面14×28毫米的E型铁氧体(即用两片14×14毫米截面的E型铁氧体粘合在一起),以Ф1.0毫米漆包线绕制,初级统组2×75匝,次级绕组75匝,反馈线圈15匝·装上电路如发现不起振,将反馈线圈调接极性即可。
振荡器的线圈BL用Ф0.6毫米漆包线在14×14毫米截面的E型铁氧体磁心上绕制,线圈的抽头匝数如下:N\(_{1}\)=5 N2=11 N\(_{3}\)=18 N4=26 N\(_{5}\)=37 N6=52 N\(_{7}\)=75 N8=125 N\(_{9}\)=180 N10=260 N\(_{1l}\)=370 N12=530
L\(_{4}\)用Ф0.4毫米的漆包线在14×14毫米E型铁氧体磁心上绕制,各测压点统一按匝数500、1000、1500、2000匝进行抽头。各测压点谐振回路的电容C4按以下数据选配:C\(_{4}\)-1=C4-2=4700P,C\(_{-}\)3=C4-4=6000P,C\(_{4}\)-5=C4-6=0.01μf,C\(_{4}\)-7=C4-8=0.022μf,C\(_{4}\)-8=C4-9C\(_{4-1}\)0=O.033μf,C4-11=C\(_{4}\)-12=0.047μf
调度端顺序发出f\(_{1}\)~f1212个频率,12个测压点顺序逐点调整谐振回路中的L\(_{4}\),再调整E型磁心闭合磁路的间隙(磁心闭合间隙用不同厚薄的云母片垫塞),使线圈两端的电压达到最高数值(可用普通万用表来测量),表明电路已达到谐振,然后再调节电位器R3使氖管起辉,极化继电器在氖管起辉时动作。当电键1K~12K打开时,极化继电器的触点一定要可靠地复位,否则需将极化继电器接点上的螺丝进行适当调整。
电感线圈QL用8瓦日光灯镇流器代替。氖管ND用NH1-4型。极化继电器JHJ用JH-1ERG4·520·110型。直流中间继电器fJ用JJDZ4或DZ144(12伏)型,SJ、ZJ用JJDZ或DZ144(6伏)型,或其它小型直流继电器。1K~12K用BJ型滚轮式电话扳键。(湖北给排水设计院 余龙泉)