在生产斗争和科学实验中,经常会接触到多种物理量:如温度、湿度、浓度、流量等化学化工量;长度、厚度、位移、光洁度等几何量和机械量;拉力、应力、压力、重量、弯矩、速度、转矩等力学量;照度、色度等光学量以及其它种种工业量。在工业自动化生产过程中,对非电参量进行自动检测、调节和控制是实现优质、高产、低消耗的重要技术手段。怎样实现非电参量——电量转换并满足工业自动控制的要求呢?通常是由传感器来感受如温度、压力、流量、物位等一些参量的变化,经换能电路转换为相应的电量(如电压、电流、频率等)变化,再经比较、放大,最后由显示器指示检测结果或通过电动执行机构完成工业生产过程的控制。本文重点谈谈有关温度检测与控制的一些知识。为了实现温度——电量转换,首先需要确定传感器,它的种类很多,下面仅就几种常见的温度传感器及其应用特点作一简单介绍。
电接点玻璃水银温度计
目前普遍使用的电接点玻璃水银温度计是根据水银通热膨胀的原理制作的。温度升高时,水银沿毛细管上升,一旦水银与毛细管中的铂丝相接触时,即可接通外电路。
国产WXG型电接点玻璃水银温度计的外形结构示于图1,型号分类列于表1。可用于检测和控制300℃以下的温度,分为可调式和固定式两种。前者是内标刻度式,通过旋转顶端调整帽可使作为电接点的铂丝上升或下降,借以调整控制温度;后者又分内标刻度式和棒式两种,铂丝接点都是固定在限定的位置上,必须根据控制温度选用。它们的尾部形状有直形、90°角形和135°角形三种,以适于各种不同场合的要求。


为适应冷藏车等自动恒温设备的特定需要,除上述系列外,尚有“保温多接点温度计”,温度控制范围有-14~+14℃(包括基本接点共16个接点)和-15~+15℃(17个接点)两种,相邻接点间隔为2℃。
这种接点开关式温度计的特点是使用时不需经换能电桥,可直接由温度计指示检测温度,并经简单电路控制执行机构完成温度的自动控制。
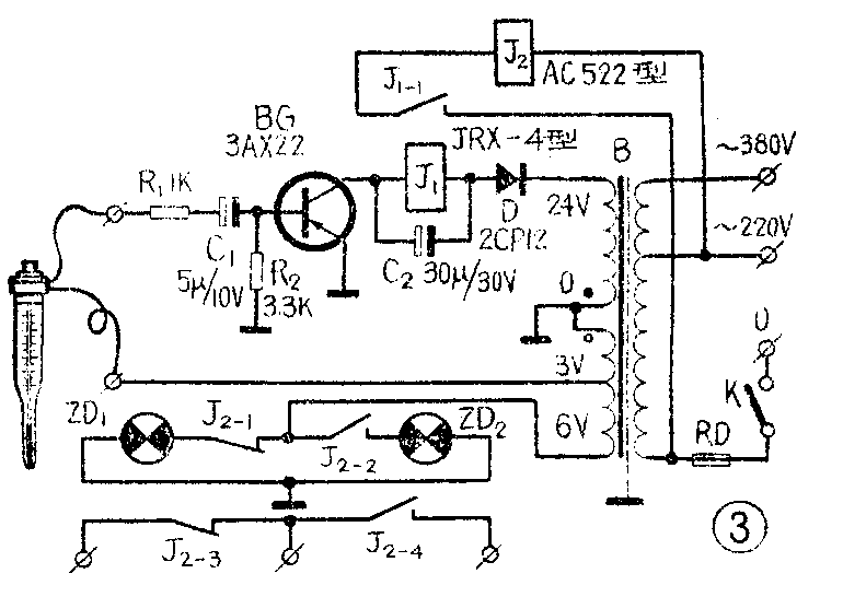
由于电接点玻璃水银温度计的铂丝很细,接点允许电流也就不大,一般为十几毫安(个别产品可允许近50毫安)。为延长温度计的寿命,通常配用电子继电器作为加热或致冷时的恒温控制用,其联接电路示于图2和图3。


双金属感温器
这类感温器是根据不同金属的膨胀系数不同,因而它受热时的伸长也不一样的原理制成的。感温元件经常用双金属片(一面是黄铜,另一面是镍)制成,受热时将产生弯曲形变从而使接点开关接通或断开。
图4是一种自制的双金属感温器的结构图,具体尺寸可根据需要自行确定。应用时也需配用电子继电器。若利用废旧继电器上的大型银触点改作接点,不经电子继电器即可直接控制执行机构的动作。

用日光灯启动器(俗称“别火”)里的启动开关来自制感温元件也很实用。采用时需将启动器的铝壳(或塑料壳)去掉,把里面的纸介电容器剪下,并小心砸碎充气玻璃罩,即可制成简单实用的感温器,制成的结构见图5。温度控制范围可通过调整直立接点与金属片之间的距离来确定。

两种简单实用的控制电路示于图6。

这类感温器的成品有WTL-108型双金属信号温度计,可用于工业生产过程中流体介质温度的检测、控制和报警。测温范围分-60~+40、-40~+60、-20~+60、0~100、20~120、60~160、100~200℃(以上精度为1.5级),0~200、0~300℃(以上精度为2.5级)等多种。接点电压为24~220伏,容量≤24伏安。
电接点压力式温度计
这种温度计是依据密闭测温系统内的气体(如氮气)或蒸发液体(如乙醚)的压力和温度之间的变化关系制成的,其构造见图7。图中充气(或液体)温包通过毛细管(均用紫铜制成,毛细管外部并包以紫铜丝编织的保护层)与单圈弹簧管(锡磷青铜制成)组成密闭测温系统。当被测介质温度变化时,温包内的压力也发生相应变化,经毛细管传递到单圈弹簧管,使其变形,致使与单圈弹簧管自由端联接的拉杆带动齿轮传动机构,并由指针指示温度值。

国产WTQ-288型电接点压力式温度计内装有上、下限两个定接点,可按需要以专用钥匙调整上、下限接点指针的位置,动接点则和示值指针相联。当被测介质温度达到和超过上限给定值时,动接点即与上限接点相联,并接通控制电路。其接点工作电压为24~380伏,容量<10伏安。
WTQ—288型(2.5级)电接点压力式温度计的测量范围分-80~+40、-60~+40、0~200、0~250、0~300、0~400℃等六种。WTZ-288型(1.5级)的测量范围则分-20~+60、0~50、0~100、20~120、60~160、100~200、150~250℃等七种。均适用于检测和控制20米以内的对铜和铜合金不起腐蚀作用的液体或气体的温度。WTZ-80型电接点压力式温度计可作机油温度的检测、控制和报警使用,测量范围分0~120和40~160℃两种,精度2.5级。接点工作电压为110伏,电流可达1安。
热电阻
人们很早就已发现,金属的电阻会随温度而变化。利用这一特性制成的热电阻的阻值与温度之间有如下关系:
R\(_{t}\)=R0(1+At+Bt\(^{2}\)+Ct3+……)
式中R\(_{t}\)为t℃时热电阻的阻值(欧);
R\(_{0}\)为0℃时热电阻的阻值(欧);
t为被测介质的温度(℃);
A、B、C是有关的分度常数。
当被测介质温度发生变化时,热电阻的阻值依上式而变化,并通过换能电桥完成温度的电量转换。
常用的热电阻有WZB型铂热电阻和WZG型铜热电阻,通常与“比率计”或“自动平衡电桥”等二次仪表配合(见图8),用来检测工业生产过程中-200~+500℃(WZB型)或~50~+100℃(WZG型)范围内的气体或液体的温度。

WZB型铂热电阻是由直径为0.03~0.07毫米的纯铂丝以双线无感绕法绕在玻璃(或云母)骨架上,外面再用玻璃密封并装入保护管中,如图9。其在0℃时的电阻值分46、100和300欧三种规格,适用测温范围又分为-200~0℃和0~500℃两种。

WZG型铜热电阻则用直径为0.13毫米的高强度漆包铜线以无感绕法绕在塑料骨架上,并经酚醛树脂浸渍处理后装入保护管中。它在0℃时的电阻值为53欧。
热电阻保护管的材料有炭钢、不锈钢或黄铜等多种,可根据测温范围和被测介质性能选用。
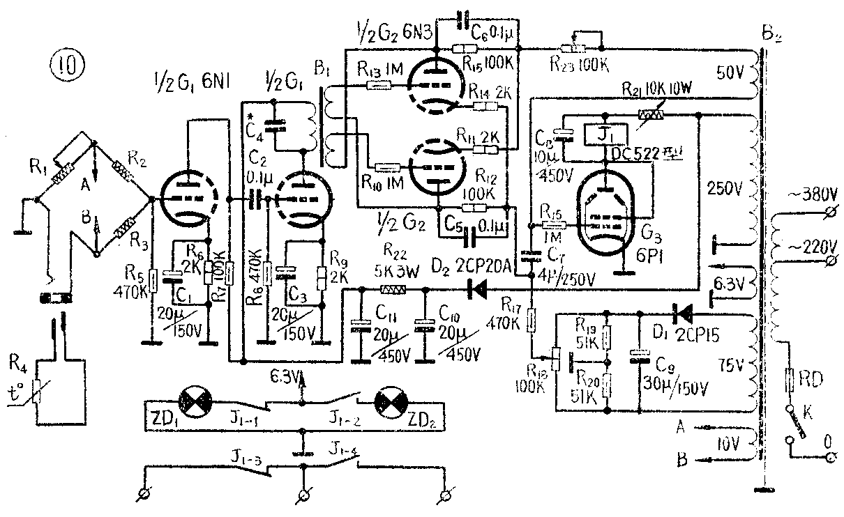
选用热电阻为感温元件控制温度时,可参照图10电路自制“比例式温度控制器”,它主要由交流电桥、电压放大、控制电路、比例调节器、电子继电器和电源等部分构成,其方框组成图见图11。


在图10中,热电阻R\(_{4}\)和三个锰铜丝电阻R1、R\(_{2}\)、R3组成交流电桥,电源变压器B\(_{2}\)的10伏绕组是电桥的50赫交流信号源。电桥输出接电压放大管G1(6N1)的一个栅极。双三极管G\(_{1}\)组成两级电压放大,其输出经耦合变压器B1(变比10:1×2)送到控制电路。控制电路由双三极管G\(_{2}\)(6N3)接成对称形式,由它来控制电子继电器(C3部分)的工作。比例调节器则由R\(_{13}\)、R19、R\(_{2}\)0构成的直流电桥组成,R18是比例调节电位器。
当温度稳定时,交流电桥达到平衡,电压放大级无信号输入,变压器B\(_{1}\)的两个次级端也不产生信号电压。这时,假设B2的50伏绕组上端为正、下端为负时(称正半周),G\(_{2}\)上半个三极管导通(其板极电位高于阴极电位,与此同时,G2下半个三极管却因板极电位低于阴极电位而截止),并对电容C\(_{7}\)充电。由于充电电路的时间常数远大于50赫电源的半周期,故在未充满电荷之前,即经过1/100秒后,负半周到来时,又使G2上半部截止。此时G\(_{2}\)下半部的板极电位虽高于阴极电位,但因C6所充电荷使其两端电压(左端为负、右端为正)通过B\(_{1}\)的一个次级绕组和R10、R\(_{ll}\)加在G2下半部的栅、阴极间,恰为一截止栅偏压,使G\(_{2}\)下半部仍不导通。继而又到正半周,G2上半部再导通,并继续对C\(_{7}\)充电;负半周,G2上半部又截止,G\(_{2}\)下半部因截止栅偏压存在依然不导通。如此周而复始地直到C7两端电压接近50伏,G\(_{2}\)上半部在正半周时也不再导通了。这时C6通过R\(_{15}\)放电,并逐渐消除加在G2下半部的截止栅偏压,当某一负半周到来时,G\(_{2}\)下半部开始导通。在其导通过程中,C7(下端为正、上端为负)经由R12、G2下半部内阻、R\(_{11}\)、R23放电并又反向充电(结果使其上端为正、下端为负),待其两端电压达到与串接的直流电桥的合成电压(作为G\(_{3}\)的栅偏压)足以使G3带动继电器J动作的某一数值时,J的常开接点吸合,使电加热器供电电源接通,恒温系统升温,自动补偿散失的热量。在升温的时候,C\(_{7}\)将继续充电,两端电压逐渐接近50伏,并重复前述过程。在C7放电至其两端电压降低到某一数值时,J即释放,电加热器断电,停止升温。
如此不断循环,G\(_{2}\)的两个三极部分交替工作,并控制电子继电器的动作,致使系统温度稳定。旋动比例调节电位器R18,可控制提前或推迟达到电子继电器动作的合成栅偏压的时间,即可按比例地调节J的吸合与释放时间,但是电加热器通、断电的总时间却保持恒定,故称“比例式温度控制器”。
当温度偏低时,交流电桥失去平衡,输出-50赫信号电压,经G\(_{1}\)放大后由B1耦合至G\(_{2}\)的两个栅极。B1两个次级的联接极性应使两个栅极的信号均与B\(_{2}\)的50伏绕组的极性反相180°(C4用来矫正相移);即在正半周时,G\(_{2}\)的两个栅极都得到一附加的负电压,推迟了G2上半部的导通时间;而当负半周时,两个栅极均得到正电压,又使G\(_{2}\)下半部提前导通,致使电子继电器提早动作,延长了通电升温的时间,直至温度达到稳定值。
当温度偏高时,电桥也会失去平衡,但这时送至G\(_{2}\)两个栅极的信号却与B2的50伏绕组的相位同相:即正半周时,G\(_{2}\)上半部提前导通;负半周时,G2下半部推迟导通。从而延长电子继电器的不动作时间——即断电降温时间,使系统温度逐渐下降到稳定值。
这种按比例调节的控制方式是通过自动调节在一定时间内升、降温时间的比例,缓慢而又稳定地达到热过程的平衡。即在系统温度偏低时,通电升温时间长,断电降温时间短;系统温度偏高时,降温时间长,升温时间短。如此反复进行,缓缓趋向热平衡。它的温控精度较高,在保温设施较好的情况下,控制500℃以下恒温时,精度可达+0.2~0.1℃。
半导体热敏电阻
半导体热敏电阻具有很高的温度灵敏性,并有随温度增高而阻值迅速下降的特性,即具有负的电阻温度系数。利用热敏电阻的电阻温度特性,通过换能电桥,即可将温度这一非电量的变化转换为电量的变化,以便进行检测和控制。图12是一种便于自制的“晶体管温度控制器”的方框图,主要包括感温元件、交流电桥、放大级、相敏级、执行机构和电源等部分。图13是电路原理图。配用12S型玻璃封装珠状热敏电阻,可在-20~+200℃的范围内作恒温控制使用,当温度变化0.05~0.2℃时,执行机构就能动作。


控制器采用交流电桥,热敏电阻为其一个桥臂。变压器B\(_{1}\)供给电桥50赫交流信号源,装制时应近离桥臂电阻,并用0.3毫米厚磷铜片制作的屏蔽罩连同电桥予以屏蔽。
BG\(_{1}\)、BG2组成两级交流放大。BG\(_{3}\)是相敏放大级,它不同于一般放大级的特点在于集电极是经二极管D1接交流电源,其工作状态仅与输入信号的相位有关。由于输入信号与交流电源的频率相同,对PNP型锗三极管来说,只有当电源负半周时(B\(_{2}\)的24V绕组上端为负,下端为正)输入信号也是负半周的情况下,集电极电流增大;在电源负半周时输入信号为正半周的情况下,集电极电流减小。而当电源为正半周时,BG3不工作。121型高灵敏继电器是相敏级的负载。
各级静态工作点的调整参看图13注1。
使用时,系统温度变化引起热敏电阻阻值的变化,致使电桥失去平衡。由于电桥信号源与相敏级间的相位关系,因而只有在热敏电阻阻值减小,即升温情况下,电桥不平衡的输出信号,才使BG\(_{3}\)集电极电流增大到足以驱动继电器动作的程度;而在热敏电阻阻值增大,即降温情况下,电桥不平衡时,BG3集电极电流不会增大,亦不致引起继电器动作。
因此,只有在温度偏高时继电器吸合;温度偏低时继电器释放(如果过程相反,应对调B\(_{1}\)初级或次级两引线,以改变电桥输出信号的相位)。220伏交流电源经由继电器的常闭接点控制电加热器工作。NHO—4B型氖灯ZD2、ZD\(_{1}\)分别指示升、降温情况。
在制作时,R\(_{1}\)、R3应根据热敏电阻的阻值和温度控制范围来决定,方法如下:
设RT\(_{1}\)为热敏电阻在温控下限时的电阻值,RT2为热敏电阻在温控上限时的电阻值。根据电桥平衡条件:
R\(_{1}\)·(R3+R\(_{4}\))=R2·R\(_{T1}\)………(1)
R\(_{1}\)·R3=R\(_{2}\)·RT2………(2)
(1)-(2)式得 R\(_{1}\)=R2R\(_{4}\)(RT1-R\(_{T2}\))………(3)
(1)÷(2)式得 R\(_{3}\)=R4·R\(_{T2}\)/(RT1-R\(_{T2}\))………(4)
如温控范围选为30~60℃,测得R\(_{T1}\)=40.7千欧,RT2=14.3千欧,根据(3)、(4)式得R\(_{1}\)=38.8千欧,R3=368欧。实际上R\(_{1}\)可选取稍大于计算值的电阻如39千欧的;R3可选取稍小于计算值的电阻如360欧的。
热电偶
直接用热电偶进行温度的电量转换是经常采用的方法之一。其原理是根据“热电现象”:即以两种不同的导体联接成回路时,由于两接点的温度不同,回路中将产生热电流。常用的热电偶由两根不同的金属导线组成,它们的一端焊接在一起,叫做热端(工作端),放入被测介质中;不联接的两个自由端称为冷端,与显示仪表引出的导线相联。当热端与冷端有温差时,显示仪表便指示出热电偶产生热电动势的大小。热电动势的大小与电极的几何尺寸无关,而仅与热电偶的材料和热、冷端的温差有关。如果已知冷端温度,便可由所测热电势的大小换算得知热端处的温度值。
为避免被测介质温度影响冷端温度的稳定性,带来测量误差,常用较长的金属导线(称补偿导线)与热电偶联接,把冷瑞引到较远的地点,以保证冷端温度稳定。
热电偶常与动圈式仪表或“自动电位差计”配套使用,用来检测生产过程中0~1300℃范围内的液体或气体温度,其工作原理示于图14。常用热电偶有:WRB型铂铑-铂热电偶,测温范围0-1300℃;WRS镍铬-镍硅热电偶,测温范围0~1000℃;WRK型镍铬-考铜热电偶,测温范围0~600℃。

非接触式测温仪表
上述几类传感器均属于接触式温度传感器,即感温元件直接与被测介质相接触。在冶炼、熔化、热处理等生产过程中,往往要求检测高温金属或熔液的温度,这时,上述一些温度传感器就不适用了。为此,人们根据热辐射测温法制成了非接触式测温仪表。根据测温原理的不同,又可分为“光学高温计”、“比色高温计”和“辐射高温计”等。它们是根据热物体的单色辐射亮度、颜色或辐射能量不同的原理来测定发热物体的温度,如WDS-1型比色高温计和WFT-201型全辐射高温计可测量2000℃的高温,WGJ-601型精密光学高温计则可测量6000℃的高温。(陈亚东)