光电式自动响铃钟是自动发出铃声的装置。对于学校来讲,可以按作息时间表,自动发出预备、上课、下课……等铃声,不必再由专人负责打铃,光电式自动响铃钟简单易制、成本低、响铃准时、可靠。
工作原理
光电式自动响铃钟是由钟表、电子线路、电铃等部分组成。用两个边沿带着小孔的走动圆盘代替钟表的分钟和时针,在规定好的时间使两个表盘上的小孔同时对准光电管,透过光线,激发光电管,使放大器工作,启动线路中的继电器,接通电铃电路,发出铃响。
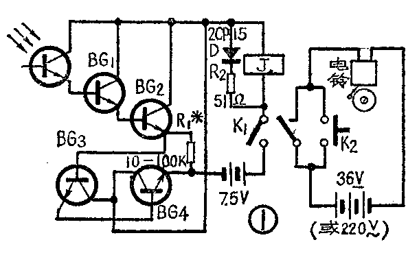
电子线路见图1。当光电管没有光照射时,它的暗阻很大,因此接通电源后,由于BG\(_{1}\)的基极偏流甚小,整个放大线路处于截止状态,输出电流近似为零,因此继电器不动作,电铃电路处于开路状态,电铃不响。当有光照射时,光电管的阻值迅速变小,电源通过它给BG1基极偏流,于是经过BG\(_{1}\)、BG2、BG\(_{3}\)、BG4的放大,从BG\(_{4}\)的集电极输出几十毫安的电流,使继电器动作,接通电铃电路的电源。发出铃声。放大线路由热稳定性较好、穿透电流较小的四只硅管组成,每两只硅管组成一个复合管,第一组管子接成射极输出器,以提高它的输入阻抗。因为复合管的电流放大倍数为各管电流放大倍数的乘积,所以能保证继电器准确启动。图1中的电阻R1可防止由于温度升高而使放大线路的总穿透电流过大。适当选择它的数值,当周围温度在-5℃至+40℃之间变化时,可使整个线路的静态电流控制在0.01毫安左右,所以静态耗电比较省。

钟表的原机械部分要稍作改动,要重新作两个走动表盘。因为一般作息时间表大都以5分钟为最小单位,所以分钟表盘和时针表盘上的小孔也是以5分钟为最小单位。两个表盘以不同速度转动,它们上面的小孔在光电管处每5分钟对准一次,使光电管受到光的照射。分针表盘上的孔的大小,控制电铃响的时间约30秒左右。时针表盘上的孔按作息时间表编制成程序。使钟按编好的时间表,准确地发出铃响。
选材与制作
我们用的是北极星牌报时摆钟。光电管用的是3DU21,也可以用3DU31或半导体三极管代替。三极管用的是硅低频三极管,穿透电流小于10微安,电流放大倍数大于50,也可以用锗管代替。继电器J用JRX—13F型继电器改制,线圈电阻90欧,吸合电压6伏,电流25毫安。制作时可用已有的继电器或收音机小型输出、输入变压器改制。电铃电路用交流、直流供电都可以,但应注意电源功率应与继电器的触点负荷相适应。
制作两个表盘时,分针表盘用1至2毫米厚的透明塑料板作成直径为21厘米的圆盘。先用白色调和漆在圆盘的外沿刷一宽为3厘米的圆环,再刷黑色调和漆盖住以免透光。在直径为19厘米的圆周上,按12等分打出直径为5毫米的孔12个,并在圆心处打一小孔,用环氧树脂把分针固定在正面(涂漆的一面为背面,因先涂了白色调和漆,所以正面上看不到黑色涂,不影响表盘美观)。固定分针时,使分针针尖对准一个孔,并留出上发条的孔,见图2。分针表盘也可以用薄铝板或薄铁片作。时针表盘可用薄铝片、薄铁片作成直径为21厘米的圆盘,刷成白色,在直径为19厘米的圆周上,按144等分,打出直径为2毫米的孔144个,也在圆心处打一小孔,把时针焊在圆盘的涂白漆的一面。固定时,也使其针尖对准小孔,在其上按逆时针方向标出1—12的数字,时针针尖指的小孔标12点。留出上发条的孔,如图3所示。然后把作好的分针、时针表盘装在原来放分针、时针的轴上,使两个表盘分别按分针、时针的速度逆行转动。固定光电管时,先在长6厘米,宽4厘米的塑料板中心打直径为0.5厘米的孔,使光电管的顶部从孔中露出约0.4毫米,把光电管的两脚焊在旁边的空心铆钉上。在钟的上部原来固定表盘的横木板上,在距表针、轴正上方9.5厘米处打一个直径2厘米的孔。把光电管对准这个孔,再用大头针把塑料板钉在横木板上,并从铆钉上再引出两条导线。总开关K\(_{1}\)、K2及放大器线路板、五节3号电池均放在钟表内,见图4。


调整放大线路时,先让光电管蔽光,将整个焊好的放大器线路板放在一个纸盒内(也可以不带继电器),插入温度计,当温度为16℃时,不接电阻R\(_{1}\),静态总电流约为0.1毫安,再让光电管见光(白天室内光即可)测量动态总电流为40毫安左右,则说明线路已调好。
安装钟表时,先把分针表盘取下,在时针表盘上按作息时间表,把该打铃时间处的小孔留下,其余的孔用黑纸糊住。然后再安上分针表盘。上表盘时,先让钟表停走,从作息时间表上选一个响铃的钟点,如9点,这时让时针表盘9点的小孔对准光电管后固定,再把分针表盘上分针指的小孔(即12点)也对准光电管,并固定。装上电池,接通开关K\(_{1}\),调整吊在室内距钟表约24厘米的小平面镜,使光更好地照射在光电管上,这时继电器动作,电铃响,否则应检查放大器与光电管位置是否工作正常。然后拨动分针表盘,使之和当时的时间一样,并上好发条,使钟表开始运转。钟最好放置在南墙窗口的一侧,可根据条件,选择合适地方放置,使之在一年四季只要光线合适,就可以启动电铃。
表示时间的数字可以用硬纸刻出,用胶水粘在钟表盖的玻璃里面。再用白纸剪一个宽1.5厘米的圆环,它的大小正好挡住分针表盘上的12个小孔,把它也粘在钟表盖玻璃上。并在圆环的正上方留出1厘米宽的透光孔。
更换时间表时,取下分针表盘,在时针表盘上按作息时间表留出响铃的小孔,把不用的孔粘住。
约15天上一次发条、可在中午12点时上。K\(_{2}\)为临时响铃开关。(吴庆振 赵可敬)