为了适应我省粮食水分较高、气温低、粮食收购和储存工作主要是在严寒的冬季进行这一特点,我们试制了这种快速粮食水分测定仪。它可用来测量小麦、水稻、大豆、玉米等十三个品种的颗粒状或粉状谷物和油料作物的含水量,水分测量范围10%~45%,使用环境温度为-40℃~+32℃。
工作原理

本仪器是通过测量电容来测定粮食试样的介电常数,从而间接地测出粮食水分。仪器的组成部分方框图见图1。它的测试原理和其他电容式水分测定仪相同,特点是采取了以下几项措施:
一、恒温
仪器采用了可控硅自动调压恒温控制装置,使整机内部恒温在+30℃,精度±0.5℃,这样可使仪器不受使用环境温度的影响而可靠稳定地工作。
二、试样定重量、定体积、定温度
1.定重量:被测粮食用量固定,所定用量是根据实验综合优选出来的。试样定重量后,就可保证在同一品种、同一水分、同一温度、同一体积的试样测量结果的一致性。

2.定体积:本仪器采用的传感器(见图2)是用高频介质损耗很小的有机玻璃制成,传感器的下极板是一块直径80毫米,厚1毫米的紫铜板。当把传感器推到螺旋压力器下边时,这个圆形铜板和压力器的冲头构成一个有二块圆形平行极板的电容器。当压力器旋到底时,传感器的下极板和压力器的冲头下平面相距为14毫米,这个间距是根据重复误差程度、加压后对试样破坏程度以及在测试最小水分试样时与上下极板接触压力情况等方面的要求,经过实验选择确定的。
3.定温度:本仪器把试样进行高频介质加热到+30℃,使试样与仪器温度一样,然后进行测试。
电路简介

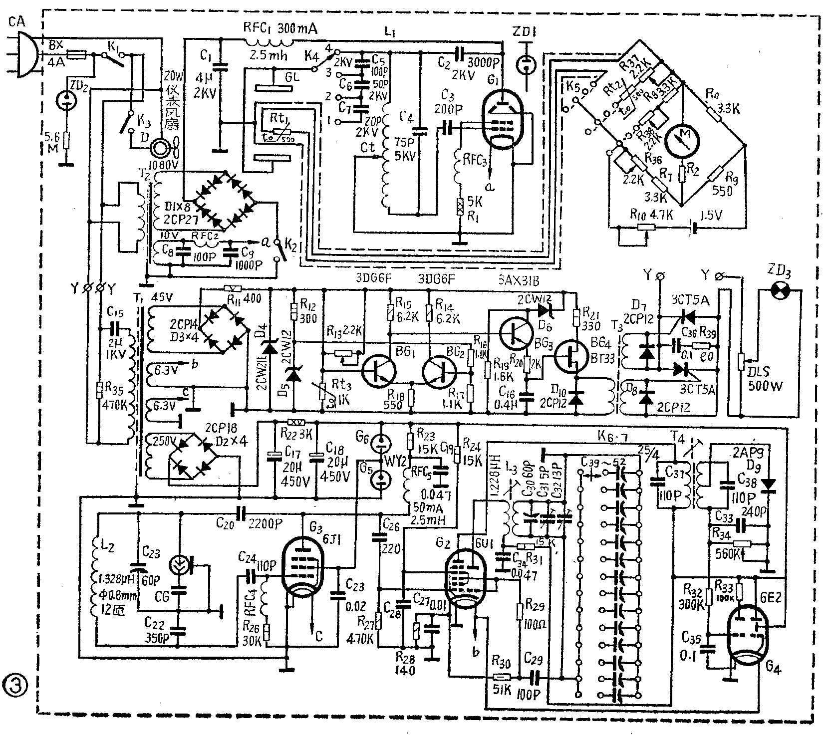
仪器的电路图见图3,它分成三部分:高频加热部分、测试部分和自动恒温控制部分。
一、高频加热部分:由电子管G\(_{1}\)(FU-13)接成三点式自激振荡电路。振荡线圈L1采用外径8毫米,壁厚1毫米的紫铜管,先退火,然后绕成内径50毫米的空心螺旋线圈共10圈,每圈间隔8毫米。抽头点Ct由试验决定,约1∶3至1∶4。振荡线圈和电容器C\(_{2}\)、C3、C\(_{4}\)都安装在有机玻璃板上。
C\(_{5}\)、C6、C\(_{7}\)和开关K4组成高频加热分压器,以便在测量各种含水量的粮食时可选用不同的高频电压。粮食含水量10%~22%,开关K\(_{4}\)放在位置4(高频电压是920V);22%~30%,放在位置3(高频电压是480V);30%~40%,放在位置2(高频电压是355V);40%以上,放在位置1(高频电压是215V)。氖灯ZD1是用来观察振荡管FU-13的工作情况的。

加热漏斗GL如图4所示。加热极板A、B采用0.75毫米紫铜板,长65毫米,宽65毫米,两板之间距离30毫米。中间用0.2毫米厚的紫铜板作为导热屏蔽骨架,一端(E)接地。R\(_{t1}\)是三只串连的珠状热敏电阻,夹在屏蔽紫铜板中间。粮样被加热时,温度传导给屏蔽铜板,热敏电阻阻值随铜板温度的升高而减小。热敏电阻可通过开关K5接到测量电桥电路,加热粮样的温度由微安表M指示,当微安表指示50微安时,就表示粮样已被加热到+30℃。此后关掉加热器的高压,打开漏斗插板,粮样就流到传感器CG里。
二、测试部分:传感器的下极板是活动的,可以根据粮食品种水分大小按要求使用,当下极板的心柱朝下时(如图2),心柱与引线托板直接接触,而托板又与高频电缆直接连接,此时传感器CG和C\(_{23}\)并联、C22串联,与振荡线圈L\(_{2}\)组成电容反馈振荡电路。当传感器的下极板心柱朝上时,心柱与托板脱离接触。下极极与托板形成一个电容,此时传感器便与测试振荡槽路电容交连。这种做法的目的是:(1)测试大水分粮食时,可避免因介质损耗增大而使振荡器停振,(2)等于串连电容,扩大量程。 G3(6J1)是测试振荡管,G\(_{2}\)(6U1)的三极管部分作本机振荡用,接成电感反馈振荡电路,G2的其余部分作混频用,调正电容器C\(_{3}\)0和C31,使测试振荡频率(13.8兆赫)和本机振荡频率(14.4兆赫)在这里混频后,产生中频600千赫。G\(_{2}\)的输出回路接一个窄带滤波器(即中频变压器),它是用633型中周第一级改制而成,把它的G、F圈中心抽头,并把并连在线圈二侧的180P电容器去掉,换上二个110P云母电容器,校准调成中频600千赫。窄带滤波器的作用是防止粮食水分在30%以上时,在刻度盘上出现二个谐振点。中周T4的输出经D\(_{9}\)检波后,得到直流负压加到调谐指示管6E2的栅极上,根据6E2的阴影闭合情况,可判断调谐是否准确。C31是调零电容器,C\(_{32}\)是水分指示电容器,C39~C\(_{52}\)是对应于水稻、谷子、小麦等13种粮食的补偿电容。在开始测试粮食水分时,应先校准仪器,把琴键开关K8、K\(_{7}\)全部断开,传感器里面不放粮食,空放在压力器下边,并把压力器旋到底,此时C32指针应指零线,如C\(_{32}\)指零而6E2阴影不能闭合成一条细线时,就需调整C31。电位器R\(_{34}\)是阴影闭合幅度调节器。阴影不能重合,形成亮区或阴影太宽,表示仪器没有调整好,其结果造成C32即水分指示指针移动的灵敏度和选择性降低。
当传感器内有粮食样品时,测试振荡槽路频率因CG容量的改变而发生变化,这个频率与本机振荡频率混频后得出的不是600KC,调谐指示管阴影不闭合,这时把所测试粮样的品种琴键按下(K\(_{6}\)、K7中的一个琴键),并旋转水分指针旋钮C\(_{32}\),找到新的谐振点,也就是使调谐指示管阴影重新闭合最小,这时,水分指针和所测品种刻度对准之值,就是该试样的水分值。
三、自动恒温控制部队:仪器的恒温部分的工作原理可参看本刊1974年第2期第6~7页。(黑龙江省宝清粮库)