扩音机无信号输入,喇叭里就有难听的“哼哼”声音,有输入信号时,“哼哼”声音和节目声音同时出现,甚至比正常的节目声音还强。这种故障就是低频交流声。
在检修扩音机交流声故障时,应先判断它产生在哪个部位,把检查的范围逐步缩小。步骤是:先开启机器,各音量控制旋钮全部关闭,这时如交流声仍出现,可拔掉电力推动管,交流声如消失,故障即是产生在前级;如果交流声照常存在,故障则可能是产生在电源整流部分或本级强放部分。
在判断交流声产生在前级哪个部位时,可采用两种办法:一是栅极短路法,用小螺丝刀由前至后逐个把电子管的栅极与地短路,如果试验到某一级,交流声消失,就可判断故障产生在这个部位。另一办法是采取由前至后逐级拔掉电子管的方法,如拔掉哪个电子管,交流声消失,故障即是产生在这一级或前一级。当确定出故障出在哪个部位后,再分析原因进行修理。
一、交流声产生在电源整流部分
扩音机的交流声多数是产生在电源整流部分。大型扩音机末级使用的大高压与前级使用的次高压,其整流部分都是分开的,次高压电源整流部分产生交流声的可能最常见。
1.滤波电容器漏电、断路、容量不足。图1中的C\(_{1}\)、C2是滤波输入、输出电容器,如果断路、漏电、电容量不足,就要产生交流声,直流电压也低于正常值。可用同样数值的电容器逐个并联上试试,如果并联到哪个电容器时交流声消失,就可把这个电容器去掉,换上新电容器。

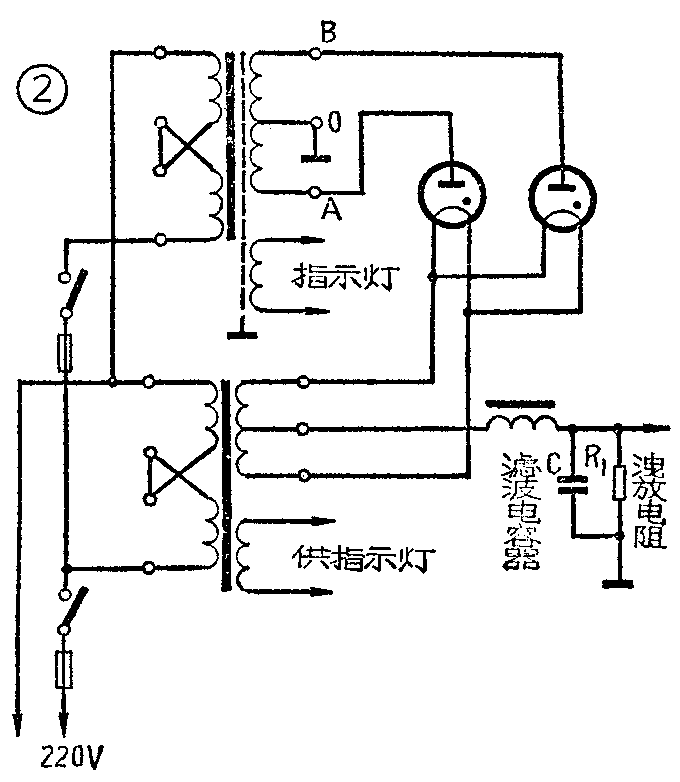
图2是大高压整流电路。图中C是油浸纸介电容器,不易产生漏电和容量不足的现象,但如果电容器密封不好,漏油,或距温热零件太近日久使油干枯,也会使绝缘性能下降,产生漏电、容量不足的现象。遇到轻度漏油及时把口密封好即可,如果绝缘不良就应换新电容器。

2.整流管一只衰老或损坏。图2所示大高压整流电路,都是用两只汞气管做全波整流的,如果两只整流管效能不一样,就会失去平衡,产生交流声。这种故障一般容易直接观察出来,如果整流管是新的,随着机器输出的大小,管内则闪闪发出鲜艳翠蓝色的光亮,并且光泽集中在顶部;对于旧坏电子管,一是不闪光,二是闪光也是灰蓝暗淡,漫布全管,遇到这样情况,只要换上新旧程度一样的管子即可。
3.交流声平衡电阻断路、失调。图1中的R\(_{2}\)是平衡前级电子管灯丝对地电位的,如果这个电阻的三个接头任一头断路,或中心点失调,就会造成电子管灯丝两边对地电位不平衡,从而产生交流声,但这种交流声不至超过机器的正常声音。修理办法是把断头焊牢,用螺丝刀反复慢慢调R2的中心点,直至交流声消失。
4.扩音机如采用晶体二极管整流,根据电压和电流的大小,往往采用多只晶体二极管并联或串联,组成全波或桥式整流组件。如其中有一只击穿短路或断路,失去平衡,就会造成交流声。可用万用表R×1KΩ档分别正反向测二组(或四桥臂)的阻值,不相同一臂即短路或断路了。
5.电源变压器次级一组断路或有部分匝间短路。从图1和图2中可看出,变压器次级高压线圈“ O”点接地的中心抽头,与A、B两点之间的电压是完全相等的,是绝对平衡的全波整流电路。如果某一只整流管屏极对地(“O”点)断路,这个整流管没有屏压,形成半波整流,则产生失真,交流声甚大,直流高压也大大降低。
如果变压器次级高压线圈内部匝间短路, O至A和O至B点的电压值不一样也会产生交流声。需要注意的是,如果短路的匝数很少,一般不容易用表测量出来。可把变压器各接头断开,如图3所示。在变压器次级的O—A之间和O—B之间分别两次接入6~10伏的交流电压,测量初级两次得到的电压值是否一样,得到电压高的那一次,即是那一边的线圈有匝间短路现象。也可以在变压器的初级接入6~10伏的交流电压,测量O—A之间和O—B之间的电压值是否一样,如不一样,电压小的就是有短路。

变压器不管短路或断路,只有更换和重绕。
6.偏压滤波电容器断路、漏电、容量不够,整流管衰老等造成的交流声,可参阅前面1和5项检查处理。
7.电源变压器的静电隔离层断路,或接地不良。电源变压器初、次级之间,大部分都绕有静电隔离层,如果隔离层断头或接地不良,也要产生交流声。如果断头发生在变压器的出线端不易接通,可改接成图4的接法,这种电路还能抗外界电源中的杂散火花干扰。
8.扼流圈匝间短路。扼流圈匝间短路,降低了原有的电感量,就会产生交流声。这种故障的表现是,直流电压升高,强放管静止屏流也升高,扼流圈两端阻值低于正常值。

二、交流声产生在强放级
1.强放电子管一只衰老、损坏。两只强放管的效率是应该相同的,如果新旧程度不一样或有一只损坏,不但声音失真,而且产生交流声。现象是一只管子屏流大、屏极发红,另一只管子屏流小或无屏流,屏极也不发红。屏极不发红或无屏流的那只管子是衰老或损坏了。更换新管子时要选两个效率相同的。
2.输出变压器初级线圈一边断路或部分匝间短路,也会产生交流声、失真、输出电压低、一只强放管屏极发红。测量时会出现强放管一只无屏压或屏压高,静态屏流大动态屏流小。关掉电源测量初级两边的直流电阻,会发现阻值不一样。
如短路匝数很少,电压和电阻都不易测量出来,可采用第一部分第5项办法测试。
需要注意的是,有些小型扩音机为了改善音质,在输出变压器的初级(如图5)接有电容器C\(_{1}\)和C2。这个电容器如击穿短路,就会使输出变压器初级全部短路。需要把这两个电容器拆下来测量一下是否击穿。

3.为了防止寄生振荡,扩音机强放管的屏极上大部分都串联有阻尼电阻R\(_{1}\)和R2,这两个电阻烧坏断路的可能性较大。输入变压器次级上也并联有退振电容器C\(_{1}\)和C2(如图6),电容器也有短路的可能。如果一只强放管没有屏压、屏流,另一只强放管屏极发红,关掉电源,测量电阻已断路,即是电阻烧坏;拆掉输入变压器次级中心抽头,使其不接地,这时如果栅极与地短路即是电容器短路了(需注意管座是否与地短路)。

4.供给各强放管栅极的偏压电阻一只断路,引起交流声。现象是整个强放管屏极发红,测量时个别强放管栅极对地没有负压,屏流增高。
5.电子管的灯丝与阴极之间漏电或有少量漏气,引起交流声。可调换电子管试一试。
6.小型扩音机一般使用胶木管座,如果管座破旧变质或因焊油浸渗、尘污太多等原因,容易造成漏电。
大功率扩音机的强放管和整流管都采用瓷管座,不易产生漏电,但如焊接时用的焊油太多,管脚之间油污尘土太多,也会产生漏电。
修理办法是:用酒精或四氯化炭擦洗,或换新管座。
三、交流声产生在前级
1.退交连电容器(如图7中的C\(_{1}\)、C2)断路、漏电、容量不足。

判断方法可按第一部分第1项办法处理。
2.电子管灯丝与阴极之间漏电,管内有少量漏气。前级使用的电子管较多,要确定是哪个电子管漏电、漏气,可采用拔掉电子管的方法,如拔掉哪个电子管交流声消失,再换上新管子试验确定。
3.某只电力推动管衰老或损坏,输入变压器一边断路。如果是次级一边断路,强放管一只栅极上无信号输入,无动态屏流,另一只则是屏极发红。如果是初级一边断路,推动管一边无屏压。输入变压器匝间短路,如果是次级一边匝间短路,两只强放管在无信号输入时静态屏流一样,动态屏流不一样,同时,未出现匝间短路故障的另一只强放管随输入产生屏红。如果是初级匝间短路,推动管的屏流、屏压都不一样,这些故障都要产生交流声,并引起失真和输出低落。
输入变压器的检查方法和输出变压器、电源变压器的检查方法一样。
4.栅路电阻接地不良。这种故障如发生在前面话筒放大级,音量一开,即发出交流声,且随音量控制的大小而增减。
可用小螺丝刀轻轻打击或拨动各级的栅路电阻,如发现交流声消失或突然增大,即是这个元件接触不良。
5.在插孔或级间信号连接线使用屏蔽隔离线的扩音机上,屏蔽金属网与地接触不良。
6.音量控制电位器屏蔽外壳接地不良。
7.配用低阻话筒的扩音机,话筒变压器屏蔽接地不良。级间装有隔离层以及外壳屏蔽的电力推动变压器接地点不佳。
以上四点故障的处理办法是把接地点焊牢。
8.电子管座有漏电。可按第二部分第6项处理。
大功率扩音机和增音机与机架的连接线、话筒线、喇叭线等离电源线或变压器太近,屏蔽不好,也会产生交流声。解决办法是加大距离或加以屏蔽。(河南省广播事业局 郭银法)