这里介绍一种扩音接续器,它与交流收音机结合起来就构成输出功率达15瓦的收扩音机,适合在有交流电源的地区作单独的小片广播,或作为放大有线广播网信号之用。它的特点是简单易作、经济耐用。
接续器分两部分。
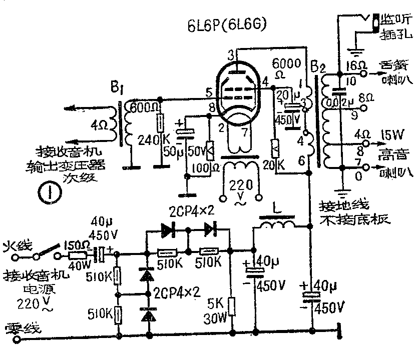
1.电源部分:(见图1)采取从220伏交流市电直接进行半波整流。这种供电方式的好处是省去了电源变压器,并可取B—端接地,可以防止机壳带电。整流管选用耐压250伏以上、整流电流200毫安以上的硅二极整流管,如2CP4等;或可用“代5Z2P”成品,取其四个使用。并联在二极管上的电阻称为“均压电阻”,其作用是使得加在两个串联的二极管上的电压接近相等,以防止电压不均而击穿二极管。整流后的直流电压可达到380伏(无信号时)。

2.功率放大部分:采用6L6P作功放管,或可用FU-7(807)、6P3P等。用在甲类放大,静止工作状态为:屏压380伏,帘栅压280伏,自给负偏压-12伏。
输出变压器B\(_{2}\) 采用25瓦线间变压器代用。输入变压器B1采用晶体管收音机用的输出变压器代用(初级600欧,次级4欧)。功放管灯丝用一只节电变压器(5瓦)供电,其次级0~8伏接灯丝,实测带灯丝负荷时为6.3伏;或可用6瓦电铃变压器。
输出功率实测可达15瓦,测试时用一只15瓦、16欧高音喇叭接在输出0~4欧端子或0~8欧端子,看最大信号时可否达15.5伏。如觉功率不够,可将串接在火线入端的40瓦150欧线绕电阻减小到100欧。输出变压器0~4欧(即7~8端子)处输出电压可达15伏,适合接高音喇叭;0~16欧(即7~10端子)处输出电压可达60~70伏,适合接农村单线广播的舌簧喇叭。在0~16欧处可安装一个220伏15瓦灯泡作输出指示(耗电不多),并可在此处安装一监听插孔,如图中所示。
收音机部分不需大变动,只要加装一个话筒插座(见图2);再将喇叭断开,按图2接上一个配6P1管的输出变压器和一个插头;将收音机输出变压器次级两根线改接到接续器输入变压器B\(_{1}\)的初级(参看图1);将接续器的两根电源线与收音机的电源线连通。收音机与接续器之间的四根连线可用一个八脚管的管蒂和一个八脚插座,通过绞合胶线连起来比较方便。

喇叭按图1接好后可作两用,当转播广播节目时,可将喇叭插入监听插孔作监听用;当用接续器作单独广播时,将喇叭插入收音机新加的话筒插座,就可用它作话筒讲话。
需要注意:接续器的底板(公共接地端)一定要接在电源零线上,接续器的电源开关要接在火线上,并最好用木板做底板,采用支架安装方法,将接续器装在一个通风的木箱内,以保证安全。(广东省紫金县广播站工人 彭景新)