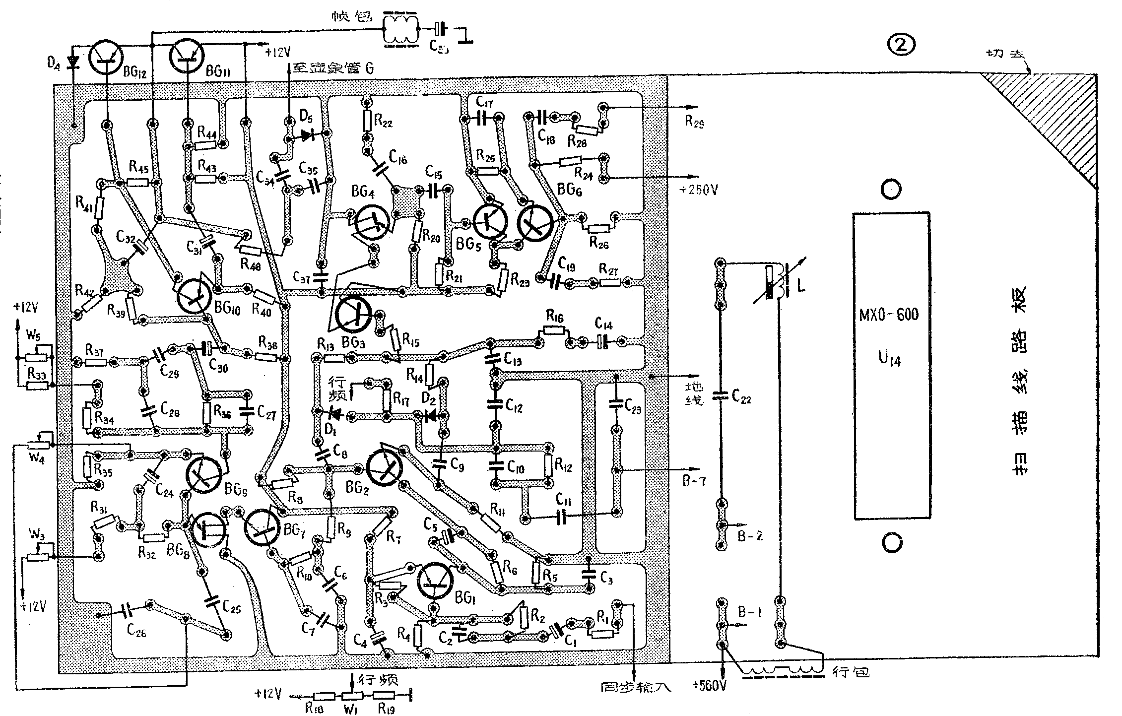
本文介绍一个用电子管6P14做行输出管,用两只晶体三极管作无输出变压器帧扫描输出级,用单结管作帧、行振荡的混合式9寸电视机扫描电路。这个电路的特点:①体积小耗电较少(整个扫描电路总耗电量约20瓦左右);②避免了由于自制的经验不足而损坏行输出晶体管;③省去了体积较大的帧阻流圈和振荡变压器等等。这个扫描电路包括行扫描、帧扫描、同步电路、显象管电路和电源五个部分,电路图及印刷线路板图分别见图①、②、③。下面分别加以说明。



行扫描电路
行振荡级:为了简化电路,行振荡级采用单结晶体管组成的锯齿波脉冲发生器,这样可以用简单的电路产生频率为15625赫的锯齿脉冲波,然后经整形放大再去推动行输出级。行振荡的工作原理,是利用电容器充放电来控制具有负阻特性的单结管BG\(_{4}\)的导通与截止,使产生自激振荡(图④)。当接通电源后,电源通过电阻R20向电容C\(_{16}\)充电,开始时电容C16两端电压为零,e-b\(_{1}\)处于截止状态,当电容C16上的电压按指数规律上升到某一数值(即所谓“峰点”电压)时,e-b\(_{1}\)导通,电容C16通过e-b\(_{1}\)很快放电。当C16上的电压低于某一数值(即所谓“谷点”电压)时,e-b\(_{1}\)截止。然后又开始重复上述过程。这样在单结管BG4的发射极可得到一个锯齿波电压。为了获得锯齿波脉冲,我们在C\(_{16}\)上串联一只小电阻(R22)。锯齿脉冲波发生器的振荡频率不仅与R\(_{2}\)0、C16有关,而且也与单结管的分压比η有关。因此,同步信号加到单结管BG\(_{4}\)的第二基极b2上,可以改变振荡频率以达到同步的目的。发生器产生的锯齿脉冲波(约5伏),经耦合电容C\(_{15}\)加到工作于开关状态的BG5管的基极。电源(+12伏)经电阻R\(_{21}\),注入BG5基极,使它平时处于饱和状态,当负脉冲来到时其前沿使BG\(_{5}\)很快截止,其后沿又使其导通,在BG5的集电极得到3伏左右的正脉冲,并直接耦合到BG\(_{6}\)管的基极,当BG5管饱和导通时,BG\(_{6}\)管截止,而BG5管截止时,BG\(_{6}\)管饱和导通。当BG6管截止时,+250伏电源通过电阻R\(_{24}\)向电容C19充电,当BG\(_{6}\)饱和导通时,C19通过BG\(_{6}\)管很快放电。为了获得行输出级所需要的锯齿脉冲波电压,在C19上也串了一只电阻R\(_{27}\),这样BG5、BG\(_{6}\)两管共同完成了脉冲整形放大作用。这个锯齿脉冲波决定扫描正程。为了保证行输出管在扫描逆程时可靠地截止,脉冲的幅度要在80伏以上,因此用电阻R24、R\(_{26}\)把+250伏电压分压,使BG6管在截止时,集电极电压U\(_{c}\)=100伏。又由于BG6管工作在开关状态,平均管耗较小,所以选管时,BG\(_{6}\)管要选反向击穿电压BVceo大于100伏的,管耗可选P\(_{CM}\)不小于200毫瓦,集电极电流ICM不小于10毫安的三极管。为了保护BG\(_{6}\)管发射结,在瞬间过大的正脉冲加到基极时不被烧毁,在其发射极与地之间接入了R25、C\(_{17}\)的并联网络。80伏左右的锯齿脉冲波经C18、R\(_{28}\)加到DG1管(6P14)的栅极,R\(_{28}\)为防振电阻。

行输出级:行扫描的行程比帧扫描的行程长(4∶3),而且频率也比较高,还要提供约9千伏的高压供给显象管加速阳极,所以电磁偏转电视机的行扫描输出级,要消耗很大部分电源功率(约占电视机总耗电的1/2左右),因此行输出管要选择既能提供所需的功率,又能承受一定高的反峰电压的电子管或晶体管。如果选用晶体管做行输出管,就必须选高反压(BV\(_{ceo}\)>120伏)、大电流(ICM>5安)的大功率晶体管。这不但价格较贵,而且在一无经验二无专用仪器以及由于高压放电、激励级出故障等原因,很容易造成瞬间烧毁晶体管。如果采取专用的行输出电子管6P13P或6P12P作为9寸电视机的行输出管,耗电又很大。为此,这里试用普通电子管作行输出管。专用的行输出管屏极引线是从管玻壳顶部单独引出,这是为了避免行输出管工作时,因屏极有很高的脉冲电压,容易产生跳火的原故。普通电子管的屏极引线与其他各电极一样,也是从管底引出的。为了避免管脚间跳火,就需增大管脚之间的距离。这里采取把屏极管脚两旁不用的脚齐根剪掉,同时把管座也做相应改造的措施,解决了跳火问题。曾用特性接近于6P13P的电子管(如6P1、6P14、6P15等)做9寸电视机行输出管(见表1),效果很好,耗电量约只有6P13P电子管耗电的一半以内。为了尽量提高效率减少功耗,一方面使行输出管工作在近于乙类工作状态;另一方面采用电源反馈二极管阻尼式行输出电路。电子管式行输出电路工作原理的参考资料较多,这里不再重述。

9寸显象管(23SX5B)偏转角为90度,它比70度偏转角显象管所需的偏转电流要大。电源反馈二极管阻尼式行输出电路控制的扫描,是由阻尼管和行输出管各完成一半。阻尼管接到行输出变压器上的位置与行扫描线性和回路的损耗有关,应予适当选择。因为扫描正程的前半程是由阻尼管导电,电流流过偏转线圈完成的,此电流又对电容C\(_{21}\)充电。扫描正程的后半程是由行输出管导电,电容C21通过行输出管放电完成的。由于电容C\(_{21}\)是串接在电路中,所以电容的放电电流的平均值与阻尼管导电时流过阻尼管的电流平均值,必须完全相等(即充放电平衡),电路才能正常工作。但是由于在逆程期间,要提供一定的功率以产生高压,加上电路本身的损耗,所以这两个电流的峰值实际上不相等。又为了保证扫描线能很好地衔接,在阻尼管导电截止以前应使行输出管提前导通。所以阻尼管只能接在行输出变压器低压包的7/10处(即700圈抽头处)。
行偏转线圈是通过降压变压器与行输出管匹配的。为了提高效率,减小行输出级分布电容和漏感,行输出变压器采用自耦变压器。行输出管电流,在负载电路中分两路,一路流过偏转线圈,使电子束偏转。另一路流过行输出变压器低压包,这部分电流不仅白白消耗掉,而且还要使行输出变压器发热,所以行偏转线圈接入行输出变压器的位置,对获得最大偏转电流的影响很大,接入的位置过低,使行扫描逆程时间长,高压低;接入的位置过高,行输出级消耗的电流大,行变压器会很热,因此这里接在低压包的1.5/10处(即150圈抽头处)。
90°偏转角的水平扫描,非线性失真比较大,使图象两边拉长,因此在偏转线圈与变压器间加上了一个“S”形校正电容C\(_{22}\),同时串入一个呈现饱和电感的铁粉心线圈,并利用调整永久磁铁与线圈之间的相对位置来改变铁粉心饱和的程度,达到补偿偏转电流非线性的目的。
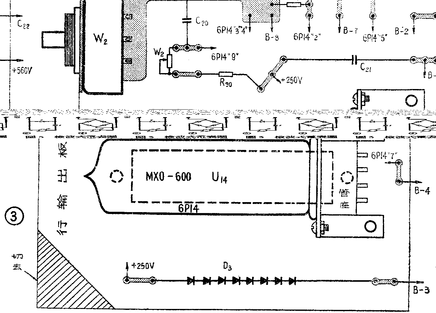
在行输出变压器上还加上了高压线包,把扫描逆程所产生的几千伏脉冲电压自耦升压,经过DG\(_{2}\)(1Z1B)整流后,利用显象管壁内外石墨导电层形成的电容进行滤波,得到9千伏左右直流高压,供显象管加速阳极用。1Z1B灯丝电压,用导线在行输出磁心上绕一圈,经一个小电阻降低供给。同时为了满足行同步自动频率控制的需要,在行输出变压器上又绕了20圈,在扫描逆程时感应出几十伏的正脉冲,送到行自动频率控制电路中。行输出管栅偏压由栅流流过栅漏电阻R29产生。电视机工作时栅偏压约为-25伏左右。用电位器W\(_{2}\)改变帘栅压来达到行幅的调整。
帧扫描电路
电视机的帧扫描电路大都采用多谐或间歇振荡器组成锯齿波发生器。其输出级一般是甲类功率放大器。为了简化电路和在没有仪器的情况下,很好地解决帧线性,这里也和行扫描电路一样,采用单结管组成锯齿波发生器。为了省去体积较大的帧阻流圈,采用三极管分负载倒相无变压器输出电路。这样还可以降低对输出管反向耐压的要求(比甲类功放对管子的要求低一半)。
帧扫描电路由四部分组成(参看图①)。BG\(_{8}\)管做帧振荡,其原理与行振荡的一样,不再重复。BG9管做线性补偿放大器,对锯齿波进行线性补偿。当接通电源后,+12伏通过W\(_{3}\)、R31、R\(_{32}\)向C25、C\(_{26}\)充电,BG8管“e”点(见图⑤)电位指数上升,BG\(_{9}\)发射极电位跟随上升,C24从BG\(_{9}\)“e”极接到R31、R\(_{32}\)连接点。由于C24容量比较大,C\(_{24}\)两端电压对R32上流过的电流进行补偿,可使C\(_{25}\)、C26充电电流变化不大,改善锯齿波线性。同时,BG\(_{9}\)“e”极与C25、C\(_{26}\)连接点(A点)接上一个电位器W4,使电容起始充电速度减慢。采取这样两个补偿措施后,使得锯齿波线性比较好。W\(_{4}\)是帧线性调整电位器。由于帧倒相级需要负向锯齿波,所以是从BG9集电极取出锯齿波,因此BG\(_{9}\)集电极电阻直接影响帧幅。W5是帧幅调整电位器。W\(_{3}\)是帧频调节电位器,改变W3则改变了C\(_{25}\)、C26充电时间,因而改变了振荡频率。同步信号也与行振荡一样,加到单结管BG\(_{8}\)的“b2”极。从BG\(_{9}\)集电极输出负向锯齿波电压,经过R36、C\(_{27}\)、C28、C\(_{29}\)、R37组成的线性补偿网络和电容C\(_{3}\)0送到倒相级BG10基极。改变R\(_{36}\)阻值或C27容量,都可以改变回扫时间。改变T型网络中的电阻R\(_{37}\)可使BG9管输出的锯齿波指数弯曲部分修直。采用一只三极管BG\(_{1}\)0作倒相,BG10发射极与集电极电阻R\(_{4}\)0、R41,阻值一样,因此当BG\(_{1}\)0基极输入一个锯齿波时,在发射极与集电极将得到两个幅度相等极性相反的锯齿波,见图⑥。图中B点通过大电容与帧输出管BG11集电极“A”点相连,使B点为零信号点。电阻R\(_{42}\)的作用,是保证BG12管集电极与发射极信号不被短路。BG\(_{1}\)0工作点由R39确定,R\(_{39}\)接在B点。R42的负反馈作用可以起到进一步稳定BG\(_{1}\)0管工作点的作用。从BG10发射极输出的信号,经过电容C\(_{31}\),加到BG11管基极。而其集电极输出信号直接耦合到BG\(_{12}\)基极。BG11、BG\(_{12}\)两管组成无输出变压器的输出电路,帧偏转线圈直接接到“A”点。R43、R\(_{45}\)分别并联在BG11管和BG\(_{12}\)管的e—b极间,使三极管温度变化时,对工作点的影响不大。调整电阻R44可以改变BG\(_{11}\)、BG12静态集电极电流I\(_{C}\)。由于BG10管集电极与BG\(_{12}\)管基极为直接耦合,因此BG10管集电极电压与A点相差一个BG\(_{12}\)管的发射结电位差,调整BG10工作点可以使A点电压为6伏。由于在回扫期间电流变化很快,偏转线圈两端将产生20伏左右负脉冲,这个脉冲很可能使输出管击穿。因此用二极管D\(_{4}\)来保护BG12管发射结。此二极管可用一只与行输出管相同的三极管的集电结,也可用一只正向电流大于500毫安的锗二极管,应选用反向电阻尽量大的管子。由于无变压器输出电路每只管子集电极电压为电源电压的一半,因此对于三极管的集电极反向耐压的要求降低了。BG\(_{11}\)、BG12管也可以选用NPN型硅三极管,这时BG\(_{1}\)0也应换成NPN型管。为了消除交越失真,BG11、BG\(_{12}\)管集电极电流在80毫安左右。两管工作在甲乙类状态。


当负向锯齿波电压加到BG\(_{1}\)0管基极时,在e极得到负向,c极得到正向,锯齿波扫描起始点使BG11管的I\(_{c}\)增加,BG12管的I\(_{c}\)减小。两管都接成共发射电路,扫描前半程,电流通过BG11管流过偏转线圈,并对电容C\(_{33}\)充电(C33容量很大,为1000微法)。扫描后半程,电容C\(_{33}\)上充的电做为电源,供给BG12管使用,这样完成电流放大作用。
帧消隐信号直接从A点将帧回扫脉冲取出,经过R\(_{46}\)、C35积分,由C\(_{34}\)耦合到显象管控制极上,二极管D5将正向脉冲吸收,以保证只有负脉冲送到显象管。(待续)(工人 林永恩)