为了随时掌握煤仓内存煤数量,我们自制了一种晶体管煤位自动跟踪信号器。这台信号器结构简单、动作可靠,它的方框图见图1。当煤位下降或上升时,测量部分将测得的信号控制电动机正转或反转,带动测量锤跟着煤位下降、上升,使能连续地反映出煤仓内煤位的高低。图l中测量部分由测量锤和钢丝绳组成;信号放大部分是一个晶体三极管BG\(_{1}\);控制部分包括继电器、高灵敏继电器、时间继电器和交流接触器;延时提起包括三极管BG2和电容C、电阻R\(_{2}\);定时测量是一只延时继电器SJ;执行机构包括传动部分、电动机和减速器;测量信号变换成煤量指示主要是用的自整角机。

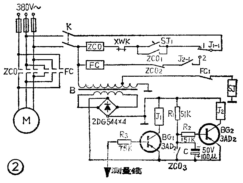
自动跟踪信号器的电路图见图2。当接通电源过3~5分钟后,延时继电器SJ开始吸合,由于SJ常开接点的闭合,下放接触器ZCO吸合,使电动机M启动,电动机通过45:1的减速器与卷绳筒连接,使卷绳筒跟着转动,测量部分的钢丝绳和测量锤就一齐往下降。当测量锤接触煤位时,BG\(_{1}\)导通,灵敏继电器J1动作,把接点J\(_{1}\)-1由位置1拉向2,接触器ZCO断开,电动机停止,钢丝绳和测量锤也就停止下降。由于接点ZCO3断开,电容C开始充电,使BG\(_{2}\)延时导通,J2继电器动作,提升接触器FC动作,电动机M开始反转,把测量部分向上提升,当测量锤离开煤位时,BG\(_{1}\)截止,J1断开,接点J\(_{1}\)-1由位置2返回1,FC断流,电动机停止反转。如果煤位连续上升时,BG1也连续导通,执行机构也跟着动作,发出煤位指示。如煤位连续下降,则每隔3~5分钟SJ动作一次,ZCO重复前述动作。

测量锤选用φ30毫米元钢,长150毫米,头都做成尖形,便于接触煤位。进入仓内的钢丝绳用φ3毫米的,长短应根据煤仓的深度确定。卷绳筒必须要用绝缘材料制成,使与大地相隔离,避免产生误动作。当电动机反转或正转时,经减速后带动卷绳筒和自整角机的发射机一起转动,自整角机的发射机转一个角度,它的接收机也相应地转动一个角度,自整角机的接收机分别装在司机岗位和调度室,从接收机的刻度盘上就可以观察出煤仓内存煤数量。

ZCO,FC用CJO—10型交流接触器,SJ用110V交流,0~15分钟延时继电器,J\(_{1}\)、J2用5500Ω灵敏继电器,B为220V/28V变压器。(开滦吕家坨矿洗煤厂)