一般电子管扩音机有低压和高压两只电源开关,使用时必须先开低压开关将电子管灯丝预热一段时间,然后才能升高压开关。特别是使用汞气整流管的扩音机更要注意。但是可能有时开错,先开了高压后开低压,而使机器损坏(滤波电容击穿,整流管损坏等)。这里介绍两种新的接法,可以避免上述故障。
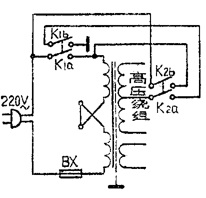
第一种连接电路见下图。这个电路适用于低压电源与高压电源取自同一电源变压器的扩音机。电路中电源开关K\(_{1}\)与K2采用双刀单掷开关。其中的K\(_{1a}\)与K2b控制接通电源变压器初级回路;K\(_{1b}\)与K2a控制接通次级高压中心抽头到地。这样接法,使得无论先合上K\(_{1}\)或K2,都是先把变压器初级与电源接通,即先接通低压;再开另一只开关,才使得变压器高压绕组中心抽头通过K\(_{2a}\)及K1b与地接通,即接通高压。

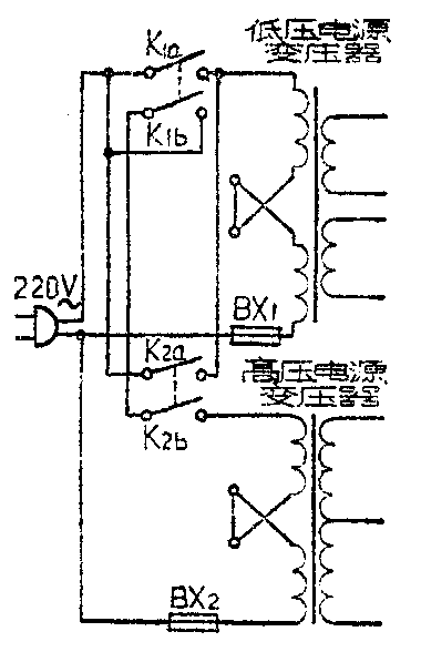
第二种接法的电路如右图。这种接法适用于高压电源与低压电源取自不同电源变压器的电路。电路中,K\(_{1}\)与K2也是双刀单掷开关。这时的工作情况是:(1)先合上开关K\(_{1}\)时,低压变压器通过K1a与交流电源接通,即先开了低压。然后再合上开关K\(_{2}\)时,高压变压器通过K2b与K\(_{1b}\)与交流电源接通,即达到后开高压的目的。(2)先合上开关K2时,低压变压器通过K\(_{2a}\)与交流电源接通。这时K2b虽然合上,但由于K\(_{1b}\)还未接通,因此没有交流电流通过高压变压器,因此只接通了低压电源。然后再合上K1,使高压变压器通过K\(_{2b}\)与K1b和交流电源接通,即达到后开高压的目的。这就使扩音机无论先合上那一只开关,都是先接通低压电源,再合上另一只开关才能接通高压电源,避免了因错开电源而损坏扩音机。(堪)
