一条广播线路长十几公里甚至几十公里,一旦发生短路故障,究竟故障发生在何处,难以判断。采用一种红、绿灯分段监视装置,就能大致地指示出故障发生在离广播站多远的地方。对排除线路短路故障比较方便,迅速。
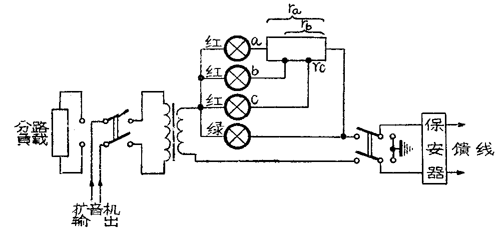
这种装置的线路如图所示。当绿灯亮度适中时,说明线路工作正常。如绿灯不亮而其中任一红灯发亮,说明线路有短路故障。如红、绿灯均不亮,不是有害电流烧掉全部灯泡,就是外线开路。下面进一步分析说明。

红灯a与电阻r\(_{a}\)串联,红灯b与rb串联,红灯c与r\(_{c}\)串联。三个红灯分别串联电阻后再与绿灯并联。把外线从近到远划分为A、B、C三个指示段。当绿灯由于过载而烧毁,红灯c发亮,说明最远的c段线路中有短路故障发生。如在中间B段线路有短路,则除烧毁绿灯外,还会把红灯c烧毁,使红灯b发亮。若只有红灯a发亮,说明其余三个灯泡都已烧毁,外线短路故障可能发生在附近的A段。
要使这种监视装置灵敏可靠地起到监视的作用,必须选用合适的红、绿灯和电阻r\(_{a}\)、rb,r\(_{c}\)。这里我们选用小电珠作红、绿灯。红灯用的小电珠额定电流越小越好,一般可用普通的6.3伏指示灯泡(通过100毫安电流便发亮)。绿灯可按广播线输送电流(I=P/U)的大小选用合适的小电珠(请参阅《农村有线广播》一书第387页)。如线路输送电流大于选用电珠所允许通过的电流,可用两个或三个不同的小电珠并联作分流用,调到电珠发微亮即可。但应注意,不能用可变电阻作分流用,否则绿灯烧毁,红灯也不会发亮报警,就起不到监视作用了。
设有一条φ2.6毫米双线回路的均匀线路,长7.5公里。按合理匹配,在送端应输入功率40瓦、电压180伏,线路正常时其音频电流约220毫安。绿灯的电珠可选用2.5伏的手电筒用的小电珠(工作电流为300~400毫安),红灯可用6.3伏150毫安的指示灯泡。把全线路平均划分为三个监示段(每段2.5公里)。要使得每个监示段内的任何地方的线路发生短路故障时,都能使相应的监示红灯发出红光至白光(从红灯的发亮度可以判断短路点在监示段内的大概位置),必须给每个红灯串联上适当的分压电阻进行调节。分压电阻r的阻值可由下式确定:
r=\(\frac{U}{I}\)-Z
式中:U是广播线馈送电压,伏;I是线路短路时通过红灯的最大电流,安;Z是短路段以前各段的总阻抗,φ2.6毫米双线回路均匀传输线每公里在1000赫时的阻抗为108.2欧。
红灯a的分压电阻r\(_{a}\)应调到使线路在广播站附近A段内最近端发生短路(即0≤Z≤108.2×2.5)时使a灯发白光而又不至烧毁(即I≤150毫安);而且在2.5公里内任何地方的线路发生短路时,红灯a都能相应地发出不同程度的亮光(即I≥100毫安),必须将ra选在下面范围内:
1200≤ra≤1530
要使整个A指示段内发生短路时电珠都能相应地发亮,r\(_{a}\)取其下限选定为1200欧。
红灯b的降压电阻r\(_{b}\),是控制红灯b在2.5公里到5公里范围内的线路发生短路时,能发出红光到白光(即100毫安≤l≤150毫安),若设计要求在2.5公里前的线路发生短路时,让音频电流把红灯b烧毁(即I≥150毫安),则必须将rb选在下列范围内:
929≤rb≤1295
与红灯a的调节同理,也是取其下限,r\(_{b}\)选用929欧。rc的设计与r\(_{a}\)、rb相似,选定为659欧。
降压电阻的功率(P=I\(^{2}\)R,I是外线短路时通过红灯的最大电流),按r\(_{a}\)=1200欧、I=150毫安计算应该是27W。但实践证明只有该数值的60%就可以了。因为音频电流的频率不是固定的,是时刻在变化的。其电热效率比直流电或其他固定频率的交流电都低。该线路的ra、r\(_{b}\)、rc可合用一个1.2千欧、15瓦的线绕可变电阻,从中取出合适的阻值作为r\(_{b}\)、rc。
装置这种线路分段监示电路,应该在搞好合理匹配的前提下进行,不能让合理匹配服从于监视灯泡的电流需要,不能不考虑合理匹配而随便改变馈送电压。使用这种监视装置,应注意监视,及时排除出现的故障,可以减少电珠的消耗。这种装置还能灵敏准确地反映出线路负载量的变化,有助于观察线路负载情况;并可起到过载保险丝的作用,可以节省保险管。但应注意,采用这个装置,必须线路各处接点以及小电珠与插座接触可靠。(广东省临高县人民广播站 雷力)