为了适应战备和农村电话的通信需要,遵循着毛主席“集中优势兵力打歼灭战”和“实践论”的教导,按照工人、技术人员和领导三结合的原则,组织力量试制农村电话、有线广播遥控倒换设备,经过两个月的反复试验终于试制成功,解决了广播时间有紧急电话的问题,同时还可以及时发现农村电话线路上由于随便搭挂广播喇叭而引起的障碍。
一、电路工作原理
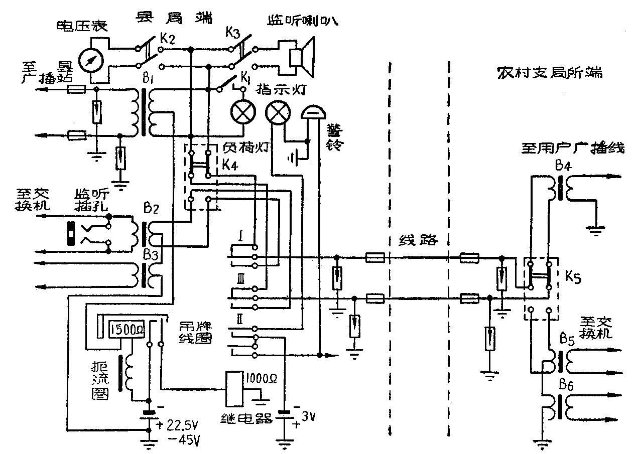
在开广播时,县局的K\(_{4}\)和支局的K5扳向“广播”侧(即图中所画位置)。这时由县广播站来的广播信号经B\(_{1}\)、K4、继电器Ⅰ、Ⅲ的静接点而送入线路,再经K\(_{5}\)4而送至用户广播线。

当开放电话时将K\(_{4}\)及K5倒向电话侧,县局电话交换机就通过B\(_{2}\)、K4、继电器Ⅰ、Ⅲ静接点、线路、K\(_{5}\)5而至支局交换机。
在放广播时,如果支局有紧急电话,支局将K\(_{5}\)倒向电话侧,这时,县局中22.5伏(或45伏)的负极经过扼流圈、吊牌线圈、B1次级,K\(_{4}\)、继电器的Ⅰ、Ⅲ静接点、线路、支局中的K5\(_{5}\)6而入地,再由地而回至县局22.5伏的正极,完成回路。这时,吊牌的接点动作,接通1000Ω继电器电路,它的动接点闭合。接点Ⅱ闭合指示灯和警铃电路,指示灯亮,警铃响。同时继电器的Ⅰ、Ⅲ接点把线路接向B\(_{2}\)3,结果,把支局交换机就接到县局交换机,完成临时倒换任务。在县局的值班人员看到指示灯亮,警铃响后,应将K\(_{4}\)倒向“电话”侧,并把吊牌托起使复原。这时,继电器电源断,它的Ⅰ、Ⅱ、Ⅲ接点复原,使指示灯及警铃电路都被切断。要注意的是必须先把K4扳向“电话”侧,然后再托起吊牌,否则会使线路有瞬时中断。
另外,为不使广播站负荷变化过大,值班人员还应合上K\(_{1}\),给广播站一个相当的假负荷。
扼流线圈的作用,是防止广播时由于偶然的过大的线路对地电压,引起避雷器瞬时放电,而导致吊牌线圈的错误动作,影响正常广播。
电压表及监听喇叭是用来监示广播情况的。
二、主要元件
继电器用1000欧10簧片水平式的,吊牌线圈用一般1500欧的,扼流圈用4亨以上,直流电阻1500欧的(可用1—2只吊牌线圈代替)。指示灯可用一般2.5伏的手电筒用灯泡。假负荷灯则要看具体负荷情况而定。 (许昌市邮电局)