这个仪器可用来在实验室中作恒温控制及超温报警;在暗室中控制洗印、翻拍和放大照片的曝光时间;以及在生产中作为安全防护或照明灯的自动开关等等。全机电路如图1所示。它共分三个部分,即温度控制部分、时间控制部分和光敏控制部分,用一个四刀三掷开关K\(_{2}\)进行转换。各部分的工作原理分述如下。

温度控制部分。当开关K\(_{2}\)处在位置1时,该仪器即可作恒温控制或超温报警用。这部分的工作原理图见图2。单接点水银温度计放在被控制的温箱中,引出线接在电子管6P1的栅阴极之间(即温度计插孔处)。当温度低于某一数值时,温度计的水银柱下降,和它上面的电接点断开。这时温度计对6P1没有影响。调节阴极电路中的15K电位器,可以使6P1的屏流接近截止。这时,继电器J不动作,中间接点与B组接点连通,电加热器H的电路接通,以加热温箱。当温度升至所需要的度数时,温度计水银柱上升,和上面的电接点连通,电子管6P1的栅阴极被温度计的水银柱所短路。这样就使6P1的屏流增大,继电器动作,断开B组接点,接通A组接点,电加热器H停止加热。这时温度将逐渐下降。当下降到某一度数时,温度计的水银柱又与它的电接点断开,因此负偏压又通过1兆欧电阻加到6P1的栅极上而使屏流接近截止。这时B组接点又被接通,电加热器继续加热。如此反复动作,就能使温度保持在某一恒定范围内。

超温报警的原理与此相同,只是在报警时要由A组接点接通报警信号。报警信号有两个,即灯和铃,所用电压均为6.3伏,用一个单刀三掷开关K\(_{3}\)来控制。使用时要先将温度计的电接点调整到需要报警的温度,这样当温度升至报警度数时,即断开电加热器电源,同时接通报警信号电源,使灯亮或铃响。

时间控制部分。当开关K\(_{2}\)处在位置2时,即可作时间控制用,其原理图见图3。在正常情况下,6P1通流,继电器将接点吸动与A组接点连通,红灯亮。电路中用6Z4接成半波整流电路。当按下按钮开关S时,由于6Z4的整流作用,电容器C被充电,因此它将对地产生一个很大的负偏压,使6P1屏流截止。继电器释放,使接点与B连通,白灯燃亮,开始曝光。随即断开S,电容器C就通过电阻R放电,栅负压逐渐下降,经过一段时间后,才使6P1通流而使继电器动作,停止曝光。这段曝光时间的长短由电阻值与电容值的乘积大小而定,可根据实际需要选择。本机电容固定为8微法,电阻R由18个不同阻值的电阻在单刀十八掷转换开关上串联组成。选用不同的阻值,即可得到不同的控制时间。根据我们实验的结果,当电阻选用第一档时(4.7K),控制时间为22秒,第2档(4.7K+10K)控制时间为32秒,以后控制时间就逐渐延长,到第17、18档时,控制时间实际上为无限长。这两档专供反拍、放大时对焦点之用。

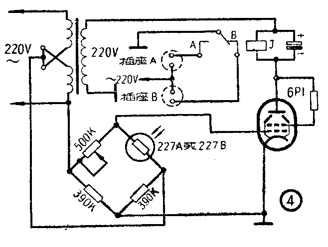
光敏控制部分。开关K\(_{2}\)处在位置3时可用作光敏控制,其原理图见图4。光导管227A或B、500千欧电位器和两个390千欧电阻组成一个电桥,电桥的两个顶点分别与电子管6P1的栅极和阴极相连,另外两个顶点由变压器初级线圈供给110伏的交流电。当光线照射光导管时,光导管的内阻减小,调整500千欧电位器使电桥平衡,这时电子管6P1的栅阴极电压为零,因此它的屏流很大,继电器动作,断开B组接点,接通A组接点。当射到光导管上的光线被遮断后,由于光导管内阻增大,使电桥失去平衡,因此6P1的栅阴极间出现交流电压。如果变压器的各抽头连接正确,那么,在交流电压的正半周,即6P1屏极接有正电压时,6P1的栅极上恰为负电压;在交流电压的负半周,即屏极加有负压时,栅极上恰为正电压。因此,6P1在全部时间内都没有电流或电流很小,于是继电器释放,即A组接点断开,B组接点接通。为了方便,可将A、 B两组接点分别引到两个插座上。如果把被控负载插入插座A上,则当光导管有光照时,被控负载的电源被A组接点接通;光导管光源被遮断后,被控负载电源则被切断。如果被控负载插入插座B上,则电源的通断与上述情况正好相反。
本机电源变压器可采用普通五灯收音机电源变压器。如果进行自制,可参考图1的数据。(赵凤章)