随着我国社会主义革命和社会主义建设事业的飞跃发展,铁路运输日益繁忙。为了保证列车迅速安全地运行,必须进一步加强对铁路的检查,及时更换已坏的钢轨。超声波探伤仪是专门检测钢轨内部各种伤痕的电子仪器,利用它可以迅速准确地查出钢轨内的裂缝、暗核等伤痕。现在,我国已经研制出了各种型式的超声波探伤仪,其中有些已在铁路上得到广泛应用,提高了探伤效率,效果良好。
这里介绍一种GTC—1型超声波探伤仪。它是武汉电子仪器厂制造的,可以用来探查35~52公斤钢轨的轨顶及钢轨上下垂直部分中的内伤。这种仪器的电路简单,体积小,重量轻,由一人背负着即可进行操作。

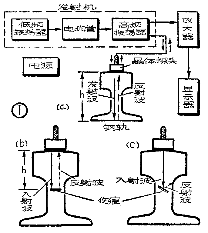
这个仪器的方框图如图1,a所示。它由调频超声波发射机、晶体探头、接收机(放大器)、显示器(耳机、扬声器和指示电表)以及电源五个部分组成。
发射机包括低频振荡器、电抗管及高频振荡器三部分。低频振荡器发出频率为50赫的正弦振荡。这个低频振荡加在电抗管的栅极,使电抗管的等效电抗按正弦规律变化。这个等效电抗是加在高频(超声波)振荡器的振荡回路上的,所以等效电抗变化时,高频振荡器的频率就按照正弦规律时高时低地变化,如图2所示。这就是说,高频振荡器的频率受到50赫低频振荡的调制,产生了已调频的超声波振荡。如果没有50赫的调频电压,高频振荡的频率将保持不变,为f\(_{0}\)=2.8兆赫,如图2中的水平虚线所示。

探伤晶体的谐振频率为2.8兆赫。按照图2的情况,当t=0时,高频振荡器频率刚好为2.8兆赫,这时晶体激烈振动,产生频率为2.8兆赫的超声波,向钢轨低部传播。如果钢轨中没有伤痕,超声波可一直传到轨底,然后被反射回来。设超声波在钢中传播的速度为v,钢轨的高度为h,那么,超声波再回到轨面时,时间已过了\(\frac{2h}{v}\)秒。这时,超声波振荡器的频率已增加了△f(见图2),离开了晶体的谐振频率,不能再使晶体振动以发生超声波。但是,反射回来的超声波频率仍为2.8兆赫,它将迫使晶体振动,从而在电路中产生出2.8兆赫的振荡。这个振荡和超高频振荡器当时(t=2h;v时)正在产生的、频率为2.8兆赫+△f的振荡相差拍,就产生出了频率为△f的音频振荡。这个振荡加到音频放大器的输入端,经过放大器放大,就使耳机或扬声器中发出噗噗的清脆声音,使电表有一定指示。
现在设轨中有一水平裂缝,如图1,b所示。这时,超声波传到裂缝时就被反射回去。所以超声波传播的距离只有2h′,而所经的时间为\(\frac{2h′}{v}\)。超声波传回到晶体的瞬间,高频振荡器的频率只变了△f′,成为2.8兆赫+△f′,如图2中所示。这个振荡同反射回来的超声波迫使晶体在电路所产生的振荡(频率为2.8兆赫)相差拍,所产生的音频振荡频率为△f′,和△f显著不同。因此,耳机中的音调就有明显的变化。更重要的是,电路中的音频负载是谐振于△f的,它对频率为△f′的振荡响应很小。所以当钢轨有伤痕时,输出的音频信号就显著减小,耳机中的声音明显降低,电表指示减小。
当钢轨中有倾斜裂纹(图1,c)或表面凸凹不平的伤痕时,由于超声波向侧面反射或向四面散射,不能返回或较少地返回探头,所以音频信号急剧减小,电表指针跌落,耳机声音显著下降。
由上述可见,电表指针跌落以及耳机中音量、音调的变化就表明有伤痕存在。探伤员可以根据实际工作中的体会和经验来判定伤痕的大小、形状和性质。

这个探伤器的电路原理图如图3所示。电子管G\(_{1}\)(1B2)与电容器C1、C\(_{2}\)、C3及电阻R\(_{1}\)、R2、R\(_{3}\)构成阻容移相振荡器,产生50赫的低频振荡,经过R5、C\(_{6}\)、阻流圈Q1和R\(_{7}\)输送到电抗管G2(1B2,接成三极管使用)的栅极,以改变G\(_{2}\)的栅极电压,使在G2屏极电路内产生等效电抗改变。G\(_{2}\)的栅极通过栅漏电阻R8接到R\(_{19}\)的上端,以取得-3伏的栅偏压。Q3是高频阻流圈,用来供给G\(_{2}\)的屏压,同时保持G2的屏极对高频电压而言不致短路接地。电抗管G\(_{2}\)通过G7并联在线圈Q\(_{2}\)的左半部上。电子管G3(1B2)和有关元件一起组成超声频振荡器。Q\(_{2}\)的左半部和电抗管G2、电容器C\(_{1}\)0、C11以及晶体探头支路并联,构成振荡回路(C\(_{14}\)和C9对超声频而言可以看作是短路的)。G\(_{3}\)的屏压通过低频阻流圈ZL、线圈Q2的左边供给,帘栅压通过R\(_{11}\)供给。C14、ZL和R\(_{1}\)0构成音频负载回路。由于差拍而产生的音频信号由这个负载回路的上端输出,通过C15和R\(_{12}\)加到低频放大管G4(1B2)的栅极。G\(_{4}\)、G5(1B2)是两级普通的低频放大器。G\(_{5}\)的栅极接到电位器W的滑动接点上,转动W的旋钮就可以调节输出的大小。G6是功率放大器。它的栅极通过R\(_{18}\)接到R19的上端,以取得-3伏的栅偏压。G\(_{6}\) (2P2)的屏极信号输出通过C25送到耳机,并通过输出变压器B送到扬声器和电表整流桥路中去。当输出变换开关K放于位置1时,耳机中有声,扬声器无声;当K放于位置2时,扬声器有声,耳机中无声。但不论K置于何处,整流电桥都能得到输出电压,经整流后使电表M有指示。
仪器由电池供电,甲电为1.5伏,0.5安;乙电为67.5伏,2.4毫安。输出电功率为75毫瓦。超声波基本频率范围为2.5~3.0兆赫。消耗电力约0.86瓦。

这个探伤仪的外形图见图4。机箱内装有发射机、接收机(放大器)、扬声器、指示电表、电源电压指示电表以及各种旋钮和插座等。仪器的面板图如图5所示。使用时,将电池、耳机以及探伤手杖分别插入相应插孔中。手杖下端的圆盒即为晶体探头座,盒中装有直径为20毫米的晶体片(谐振频率为2.8兆赫),片外加有塑料保护罩,使用时与钢轨直接接触。探头座前面有一个刷子,用来连续地清洁轨面。手杖中部有一水壶,通过水管连续向刷子注水,使轨面与探头间被水浸润不致有空气间隙。晶体盒一侧有一个导轮,它和盒间的距离是可以调节的。把导轮调节好靠在钢轨一侧,就可以保证晶体探头沿轨面向前推进时不致左右摇摆。

使用时,背负机箱,一手握手杖上方的手柄,将晶体探头放在钢轨端面正中,拧开水阀,让水慢慢流下,润湿轨面。然后将电源开关闭合,并将输出控制旋钮转至较大位置。将探头在轨面上前后左右移动,使耳机中听到的声音最响,然后拧紧定位螺丝,使导轮固定。这样,再前后移动探头时,探头就能在轨面上保持直线滑动。这时耳机内能听见清脆的噗噗声。调节“频率调节”旋钮,使声音达到最佳情况。最后再调节输出控制旋钮,使得当探头位于无伤的钢轨上面时,表针指150微安。然后即可推动晶体探头沿钢轨向前走,根据表针的降落和耳机声音的变异来查知轨内伤痕。若想用扬声器测听,可将输出变换开关K向下扳到“喇叭”位置。
探伤时,手杖在轨面推动的速度要均衡,手握杖柄要平稳,不偏斜,务使晶体面与钢轨面有完善接触。探伤员要细心慢走,注意力集中,仔细辨别声音和观察仪表。利用这种探伤仪,每个工作日可沿单根钢轨测量3~5公里。(武汉电子仪器厂)