随着我国社会主义建设事业的不断发展,空气调节设备在各生产单位及科研机构等国民经济的各个领域中,得到日益广泛的应用。
空调设备中的温度调节,需要借助自动恒温设备来实现。目前,比较普遍应用的是由两支电接触式水银温度计作感温元件的恒温控制装置,需要电加热器和冷冻机组连续不断地交替工作,才能达到控温目的。
这里介绍的自动控制装置,能够根据室温的不同情况,自动选择电加热器和冷冻机组的任一种,间歇地工作,以达到控制室温的目的。用这种方式能大大节约设备耗电,减少设备运转的机械磨损,延长使用寿命。这对大型、中型空调恒温设备来说,是非常合适的。

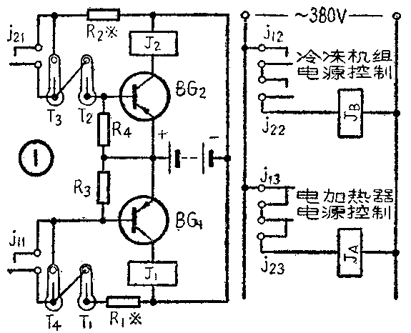
装置的工作原理如图1所示。T\(_{1}\)、T2、T\(_{3}\)、T4均为电接触式水银温度计,放在需要恒温的室内,作为感温元件。J\(_{1}\)、J2为直流电磁继电器。J\(_{A}\)、JB分别是控制电加热器和冷冻机组电源通断的交流接触器。
为了叙述上的方便,我们先假设需要把室温控制在20℃±0.5℃的范围,并确立下述几个概念:19.5℃~20.5℃为恒温区间;19.5℃为恒温区间的下限值;20.5℃为上限值;T\(_{1}\)、T2、T\(_{3}\)、T4分别调整在19.5℃、19.8℃、20.2℃、20.5℃及以上时接通,19.8℃~20.2℃称为恒温内区间,19.5℃~20.5℃称为外区间。
现在分两种极端情况来叙述自动控温的工作过程。
1.假设开始时,室温低于下限值19.5℃,则T\(_{1}\)~T4全部断路。半导体三极管BG\(_{1}\)和BG2都没有基极偏流,因而集电极电流极小,串接在BG\(_{1}\)、BG2集电极回路的继电器J\(_{1}\)及J2都不吸合。J\(_{1}\)、J2的常闭接点j\(_{13}\)、j23接通,交流接触器J\(_{A}\)吸合而接通电加热器电源。室温随即逐渐升高。升至19.5℃时,T1接通;升至19.8℃时T\(_{2}\)接通;升至20.2℃时,T3也接通。这时,BG\(_{2}\)的基极被加上偏压,集电极电流大增,使J2吸合。常开接点j\(_{21}\)、j22接通而常闭接点j\(_{23}\)断开,因而JA释放,断开电加热器电源,停止加温。室温自行下降,降至稍低于20.2℃时,T\(_{3}\)断开,但由于j21的自锁作用,J\(_{2}\)仍保持吸合。室温降至稍低于19.8℃而使T2也断开时,J\(_{2}\)释放,j21、j\(_{22}\)断开而j23接通。J\(_{A}\)吸合再次接通电加热器加热。如此反复循环。在这种情况下,恒温设备自行选择电加热器间歇工作,通过T2、T\(_{3}\)的作用,可控制室温在19.8℃~20.2℃的内区间范围内。
2.假若开始时,室温高于上限值20.5℃,则T\(_{1}\)~T4全部接通。J\(_{1}\)、J2人均吸合。常闭接点j\(_{13}\)、j23断开,J\(_{A}\)不吸合,电加热器电源断路。同时,由于常开接点j11、j\(_{21}\)、j12、j\(_{22}\)均接通,JB吸保而启动冷冻机组开始降温。室温下降至稍低于20.5℃时,T\(_{4}\)断开;降至稍低于20.2℃时,T3断开,由于j\(_{11}\)、j21的自锁作用,继电器J\(_{1}\)、J2保持吸合;室温降至稍低于19.8℃而使T\(_{2}\)也断开时,J2释放,j\(_{21}\)、j22断开而j\(_{23}\)接通。JB释放使冷冻机组停止工作。室内便自行回升,升至19.℃时,T\(_{2}\)接通;升至20.2℃时,T3也接通,J\(_{2}\)吸合,j22按通使J\(_{B}\)吸合,再次启动冷冻机组降温。如此反复循环。在这种情况下,恒温设备自行选择冷冻机组间歇工作,通过T2、T\(_{3}\)的作用,便可控制室温在19.8℃~20.2℃的内区间范围内。

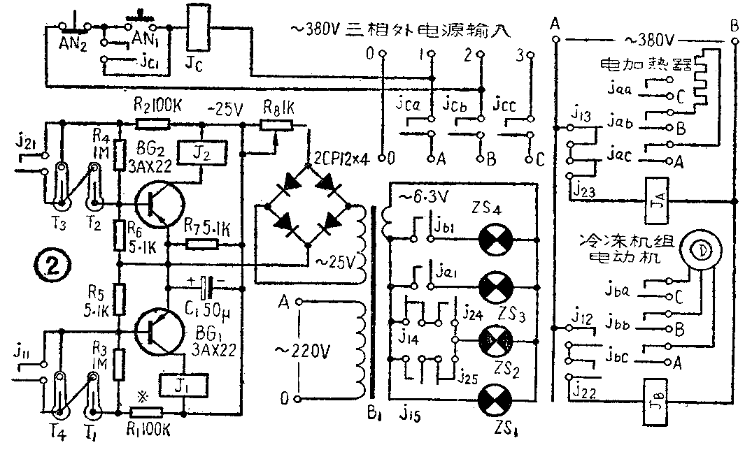
图2是我们试制的半导体管恒温自动控制装置的完整电路。
J\(_{A}\)、JB为CJO—20交流接触器。J\(_{C}\)为CJO-40交流接触器。AN1、AN\(_{2}\)为按钮开关,与JC组成总电源控制系统。J\(_{A}\)、JB、J\(_{C}\)的线圈工作电压均为380伏。
变压器B\(_{1}\)选用19×25毫米\(^{2}\)截面的铁心。初级用38号漆包线绕2,640圈,次级用36号线绕300圈作为25伏绕组,用27号线绕78圈作为6.3伏绕组。
指示灯ZS\(_{1}\),ZS2,ZS\(_{3}\),ZS4分别为总电源、恒温、加温、降温指示。
J\(_{1}\)、J2为线圈直流电阻2000Ω,吸合电流10mA的JR—2型直流电磁继电器。调整电阻R\(_{1}\)、R2之值,使BG\(_{1}\)、BG2基极回路加上偏压时,各自的集电极电流为12mA。
T\(_{1}\)~T4为+16℃~+25℃,0.2℃刻度的电接触式水银温度计。
应注意T\(_{2}\)和T3的调整,因为在正常状态下,室温被控制在由T\(_{2}\)和T3调定的温度范围内,如果T\(_{2}\)和T3的刻度足够精细,实际使用时又经过反复调整,就能够获得较高的温度控制精度。至于T\(_{1}\)和T4的调整,则不那么重要。因为它们只起着设备选择那一种手段来达到控温的目的。(许毓埔)