矿石冶炼以前,需要用矿石破碎机破碎。如果原矿石里混有铁块,会引起破碎机故障,甚至损坏破碎机。如采用金属探测器,就可减少或避免这种事故。金属探测器的大体布置如图1。矿石进入破碎机前,在皮带运输机上的探测线圈能自动探出混在矿石里的铁块的位置,同时使皮带运输机自动停车。在金属块未取出之前,即使再次起动运输机,皮带也不会送料前进。这是因为皮带有一定坡度,停车后因皮带上有料,要倒退一个距离,即使再起动,金属块走到线圈下时,又会指挥自动停车。

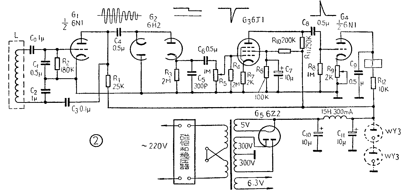
探测器的电路如图2所示。G\(_{1}\)(\(\frac{1}{2}\)6N1)是振荡管,探测线圈L用作振荡器槽路的电感。双二极管6H2(G2)与电容C\(_{4}\)、C5,电阻R\(_{3}\)组成半波倍压整流电路。电容C6及电位器R\(_{5}\)组成微分电路。G3(6J1)用作电压放大,G\(_{4}\)(1;26N1)用作输出放大,这两级是用阻容耦合联系起来的。调节电位器R5及R\(_{9}\)可控制G4的屏流,使继电器J作相应的动作。

振荡回路的电感元件是一个套在皮带运输机上的线圈,矿石流从线圈孔中通过。振荡器的振荡频率基本上等于振荡回路的自然振荡频率,它与线圈电感量的平方根成反比。当磁性金属(如铁块)引入线圈孔时,将引起电感增加,频率降低,从而使振荡电路的参数发生变化,振荡回路中的所需能量增加,振荡的幅度减小。为了维持较小的等幅振荡,振荡器的输出电压就会突然降低。这一输出电压经半波倍压整流后,加在微分电路上,形成脉冲信号,输入放大器,驱动继电器,指挥运输机停车,以免拣出金属块。
在没有铁块混入矿石的正常情况下,微分电路没有脉冲输出,G\(_{4}\)的栅压不改变,故屏流亦不变,继电器不动作。当铁块进入线圈时,振荡器的输出电压突然降低,给输出管栅极加一正脉冲电压,使继电器动作。
这里应该特别提出的是:运输机皮带接口必须改用胶接,不能用皮带卡子,否则会引起误动作。

探测线圈L是要套在皮带上的,所以它的尺寸和所用皮带宽度有关系,其形状如图3是一椭圆形线圈。所用皮带的宽为一米时,A=1.2米,B=35厘米,用7股0.5毫米纱包线绕200匝。皮带宽度为80厘米时,A=90厘米,B=300厘米,用5股0.5毫米纱包线绕220圈。
电源变压器可用市售6灯收音机的电源变压器,扼流圈可用市售15H300mA的一种。继电器为2000Ω高灵敏继电器。
探测器的动作可靠与否,与电源电压是否稳定很有关系,因而最好使用磁饱和稳压器稳压,用稳压管稳压也可以。
使用探测器时,操作人员每天上班前须试一试是否工作正常,并利用休息或操作中需要停车的机会来校验是否正常。(张新民)