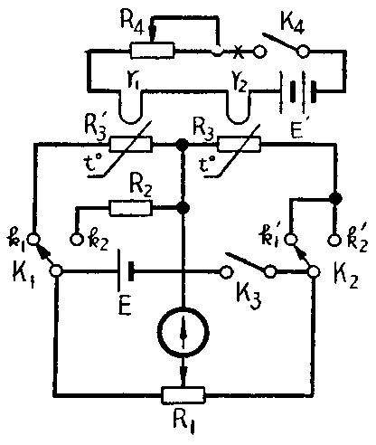
用热敏电阻作传感元件的表面温度计,对温度变化的反映是十分灵敏的,但是热敏电阻中的电流会使其本身加热,容易引起测试误差。这里介绍一种可以补偿这一影响的电路。
电桥的两个臂上各装一相同的热敏电阻R\(_{3}\)及R′3,以消除热敏电阻本身的误差。首先闭合开关K\(_{3}\),把K1及K\(_{2}\)倒向k1、k′\(_{1}\)侧,调整R1,使检流计指在零附近。然后合上K\(_{4}\),将测试用的热敏电阻R3间歇地接触被测物件的表面,同时调整R\(_{4}\),用热阻丝R1,R\(_{2}\)加热热敏电阻R3及R′\(_{3}\),直至检流计指针不动。最后,将开关K1,K\(_{2}\)倒至k2,k′\(_{2}\)侧,用标准电阻R2代替R′\(_{3}\),调整R1使指针正指零。R\(_{1}\)滑键位置所标的温度刻度值就是被测物体的表面温度。(杨纳编译)
