这架收音机费用少,结构简单,效率高,而且用电节省,使用经济,适合广大农村使用。

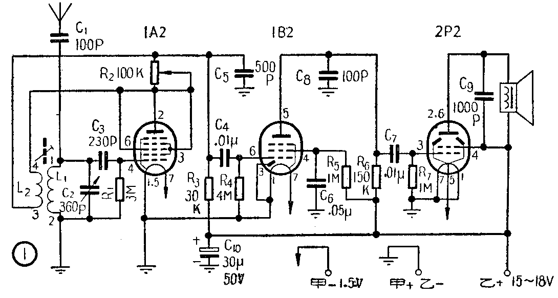
本机采用再生式电路,如图1。用一只1A2接成三极管作再生检波;一只1B2作低频电压放大;一只2P2作功率放大。再生调节用100千欧电位器控制反馈大小来达到。根据试验,在用低乙电的情况下,这种控制方法很稳定,效果很好。
本机选用零件时,考虑到经济节约,选用普遍易购的元件,只有检波部分的栅漏电容C\(_{3}\)是利用旧中周上的两只115微微法的陶瓷电容器并联组成230微微法使用。其他电容器都采用纸介的,容量误差不超过±20%都行。单连可变电容器用空气式的好,虽然体积较大,但损失小,对本机有利。若要装成袖珍式的,可采用小型云母介质的。电阻采用一般的碳质电阻,其误差在±20%以内的可以用。因本机是用低乙电供电,无大电流,电阻瓦数以选用1/2瓦的就够了,瓦数不必再大。
为避免乙电电压低落进出现汽船声或啸叫声,可在收音机乙电和地之间并联一只30微法的电解电容器,耐电压在50伏的就够了。
乙电电压使用15~18伏,选择性和灵敏度都很满意,在乙电压降到9伏时也能工作,只是音量小些,但用耳机仍很响亮。
扬声器用舌簧式的,取其灵敏度高,价格比较便宜,且能省去一个输出变压器,但音质较差,如要得到比较好的音质,可采用动圈式扬声器,但要配用2P2管适用的输出变压器。
再生线圈最好自制,也可用售品美通336型或338型等,但效果都不及自制的好。我是用旧的津无901型中频变压器改制的。这是一个调感式小型单股线绕的中频变压器,它的两个线圈固定在一块层压板上。每个线圈管是由磁性瓷环和磁性瓷柱组成的,线圈绕在磁性瓷环上,调节磁性瓷柱就可以改变线圈的电感量。改制过程是:先把变压器的铝壳拆去,然后烫下和线圈并联的两个固定陶瓷电容器,每个的电容量为115微微法,并联后总容量为230微微法,用作为C\(_{3}\)。再把层压板剪开分成两个线圈,取其中任意一个,将原线圈的导线拆光,在层压板上固定四个铜质铆钉,再在原线圈管上改用33号(φ0.275mm)漆包线绕70圈,线头为1,线尾为2(参看图1),将线端焊在铆钉上,作为L1。又在L\(_{1}\)的上面或旁边按同一方向用同号线绕50圈,线头为3,线尾为4,将线端焊在余下的二个铆钉上,作为L2,到此整个线圈就改制完成。这种改制的线圈和空气式的售品线圈相比较有以下几个优点:(1)体积小,很适合装置小型或袖珍式收音机;(2)线圈的Q值和效率都比空气式的要好得多;(3)线圈的电感量是可调的,可以改善频率覆差。(4)可以节约利废。

本机采用小型云母单连,全机装在120×85×45毫米的塑料菜盒内(见图2)。扬声器和电池采用外接式。这样当乙电降低到9伏时,可将扬声器拆除,换上耳机收听;另外采用一个废管座作为外接电源插子,因有对正键,甲、乙电源不会接错,所以既方便又安全。当然可以根据各人具体情况,装成手提式、背包式等等。
这架三灯机的灵敏度、选择性和稳定度都很好,适合广大农村和无交流电源的场合下使用。(朱普瑞)