这种扩音机适合在中型工厂、企业等处作有线广播,或供几千人的会场扩音之用。它附有收音部分,可以转播无线电台广播的节目。
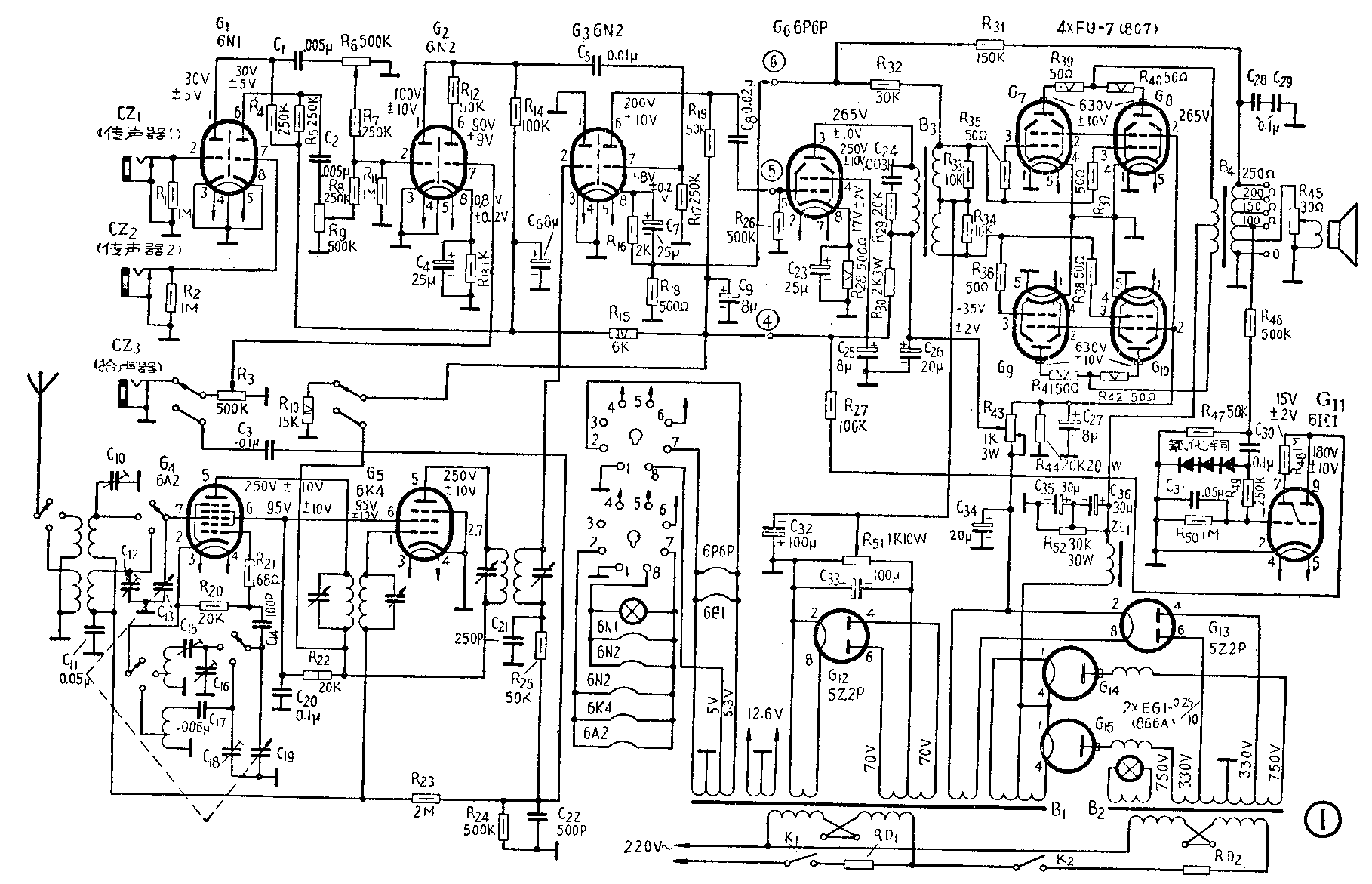
该机分为前级和后级两部分,装在一个长方形机箱内。全机原理电路如图1。它的收音部分采用超外差式收音电路,可以接收中、短波的广播,用波段开关选择。波段开关还兼作收音和利用拾声器演播唱片的控制选择。变频级(G\(_{4}\))采用6A2电子管,它以外栅作信号输入,内栅作本机振荡,电路是通用的三点式振荡器变频电路。中频极(G5)采用6K4高跨导遥截止式五极管。它的栅回路与G\(_{4}\)的栅回路上均加有自动增益控制电压。检波级利用6N2双三极管(G3)的左半个三极部分接成为二极管使用。检波后输出信号通过C\(_{3}\)耦合会到G2管进行放大。

扩音部分有以下几个部分:
(1)传声器前置放大级:G\(_{1}\)采用一只6N1双三极管,其中的两个三极部分分别作第一路和第二路传声器的前置放大,以保证两路的相互牵制达到最小限度。它的两个阴极都直接接地。这样可以减少由于电子管阴极和丝极间可能漏电而产生的交流哼声。由于这一级的栅极信号电压很微小,同时又无需产生很大的电压增益,因而6N1管在阴极直接接地的情况下,工作仍能得到良好的效果。这一级电子管的灯丝电压未用6.3伏而改用5伏,这样在一定程度上减小噪杂交流声,使扩音部分整机噪声电平更小。
(2)传声拾音混合级:G\(_{2}\)采用一只6N2高μ双三极管分别输入传声器和拾声器的信号,在屏极混合。传声器和拾声器各自单独使用时也互不影响。在G2右半边三极部分的屏极上串接一只50千欧电阻(R\(_{12}\)),适当地降低了拾间级的增益,以达到和G2左半边输出电平相当的程度。这一级电子管的灯丝电压也用5伏,理由同上。
(3)推动级:G\(_{6}\)为一只6P6P束射四极管,担任功率放大级所需激励功率的放大工作。
(4)功率放大输出级:由G\(_{7}\)、G8、G\(_{9}\)、G10四只FU-7(807)束射四极管组成甲乙2类放大器。它的激励功率取自G\(_{6}\)。四只FU-7管的栅极和屏极端各都串接高频扼制电阻一只,来扼制由于电子管并联可能产生的寄生振荡。FU—7管的固定偏压控制在-35伏±2伏以内,使得它们的屏耗远低于规定限额,以确保电子管安全,延长使用寿命。
(5)电源供给:由G\(_{14}\)、G15两只EG1-0.25/10(866A)汞气整流管组成高压全波整流器,采用阻流圈输入滤波。整流滤波后输出端接有泄放电阻(R\(_{52}\)),这样使得四只FU—7电子管能得到很稳定的高压供给。另用一只5Z2P管(G13)接成全波整流器,作为推动级及以前各级和收音部分的电源,同时还供给四只FU-7管的帘栅极工作电压。再用一只5Z2P管(G\(_{12}\))接成为丝极接地的全波整流器。它的输出电流经R51大量泄放后,给出一个稳定的负35伏丙电压,作为FU—7管的固定偏压。
(6)输出指示器:由6E1调谐指示管(G\(_{11}\))作输出信号强度指示。指示管的控制电压取自输出变压器次级经氧化铜整流后供给。指示管内左右两块扇形黑影扩张得最开时,表示扩音机没有输出;扇形黑影刚刚闭合时,表示扩音机的输出功率最大。若扇形黑影闭合过度而发生重迭现象,表示扩音机的输出功率已经超过规定值。遇到这种情况,必须将有关的音量控制器,问逆时针方向微微旋动,稍稍降低输出功率,呈扇形黑影刚刚闭合为度,以防止电子管过载损坏。

扩音部分的电性能参数如下:
最大输出功率: 以250欧负载为根据150瓦
输出阻抗: 100、 150、 200、 250欧
频率响应: 80赫~8000赫±2分贝
失真度: 不大于6%
交流声及杂声:机件在静态下,各路输入处均短路通地,所有音量控制器均旋至最大位置,收音部分断路。此时交流产及杂声不大于0.7%。
输入电压: 拾音不大于130毫伏传声不大于3毫伏
消耗功率: 不大于7伏安
进线电源电压: 50~60赫110伏或220伏
关于该机的使用维护,应当注意机器所有组件保持不受潮湿。电源电压不得超过额定值。停止使用时,应将各输入插孔的插头拔下。保险丝应按规定使用,高压部分(RD\(_{2}\))3安培,低压部分(RD1)5安培。在开机前应将各音量控制电位器关小,待开启后再逐渐开大。不得使输出经常在过负载的情况下工作。当机器在冷却情况下,开用机器时必须首先闭合低压开关(K\(_{1}\)),预热五分钟,然后闭合高压开关(K2)。在环境温度特别寒冷的情况下,还要适当延长预热时间。为了确保使用安全,机器应当妥接有效地线,接在输出端有“O”的接线柱上。电子管各极工作电压参考值及其允许误差均列在图1电路内,所有电压都是对地而言,是机器在静态下用20000欧/伏电表测量得出的。(陈达斌)