半导体管收音机中实现自动增益控制的方法与电子管收音机所用的方法类似,是利用检波部分输出的直流成分来控制半导体管的某些参数,以达到自动控制增益的目的,即收听强弱不同的电台信号时,音量不致相差过于悬殊。但控制时会因半导体管工作状态的改变引起其他参数变化而产生副作用;另外实际上也不存在可以有效地控制半导体管放大器放大量的参数,所以仅仅控制半导体管的参数所获得的自动增益控制范围难以满足高级收音机的需要;半导体管对温度比较敏感,不易获得显著而稳定的自动增益控制系统。
本文概括地综述了几种常用的半导体管自动增益控制电路的工作原理和特点。
一、自动增益控制电流的获得
图1是一般的检波电路。其中ZB为中频变压器;D为检波二极管,R\(_{1}\)为人工音量控制电位器。R2、 C\(_{3}\)组成滤波电路,使用作自动增益控制的检波直流输出更为纯净。检波后的直流输出随外来信号的大小而变:当外来信号增大时,加到检波管D上的信号增大,检波后的直流电流增加某个数量,我们用△I表示,其方向如图中箭头所示。从后面的分析可以知道,我们就是利用它来进行自动增益控制的。

图1的检波二极管也可以反接,便成为图2,电路的其他部分与图1完全相同,唯当外来信号增加时,检波后的直流电流增量△I的方向由于半导体二极管反接而与图1中的△I的方向相反。

图1的电路通常用于自动增益基极控制法。图2的电路适用发射极控制法。

在分析具体电路之前,我们先把两种特性曲线提一下:其中一种是发射极电流I\(_{e}\)和基极电流Ib之间的关系曲线,如图3所示。它说明I\(_{e}\)随Ib成直线性地增大。图4所示另一种曲线表示半导体管输入阻抗R\(_{sr}\)和发射极电流Ie之间的关系。随着I\(_{e}\)的增加,Rsr逐渐减小。

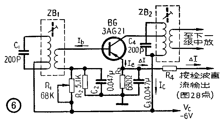
二、基极控制法
图5是基极控制法的电路。ZB\(_{1}\)2为中频变压器。通过R\(_{1}\)与检波直流输出(图1A点)相连接。先假设若电阻R1不接,即不接自动增益控制源,此时半导体管BG的基极偏压等于集电极电压V\(_{C}\)R\(_{2}\)和R3分压后从R\(_{3}\)上取出的直流电压。由于VC为负电压,故R\(_{3}\)上的直流电压的符号为靠地端为正,靠R3上端为负。此时基极偏流I\(_{b}\)方向是由基极流出。当外来信号幅度增加时,检波后的直流电流增加△I,它流过R1,其方向如图5虚线所示。该电流的一部分△I'路线是经基极、发射极和R\(_{4}\)到地,回到图1中频变压器次级线圈接地端完成回路,△I'的方向与原来的基极偏流Ib的方向相反,使I\(_{b}\)的数值下降,由图3看出引起Ie值下降,再由图4看出引起半导体管输入阻抗R\(_{sr}\)增加。半导体管的输入功率为Psr=\(\frac{U}{_{s}}\)\(^{2}\)Rsr,其中U\(_{s}\)为信号幅度,虽然Us增加了,但是由于自动增益控制作用的结果使得R\(_{sr}\)也增加,因此输入功率并未增加许多。半导体管的增益通常是用功率放大倍数KP来衡量的,K\(_{P}\)=Psc;P\(_{sr}\),Psc为输出功率,K\(_{P}\)一般是不随信号大小而变化的。既然Psr增加不多,P\(_{sc}\)也就增加不多。这样虽然信号幅度有着较大的变化,放大器的输出却维持相当地平稳,上升不多。这就起到了自动增益控制的作用。

实际上电阻R\(_{2}\)和R3可以不用,仅用电阻R\(_{1}\)接向检波直流输出即可,这样可以节省元件。电阻R1的数值可以根据所需的集电极电流I\(_{C}\)值进行调整,用不同半导体管时电阻R1的数值不同。图中仅给出参考数值,I\(_{C}\)值可选在0.5毫安左右。
三、发射极控制法
图6为发射极控制法的电路。R\(_{1}\)用来调整集电极电流IC值。由发射极直接接检波直流输出(图2B点)。当外来信号幅度增加时,检波后的直流电流增加△I。由图6可以看出△I实际上将发射极电流I\(_{e}\)分流了一部分,使得Ie的数值减小,由图4可看出,这使得半导体管的输入阻抗R\(_{sr}\)增加,与分析第一种电路的结论一样,起到了自动增益控制的作用。可控制R4的数值以获得不同的自动增益控制曲线。

这种控制方式的优点为电路简单。但其控制作用范围不大;另外,当外来信号强度变化使发射极电流I\(_{e}\)变化时,集电极电流Ie亦随之而变(例如一般可在0.1~1毫安范围内变化),也就是使流过中频变压器线圈中的直流成分变化,从而引起变压器磁心μ值的改变,造成线圈电感量L值的改变,最后导致回路失谐,以及回路通频带的改变,这不是我们所希望的。
这种自动增益控制方法通常是控制收音机中的第一中放,不十分适宜控制第二中放。因为第二中放的信号电压较大,对工作点要求较严格,当自动增益控制信号加上从而引起该级的工作点改变时往往容易造成失真。
此外,因I\(_{b}\)比Ie数值小,故控制I\(_{b}\)所需的功率小。
四、强信号抑制控制法
这种实现自动增益控制的方法是在前述方法的基础上利用另加的强信号抑制二极管达到控制目的。通常如图7的接法。图中二极管D为强信号抑制二极管,应合适地选择R\(_{2}\)与R5的数值,使得在一般信号下这个二极管不导通。当外来信号增强时由于第一级中放(半导体管BG\(_{2}\))接到检波直流输出(图1A点)有自动增益控制作用,故该级的集电极电流IC下降,从而在R\(_{5}\)上的压降减少,使得二极管D的负端电压趋于更负,当达到二极管导通时中频变压器ZB1的Q值下降,便大大降低了变频级的增益,这样加强了自动增益控制作用,一般在外来信号变化26分贝时输出变化不超过5分贝。

五、改变耦合控制法
在图8电路中,R\(_{1}\)R2为一直流分压器,收音机电源经R\(_{1}\)和R2分压后,从R\(_{2}\)取出一部分电压,其负端加到控制二极管D的负极,正端则经过图2中的检波直流电路和本电路的R3加到D的正极。适当选择R\(_{1}\)、R2和R\(_{3}\)的阻值,使在外来弱信号时二极管D处于导通状态。有电流I通过D,其方向如图中箭头所示。此时二极管的内阻很小,对信号有较大的传输比,也就是经过C1R\(_{2}\)输入的高频信号在D上降压很少,绝大部分降到R3上,再通过C\(_{2}\)加到后面BG管去放大,这时D几乎等于短路,信号经过它受到的衰减很小。

当外来信号增大时,图2检波二极管检波后输出的直流电流成分增加了△I,它的方向和I相反,这实际上是在原来的直流电路内加了一个极性与R\(_{2}\)上电压相反的电压,它加给控制二极管D的是反向电压。随着外来信号的增大,由检波直流输出电流所引起的这个反向电压越来越大,它抵消通过R2供给的正向电压,使它降低。我们知道,二极管是一个非线性元件,随着外加正向电压的减低,它的内阻增大起来。将这种状态与前面的分析对比一下就可看出,输入信号将在它上面降压很多,而在R\(_{3}\)上降压很少,从而使信号受到很大衰减,使在强信号输入时,送到放大管BG的信号电压几乎仍保持不变,这就起到了自动增益控制作用。
图9的电路和图8类似,作用原理是一样的,由于多加了一个二极管,由于外来信号增强而增加的检波直流输出△I分成两部分△I'△" ,与此相应的有两个反向电压分别加到控制二极管D\(_{1}\)与D2起控制作用。由于多用了一个二极管,使强信号受到更多的衰减,所以效果更为显著。C\(_{1}\)、C2、C\(_{3}\)可在0.01~0.1μF内选用。VC一般可选用-4.5—-9伏。(言寸)
