抗菌素在发酵过程中,会产生大量泡沫,遍及整个发酵缸。如不及时消除,将会引起发酵液外溢和氧代谢衰减。当发酵激烈时,两三分钟泡沫就会上升一次。因而,工作人员要经常观察缸内液面情况,若发现泡沫上升,就加入一定量的油(消沫剂),以减小泡沫张力使泡沫破裂而消除。油不能加得太多,多了会影响氧的利用和菌种的代谢,但又不能加得太少,少了不能抑制泡沫上升。
我们根据生产上的需要,制成了能自动加油消沫的设备,经过一年多的使用证明,不但能减轻工作人员的劳动强度,也提高了操作的准确性,同时对提高产量及节约用油也起了一定的作用,更重要的是为发酵过程的集中控制创造了条件。现在把它的工作程序及原理,简述如下。
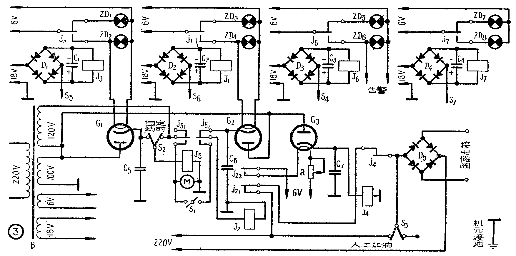
自动加油器主要由液位信号电路、时间控制电路和执行机构——电磁阀组成。
当发酵缸内泡沫开始升起,通过低液位信号电路的指示灯的变化,告知液面开始升起(参看图1)。泡沫升到一定程度时,中液位信号电路工作,驱动延迟电路,待5~10秒钟后,驱动电磁阀加油,同时使限时电路工作,又经10~30秒后,断开电磁阀电路,停止加油。

如果液面还继续上升,高液位信号电路开始工作,驱动延迟电路,待5~10秒钟后,驱动定时电路,每3分钟加油一次。
如果因某种原因,液面还继续上升,泡沫溢出缸外时,逃液告警电路就动作,振铃告警,工作人员可采取应急措施。
在介绍电路以前,先介绍一下电极的结构(见图2)。在一根铁管上共装了4个电极,S\(_{4}\)~S7分别为,逃液告警、高液位、中液位及低液位电极。根据液面的高低不同,与液面接触的电极数目也不同。电极是用内燃机火花塞制成的。它的绝缘,机械强度,耐热等性能,能够适合发酵缸的要求。

电路说明
自动加油器电路如图3所示。当泡沫接触电极S\(_{7}\)时,就接通整流器D4的电源,继电器J\(_{7}\)动作,熄灭指示灯ZD7,点燃指示灯ZD\(_{8}\),指示液面位置。

当泡沫上升接触到电极S\(_{6}\)时,接通整流器D2的电流,驱动继电器J\(_{1}\),接通G2的灯丝电源。当灯丝烧热到一定程度(约5~10秒)后,有足够的电流流过继电器J\(_{2}\)。接点j21接通220伏电源,启动电磁阀,开始加油。与此同时,接点j\(_{22}\)接通G3的灯丝电源。在G\(_{3}\)的灯丝电路里,串有可变电阻R用来控制继电器J4的启动延迟时间(10秒至30秒)。J\(_{4}\)吸动后,j4切断电磁阀电源。从继电器J\(_{2}\)动作到J4动作的时间,是电磁阀动作的时间,也就是加油的时间,因此加油量的多少可由电阻R控制。
如果由于某种原因,油已加进而泡沫仍不下降,泡沫离不开电极S\(_{6}\),再次加油就无法进行。此时泡沫继续上升,接触到S5,使高液位信号电路动作,继电器J\(_{3}\)的接点j3接通电子管G\(_{1}\)的灯丝,阴极加热到一定程度时,继电器J5吸动。j\(_{51}\)把220伏电源送到定时器M上,M带动水银开关S1转动,S\(_{1}\)每三分钟闭合一次。与此同时,继电器J5的接点j\(_{52}\),把继电器J2从G\(_{2}\)的阴极转换到Sl去,在S\(_{1}\)闭合期间内,J2吸动,可以做到无论S\(_{6}\)与液面接触与否,每三分钟加油一次。
D\(_{3}\),J6,S\(_{4}\)是逃液告警电路,当缸内油已用光或者发酵激烈,加进去的油不能克服泡沫下降,或者加油系统中有了故障,泡沫不断上升,将要溢出缸外时,S4与液面接触,接通电源,j\(_{6}\)接通电铃告警,以便及时采取应急措施。
S\(_{2}\)倒向定时一侧时,不管液面高低,能每三分钟加油一次,S3是人工加油的开关。ZD\(_{1}\)至ZD8是液位指示灯。
元件说明
定时器是机械式定时器,是由电钟改制的。它带动一只有时间分隔的圆盘(见图4)。在盘下有长腰形水银开关,横放在可倾斜的支架上。接触点的一端装有弹簧,另一端装有一撑棒,撑棒平时受到圆盘的压力,使水银开关里的水银离开接触点,形成断路。圆盘压住撑棒旋转,在圆盘上开有圆孔,当撑棒碰到圆孔时,撑棒一端自圆孔露出,弹簧拉下,使水银开关闭合电路。

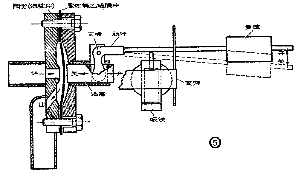
电磁阀(见图5)是自动加油的执行机构。它除了要求具有高的严密度外,还要便于消毒无死角。

阀体是用两片法兰盘夹一块聚四氟乙烯膜片制成的。阀门是由重锤下压杠杆,阀芯压住阀坐而关闭的。借电磁铁吸动,顶起重锤打开阀门。为了避免杂质进入阀门,可在阀门前装一滤油器。(保健)