这是一只小型的低压整流器。由于增加了几只电阻、开关等少量的零件,它除可作半导体管收音机或仪器的电源外,还可作其他几种测量用。
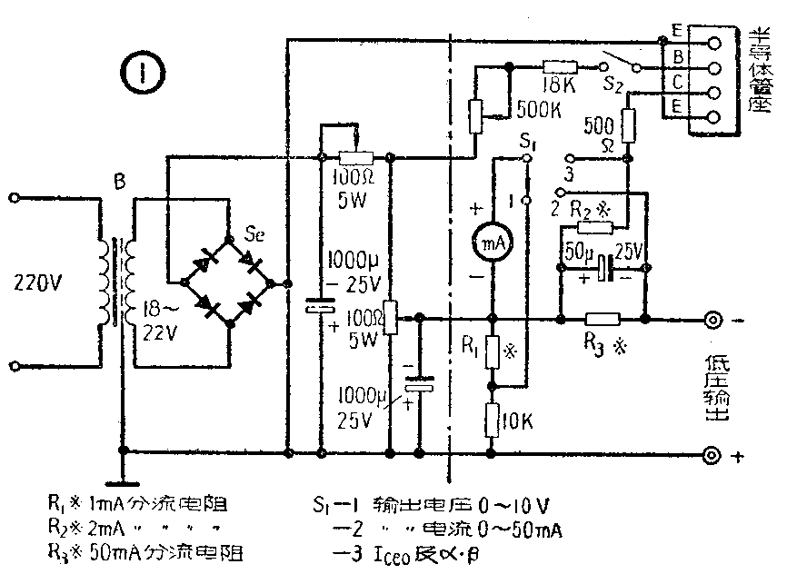
图1是这只电源的电路图,图2是它的面板排列图。在图1中,虚线左边部分是一只普通的低压桥式硒整流器。虚线右边是测量部分。整个设备可以作下列用途:


(一)作半导体管收音机或仪器的电源 当S\(_{1}\)放在“1”时,电表用来测量低压输出的电压。转动调压电位器(100欧5瓦),电压可自0.5伏至10伏连续调节。把S1扳至“2”,电表用来测量低压输出的电流,满刻度为50毫安。在装试半导体收音机时用它作为电源,不但可以代替干电池并随时看到电源电压和电流耗费的情况,而且用降低电压的办法还可预先了解到收音机在电池电压降低到某一数值时的工作性能情况。
(二)测量半导体管的β和I\(_{ceo}\)利用附加的500千欧电位器和S2等,可以测出一只PNP型半导体三极管近似的共发射极电流放大系数β自4至110(换算成共基极电流放大系数则为a自0.8至0.991)。测试原理如图3。先将S\(_{1}\)放在“1”,调节电压至5伏,再将S1放在“3”,半导体管插至插座作共发射极连接。当S\(_{2}\)为开路IB=0时,串联在集电极电路内的电表(满度为2毫安)上可以读出管子的集电极—发射极反向穿透电流I\(_{ceo}\)。这一参数正常管子应当小于500微安。闭合S2并减小偏流电阻R\(_{B}\)(图1中的500千欧电位器)的阻值,则基极电流IB和集电极电流I\(_{C}\)都相应增大。调节RB使I\(_{C}\)为2毫安,电表满度,此时半导体管的直流共发射极电流放大系数应为
β-=\(\frac{I}{_{C}}\)IB≈2(毫安);(10(伏)/R\(_{B}\)(千欧))=0.2×RB(千欧),

如此,只要事先校准好R\(_{B}\)的阻值刻度,就可以换算成β值。例如测得某管当集电极电流为2毫安时,其RB值为220千欧,则其β即为44。
(三)测绘半导体管的静态特性曲线 我们知道,在推挽放大的功率输出级中要求两只半导体管的特性尽可能相同,这时失真最小,性能最好。如果能测绘出半导体管的集电极输出特性曲线,就可以精确地比较半导体管,同时还是线路设计中很好的参考资料。测试方法:将半导体管的发射极和基极插到插座的相应插孔,而集电极用导线接到低压输出的“-”端子上,断开S\(_{2}\)(即IB=0),逐渐增加低压输出,并将S\(_{1}\)在“1”和“2”之简反复扳动,可测出不同集电极电压时的IC值。将各值点在坐标纸上,连接各点即是I\(_{B}\)=0时的曲线。再接通S2,调整R\(_{B}\)使IB为其他数值,重复进行上述步骤,就可以得到一系列不同的曲线。测试时要注意不要让曲线超过管子的极限消耗功率值。如发现I\(_{C}\)在自动地迅速上升,要立即降低电压,以防半导体管烧毁。
(四)测量电流表和继电器的灵敏度 将被测的电流表头串联上一只5千欧的电阻接在半导体管插座的C、E插孔上,表头的“+”端接E,“-”端接C,S\(_{1}\)放在“3”,调节低压使被测表头满度,就可在0~2毫安范围内测出其灵敏度。
自动控制电路中使用的高灵敏度继电器也可以接在低压输出的两个端子上测定其灵敏度。缓慢升高电压使继电器刚能起动,这时电表可测得继电器的最低动作电压和电流。
(五)向旧电池充电 将旧电池按相同的极性接到低压输出端。调整电压使向电池充电。这样可以充分利用电池,延长电池的有效使用寿命。
在制作中,测量电表只要灵敏度是在1毫安以内的,都可使用。电阻R\(_{1}\)、R2、和R\(_{3}\)是1毫安、2毫安和50毫安的分流电阻,具体阻值要根据所用的表头灵敏度和内阻而定(计算方法参见本年第二期“自制万用电表实验”)。变压器B可用电铃变压器改制,将变压器原有的6或10伏次级线圈拆除,查明它的圈数,然后用同号线,按照原来的每伏若干圈,绕成为18~22伏。硒片为40×40平方毫米的四片接成桥式。23×23平方毫米的一种也可勉强应用。500千欧电位器要求选择质量好的,并须紧固在面板上,柄上开槽,使旋钮装上后不致滑动,以免在长期使用中影响读数的准确,其面板刻度如图4。由于各种电位器的阻值曲线不尽相同,所以RB的阻值应当用万用表R×10千欧一档测量,根据实际测得的阻值绘制刻度。

全部装好后,调整半可变的滤波电阻(100欧5瓦型),使调压电位器两端的电压恰好为10伏。使用时如半导体收音机中有“滋滋……”的电源干扰声,可将低压输出的“+”端接通地线。滤波电容器应当尽可能用得大些,如果没有1000微法的,数百微法的也可以应用。(叶敏)