打长途电话时往往因声音太小而听不清楚。为解决这个问题,我们试制了两种半导体电话增音机,现介绍出来供有关单位参考。
一、单管受话增音机
本机全部线路如图1所示,它实际上就是一个普遍半导体收音机中的输出放大器。这个线路很简单,对零件质量要求也不高。全部零件及电池可装在一只体积为16×10×5厘米\(^{3}\) 的半导体收音机小盒内。使用的时候,只要按图1所示连线和电话机接好即可,因此使用很方便、灵活,也便于拆卸。

这部机器只能将来话的声音作单向增大,不能放大送话声音。只有通话双方在电话机上都安装一具这种简单的设备,才能达到双方都能增音的效果。
图1中左部为电话机内的感应线圈部分。送话器的接线不动。在未接增音机以前,F\(_{1}\)、F2两点是接受话器的部分,现将增音机按图串入原受话器部分,受话器接线改接在F\(_{a}\)、Fb处。
半导体三极管可选用低频管3AX1~3AX5中的一种,其中以3AX3较好。其他零件数值稍微变更一下影响也不大。如C\(_{1}\)可在1~10微法、10伏以上选用,C2可为25~50微法、6伏以上,C\(_{3}\)可为50~100微法、10伏以上。R1为普通收音机用不带开关的电位器,用来调节音量,10~20千欧之间均可使用。R\(_{2}\)可用800欧~1.5千欧,R3可用1.8~2.5千欧。R\(_{4}\)为40~100欧。因为各个半导体管的特性都有所差别,故R5的数值需由试验决定。试验的方法是:用一只最大值为30~50千欧的可变电阻或电位器,串联一只5千欧的电阻接于R\(_{5}\)处(见图2),暂将×处断开,串入一只万用电表(用5毫安档)。当不通话时,需将静态电流调到2~4毫安。或用边调整边试听来话声音的办法,调到声音既不失真而又最大为止,然后用万用表测出图2中总阻的数值,并换用适当的固定电阻,最后把×处接通即可。

变压器B可用半导体收音机中3:1或5:1的输入变压器。K\(_{1}\)和K2可共用一个普通收扩音机上用的双刀双掷电源开关或四刀双掷推动式波段开关。K\(_{1}\)搬到上方(1点)时,K2应同时和电源断开,此时为不用增音机的普通电话机。K\(_{1}\)搬到下方(2点),K2也同时接通电源,这时为使用增音机的情况。本机用四节1.5伏的4号电池时,一般可用三个月左右。
考虑到各地使用的磁石机较多,故本机适合四线磁石机等话机用。如用在三线自动机等话机上时可将M\(_{2}\)、F2两点接通,此时该线便是受送话器的共用线了。
二、两管推挽式受话送话增音机
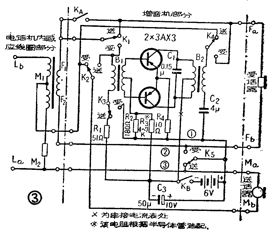
本机的全部线路如图3所示。它在结构上虽比单管增音机复杂些,但它的优点却较多:输入端由于采用了输入变压器耦合,并使用了两只3AX3型低频管作推挽功率放大,从而获得了较大的增益及输出功率,失真度也相对地降低,而且只要来回推动一下开关,受话、送话双方便能分别进行放大,即如果来话的声音小,可使用受话放大;对方感到声音小时,使用送话放大。这更适合于实际需要。

图3左面部分为电话机内感应线圈,接增音机前,需将受送话器接线从电话机上拆下来,将增音机按图3线路串入。受、送话器改接在F\(_{a}\)、Fb和M\(_{a}\)、Mb处。本机用一只普通收音机用的六刀双掷推动式波段开关进行受送话增音控制,K\(_{1}\)~K5都接在这只推动开关上。K\(_{A}\)和KB为一只普通单刀双掷开关的两个接点,K\(_{A}\)断开,则KB合上,于是电源被接通,再推动受送话开关K\(_{1}\)~K5,即可使受话或送话增音。K\(_{A}\)合上,则KB断开,再把推动开关扳在受话点上,于是电话机便把增音机甩开不用。
为了获得良好的匹配,B\(_{1}\)2需利用市售半导体收音机输入输出变压器改制,将原来的线圈拆掉,利用它的线圈架重绕。输入变压器B\(_{1}\)初级绕500圈,次级绕1000圈,在500圈处抽头。输出变压器B2初级绕1000圈,在500圈处抽头,次级绕500圈。都可用0.1~0.12毫米漆包线平排乱绕,层间不垫纸。但为了防止初次级短路烧坏半导体管,初次级间应垫一层蜡纸、牛皮纸或道林纸。线圈绕好后,将原铁心采取对插的方法插好即成。
两只半导体三极管可选用3AX1~3AX5中的一种,注意要使两只管的参数尽量一致。
本机对各零件数值准确度的要求也不很严格。C\(_{1}\)可用0.1~0.2微法,耐压要在10伏以上。容量小了声音发尖容易产生啸叫,容量大了声音发闷,音量有所降低。C2可用2~20微法,耐压在25伏以上。该电容要求使用纸质或金属膜的五极电容器,防止当电源极性接反时损坏。也可用两只普通电解电容器(如普通电子管收音机中用的25伏25微法阴极电容)代用,连接方法如图4。C\(_{3}\)并接在电池两端,是为了防止电池用的时间过长时,因内阻逐渐增大而引起失真,容量可在50~100微法,耐压在10伏以上。R1可用50~100欧,R\(_{2}\)可用150~200欧,R3由试验决定。调整方法同于上述单管机中的R\(_{5}\)。但固定电阻改用1~2千欧,可变电阻用最大值为8~10千欧,串接的电流表静态电流要调到2.5~3毫安,工作电流可达30~40毫安。R4可为4.7~10欧。

本机适用于四线磁石话机。如用于三线自动机时,可将K\(_{5}\)去掉,并将①、②、③线合并,便是受送话器的共用线了。
本机全部零件及电池,亦可装于上述单管机用的半导体收音机小盒内,适当排列,并不拥挤。其面板图如图5所示。本机不宜装在没有消侧音装置的话机内,因为增音机会将侧音同时放大,因此话音就不清楚了。

由于本机增益较大,可能出现反馈引起的啸叫声。将受送话器柄中的穿线孔用棉花、蜡封闭,可防止上下串音,并把送话器用薄胶皮或海绵与手柄上的电木稍加垫离,一般都可消除。受送话器不在一起的话机,不会发生反馈现象。(韩学章)