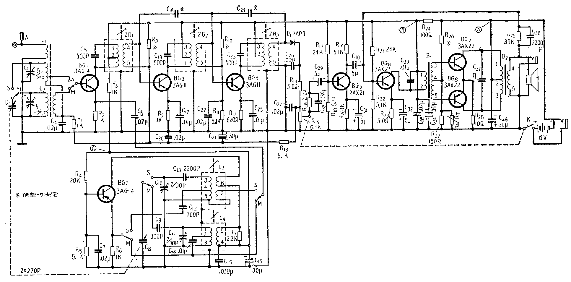
近年来国产超外差式半导体管收音机的品种和数量不断增多,常见的比较考究的多管机有熊猫B802、B702,牡丹8402,以及美多28A、27A等型号。这些收音机各具特点,但电路程式大体相近。这里以牡丹8402型八管机(线路见附图)为例,谈谈这一类收音机的检修方法。

故障判断
便携或袖珍式的超外差式半导体收音机大多采用印刷电路,结构紧凑,一旦机器出现故障,在着手检修以前应当首先熟悉一下印刷电路板的接线图,然后按照以下步骤进行检查,不可随意乱捅,否则很容易使半导体管损坏。
一、直觉检查:打开收音机后盖,首先检查机内有无断线和脱焊现象,电源插座、耳机插座和电池夹是否接触良好。必要时可用解锥轻轻拨动元件,一般由于元件虚焊或彼此相碰造成的时唱时不唱现象,通过这样检查可以立即发现。其次再用手捏小解锥去触碰各半导体管的电极,根据扬声器里发出的感应声大小来判断故障的所在。首先以末级试验起。用解锥将功放管集电极对地瞬时短路一下,这时扬声器里如发出“咯咯”声,则表示输出变压器及扬声器工作正常。再用同法试验两个功放管基极,如都有“咯咯”声表示功放级工作正常。对于末前和前置级低放管,由于经过了两级以上的放大,所以当工作正常时只须用解锥触碰基极(不必对地短路),就能从扬声器中听到明显的“咯咯”声。特别是前置级声音较末前级更大。如果碰到某一级听不到“咯咯”声,则故障就一定发生在这一级上。
检查检波级时,由于第三级中频变压器次级的圈数很少,阻抗很低,因此用解锥触碰二极管的正极时“咯咯”声不明显。但如用解锥把它对地短路一下而在扬声器中能听到“咯咯”声,则表示检波级是正常的。对于第二中放、第一中放和混频管也可依次用解锥触碰它们的基极来判断该级工作是否正常。一般触碰第二中放基极时所发出的“咯咯”声较小,而触碰第一中放或混频管时,则声音依次增大。如发现哪一级不符合以上规律,则故障应到这一级去寻找。
判断振荡级的工作是否正常,可以这样来进行。振荡级是正常起振的话,用解锥敲击拉杆天线(或外接天线插孔),扬声器中应有响亮的“咯咯”声;如果振荡级停振,则声音很小或很不明显。其次用解锥分别去触碰双连的两组定片(对于介质双连可以触碰露在外面的紧固螺母),如果扬声器发出同样大小的咯咯声,表示振荡管已经起振;如果触碰天线一连的定片声音很大而触碰振荡一连定片声音很小时,则表示振荡级停振。
二、电流和电压的测量:直觉检查法只能检查故障大致发生在哪一级。为了进一步找出故障的产生原因,可以用万用表来进行电流和电压的检查。接通收音机的电源开关,在电池夹的两端测量端电压应不低于4.2伏(额定电压的70%)。如电压低于4.2伏,则应更换新电池。然后再将电流表串入电源电路,测量收音机的无信号消耗电流。这个电流应在7~12毫安之间。做这一步时应将调谐钮转到没有电台的地方。为了确定各半导体管工作是否正常,应该检查各管的工作点,即集电极电压和电流。集电极电压可以直接用万用表的电压档来测量。测量集电极电流,可以先测发射极电压,再将这个电压除以发射极电阻,就可以间接得到集电极电流。另外半导体管基极对地的电压和集电极电流有密切关系,不妨也测量一下。这个电压和前面两个电压一样对地也是负极性的,在数量上这个电压约比发射极电压高0.1~0.2伏。因为这样才能保持加到发射极上的电压是顺向的,维持半导体管有一定的工作电流。表1是牡丹8402机各管各极电压的正常数值。其他型号的收音机也应出入不大。在测量以上电压时应将正表笔接地,负表笔接相应的电极。同时调谐钮应转到没有电台的位置。在检查时发现哪一级电压不正常时,故障就应该以这一级电路中去找。如果各管电压数值都正常,那就说明半导体管及其偏置电路是没有故障的。
表1
功放管 末前 前置 第二 第一 混频管 振荡管
低放管 低放管 中放管 中放管
集电极电压(伏) 6 5.5 2 5.5 5.5 5.5 4.5
集电极电流(毫安) 2~3 1.2 0.7 0.6~0.8 0.35~0.45 0.5~0.7 0.8~1.1
(两管)
集电极电压(伏) 0.02 0.6 0.7 0.4~0.5 0.35~0.45 0.5~0.7 0.8~1.1
基极电压(伏) 0.2 0.75 0.85 0.55~0.65 0.5~0.6 0.65~0.85 0.95~1.25
三、信号注入检查:当用以上几种简单方法仍不能找出故障时,可以进行信号注入检查。即用振荡器发出的信号代替收音机工作时的实际信号。检查收音机低放部分时应将低频振荡器的输出端通过一个10微法电解电容(为了防止基极直流电压通过振荡器短路)依次接到末前级集电极、末前级基极和前置级的基极去。同时将振荡器地线与收音机的地线相连。然后将收音机音量开到最大,调节振荡器的输出,使收音机输出为额定功率(对牡丹8402来说为60毫瓦,即扬声器上电压为0.78伏)。这时低频振荡器的输出电压应不超过规定(参看表2)的数值,才是正常的。用类似的方法可以检查收音机检波和中放级的增益。但这时应将高频振荡器的输出经过0.01微法的纸介电容器分别接到检波二极管正极、第二中放管基极和第一中放管基极去。所用的信号应为465千赫妁调幅信号,其调幅度为30%。检查混频级增益可以从混频管基极送入550千赫的高频信号,同时应将双连调谐到使收音机输出最大。表2列出了牡丹8402机当输出为额定功率时,各级应加的交流信号的正常数值。如发现某级需加的信号和表中数据出入较大时,就可以肯定故障是发生在这一级。对于其他型号的收音机,不论是七管正是八管,由于电路程式大致相同,因此表2的数据也适用。最后还可以检查一下整机灵敏度。对于牡丹8402机中波段用方框天线来测量机内磁性天线灵敏度应不低于1.5毫伏/米;短波段通过10微微法电容测量拉杆天线灵敏度应不低于200微伏。
常见的故障
一、无信号消耗电流不正常
1.整机无信号消耗电流为零:可能是①外接电源插座接触不良;②电池线开路;③电池夹接触不良;④电源开关接触不良。
2.无信号消耗电流过大:可能是①去耦合电容(C\(_{38}\)、C34、C\(_{35}\)、C15、C\(_{16}\))短路;②各上偏流电阻(R26、R\(_{21}\)、R17等)与其他接地元件相碰; ③中频变压器、振荡线圈、输出或输入变压器内部线圈与外壳或铁心短路。为了找出短路的所在,应该继续用万用表测各级电源电压。如发现图中A点电压很低,则短路点就在功放级。如发现A点电压正常,而B点电压很低,则短路点在功放前各级。如AB点电压都正常,而C点电压很低时则短路点在振荡级。
二、半导体管工作点不正常
1.集电极无电压: 可能是串联在集电极电路中的元件(对于功放级是输出变压器;对末前级是输入变压器;前置级为负载电阻R\(_{19}\);中放、混频级为中频变压器;本机振荡级为振荡线圈次极)开路。
2.基极无电压:可能是①上偏流电阻(R\(_{26}\)、R21、R\(_{17}\)等)开路;②下偏流电阻(R27、R\(_{22}\)及温度补偿电阻RT等)或其旁路电容(C\(_{22}\)、C21、C\(_{2}\)0、C4等)短路;③半导体管基极发射极间短路;④输入变压器次级、中频变压器次级以及输入电路线圈开路,可能使相应的管子基极电压为零。
3.基极电压过高:可能是下偏流电阻开路,这时发射极电压(集电极电流)也会比正常数值偏高。
4.发射极电压过低:可能是①发射极旁路电容(C\(_{32}\)、C31、C\(_{25}\)、C17等)短路;②半导体管内部电极开路。如果经过以上检查元件无开、短路等现象,而集电极电流确实比正常数值偏高或偏低,那可能是由于偏流电阻变值或管子特性变化造成的。此时应相应地加大或减小上偏流电阻的阻值,使集电极电流符合正常数值。
三、任何一级加不进信号或增益不够
1.末前低放级集电极信号不进:可能是①扬声器音圈或输出变压器次级开路;②耳机插座接触不良;③输出变压器内部短路;④输入变压器内部短路。
2.末前低放级基极信号不进:可能是①输入变压器初级内部短路;②输入变压器高音频旁路电容C\(_{33}\)短路。
3.前置低放级基极信号不进:可能是耦合电容C\(_{3}\)0开路。
4.检波二极管正极信号不进:可能是①耦合电容C\(_{29}\)开路;②电位器接触不良;③检波电容C26、C\(_{27}\)短路;④检波二极管损坏;⑤第三中频变压器次级内部短路。
表2
信号注入点 混频管 第一 第二中 检波 前置 末前 末前 扬声器
中放管 放管 二极管 低放管 低放管 低放管
基 极 基 极 基极 正 级 基 级 基 极 集电极 输出
信号类型 500千赫 465千赫 同左 同左 1000赫 同左 同左 同左
调幅信号 调幅信号 低频信号
信号大小 8微伏 1000微伏 2.5毫伏 50毫伏 2毫伏 10毫伏 1.35伏 0.78伏
5.中放级信号不进或增益不够:①中频变压器严重失调;②中频变压器第三头断开,这时半导体管工作点是不受影响的,所以检查工作点时不易发觉;③中频变压器谐振回路电容接触不良或开路;④中频变压器线圈受潮后Q值严重降低或内部有短路的地方。检查时要注意当发现某级增益不够时,不仅可能是这一级集电极电路中的中频变压器线圈短路,当基极电路中的线圈有短路时也同样影响这级的增益。要判断究竟是哪级中频变压器内部短路,可以在混频管基极注入中频信号,然后依次调节三级中放,发现哪级中频变压器调节不起作用时,就是这一级短路了。
6.混频级信号不进或增益不够:除和中放级相同的原因外,还可能①振荡级停振;②耦合电容C\(_{6}\)开路或波段开关接触不良,因此振荡信号送不进。
7.本机振荡级停振:可能是①振荡线圈内部短路或开路;②垫整电容(C\(_{13}\)、C9)和耦合电容(C\(_{12}\)、C14)开路或接触不良;③波段开关接触不良。
8.整机灵敏度不够:如通过以上检查,各级增益都没有问题,而整机灵敏度不够,这时应检查①输入电路是否跟踪良好,可用铜铁测试棒试之;②磁性天线是否有断线情况;③波段开关是否接触良好。
四、啸叫声
1.低放啸叫:这种啸叫声与收音机的调谐无关,其产生原因可能是①电源流波电容(Q\(_{38}\)、C34)开路或容量不足;②更换输出或输入变压器时,将线头接反,造成正反馈。
2.中放啸叫:这种啸叫发生在电台两旁,而且满度盘都有。其产生原因可能是①中和电容(C\(_{18}\)、C24)脱焊,或内部开路;②自动增益控制馈电电阻R\(_{13}\)开路,使中放增益太高。
3.振荡过强啸叫:这种啸叫通常发生在波段高端,也是在电台两旁有差拍声。其产生原因可能是①振荡管工作电流太大;②电阻R\(_{7}\)开路。
此外,有些机子会出现在中波段930和1395千赫附近随着收到的电台产生啸叫,这种属于二倍和三倍中频干扰是由于检波器的谐波散射造成的,可将检波器加以屏蔽解决(参看本年第5期“谈超外差式半导体机的中频谐波干扰”)。
五、失真大
当收音机的声音有显著的、人耳可以感觉得到的失真时,多半来自功率放大级。一般功放前各级只要工作点大致合适,不会有很大失真。但对于混频级和中放级要注意自动增益,控制作用是否良好。否则由于前级增益太高,造成后级的过载,也会引起严重失真。造成功放级失真的原因可能是①功放推挽管已损坏一个,变成单管输出。检查的方法可在集电极和地线之间并入一个电子管电压表,分别测量两个管子的交流输出电压。如发现两管集电极电压很不对称,则输出小的一管已损坏。另外也可以分别测量两管的工作点点流,电流过小或过大的一管是坏管子;②功放管工作点太低(电流太小);③功放级负反馈电路(R\(_{25}\)、C36)开路。
六、噪声大:
超外差式半导体收音机的噪声,多半来自混频管或前置低放管,主要是管子本身噪声系数太大的缘故。有时好的管子,经过一段时间使用,噪声也会增大。解决的方法只有更换管子。检查的方法可以从混频级起依次将各管的基极对地短路,如发现短路到某一管子时,噪声突然减小,则噪声就出自该管子。(青蓝)