这里向读者介绍一种简单实用的半导体管测试器,它配合一只万用表,能完成五项最常用的半导体管参数的测量,可以直接读出测试结果,并可利用它的振荡信号源作为检修或调试半导体管收音机之用。这个测试器所用元件少,电路结构简单,适合业余无线电爱好者及无线电器材商店、修理部等制作使用。
电路原理
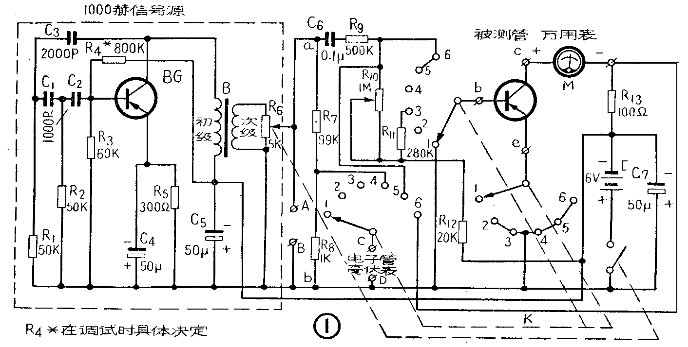
电路原理图示于图1;左边虚线以内部分为一由3AX3型三极管BG及C\(_{1}\)、C2、C\(_{3}\)、R1、R\(_{2}\)、R3组成的RC相移振荡电路,作为振荡频率为1,000赫的交流信号源,B为耦合变压器,信号输出的幅度在0~1.1伏的范围内,由R\(_{6}\)(阻值为5K的代开关的电位器)迸行调节。A、B为两只接线柱,可将信号接出来作为收音机低频放大电路调试用的音频信号源。

R\(_{7}\)、R8为分压电阻,用来校准信号电压的大小。线路的其余部分为“主测”电路,它主要通过开关K来分别接成各种参数的测量电路。
(1)I\(_{cbo}\)的测量: K置于“1”的位置,此时发射极开路,电池E及电表M(万用电表50μA或100μA档)串接在集电极与基极间,插入被测管后,M表的指示即为Icbo的读数。
(2)I\(_{ceo}\)的测量:K置于“2”的位置,此时基极开路,电池E及电表M(500μA或1mA档)串接在集电极与发射极间,M表的指示即为Iceo之读数。
(3) h\(_{FE}\)的测量:K置于“3”的位置,此时集电结加以反向偏压,发射结加以正向偏压,基极电流Ib=E/(R\(_{11}\)+R12)=20μA;串接在集电极回路的电表M拨至1mA档,由于h\(_{FE}\)=Ic/I\(_{b}\); Ic由电表M值接测出,故将M表的读数(以μA为单位)除以20即为所测h\(_{FE}\)的数值。如M用1mA档时,则hFE满档为50;若M为5mA档,则h\(_{FE}\)满档为250。
(4)校进:当K置于“4”的位置,线路处在校准状态,应在C、D两接线柱上外接一电子管毫伏表,并将其量程拨至10mV档,调节R\(_{6}\)使毫伏表指在10mV上,此时图(1)a、b两点之电压为1伏,这就为下步测量作好准备。
(5)h\(_{ie}\)的测量:K置于“5”,调节R10使M指1mA,则直流工作伏态为I\(_{c}\)=1mA,Vcb=6V。此时1000赫音频信号经由C\(_{6}\)、R6加到被测管基极。交流电流i\(_{b}\)=uabR\(_{9}\);如上述uab已经校准为1伏,故有:i\(_{b}\)=1V;500K=2μA;电子管毫伏表跨接在基极与发射极之间,直接测出被测管的输入端电压降ube,由于h\(_{ie}\)=Ube/i\(_{b}\);故当毫伏表指在10mV上时,对应之hie为5KΩ;余者类推。
(6)β测量:K置于“6”的位置,此时直流工作状态与测量h\(_{ie}\)时相同,故不须重调。交流输入电流仍为2μA;经被测管放大后的交流输出电流ic,可由流经R\(_{13}\)(=100欧)引起的压降Uce所测出;由于β=\(\frac{i}{_{c}}\)ib=u\(_{ce}\)/R13;i\(_{b}\),故当毫伏表指在30mV上对应之β为150;余者类推。
(7) 故障检查:当用作信号注入器检查收音机低频电路的故障时,可借用万用表的两根测试线,一根从接线柱B引到收音机的电池正极;另一根线一端接到接线柱A,另一端由收音机的输出级开始,逐次接到各级音频电路的半导体三极管的基极上试听,若该级性能正常,则扬声器发出1000赫的声音来,若无声,则说明该级存在故障。
零件与装置
此电路所用之全部元件均可从市场购到,其数值已标在图上,全部电阻可采用1/2或1/4瓦碳膜电阻,除R\(_{7}\)、 R8、 R\(_{13}\)须选用误差小于5%的外,余均无很严格的要求,误差在±10%以内的均可使用。C1、C\(_{2}\)、C3可用云母电容器,亦可用纸介电容器。 C\(_{5}\)、C7可用耐压10V的电解电容器,容量在30~100μF之间者均可使用,K为单刀6掷三层的波段开关,瓷的胶木的均可,或者用三个矿石收音机用的分线器改装也可以。B为普通半导体收音机用的级间变压器。
全部电路可以安装在一个木盒或铁盒内,尺寸没有固定要求,只要能把零件放下即可,图2给出一个参考尺寸。波段开关、电位器、管座,接线柱可参照图2的排列位置进行装置,图1虚线内的元件全部装在一块胶木接线板上,并将接线板固定在箱体底部。其余的零件尽可能焊在波段开关上,以免布线过长,电池的安装可以采用一般半导体收音机的方法,由于不经常取换,也可以将四节电池串联后,用夹板固定在箱体内,采用电池号数不限。

使用
当K置于第“5”位置时,应先调R\(_{1}\)0使M指在1mA,再进行hie的测量。另外,当进行I\(_{cbo}\)及Iceo测量时,为了防止电流过大将M表损坏,M的量程要先置于1mA档,然后才转置50μA档。测试结束后,应调节R\(_{6}\)直至电源断开。
简化线路
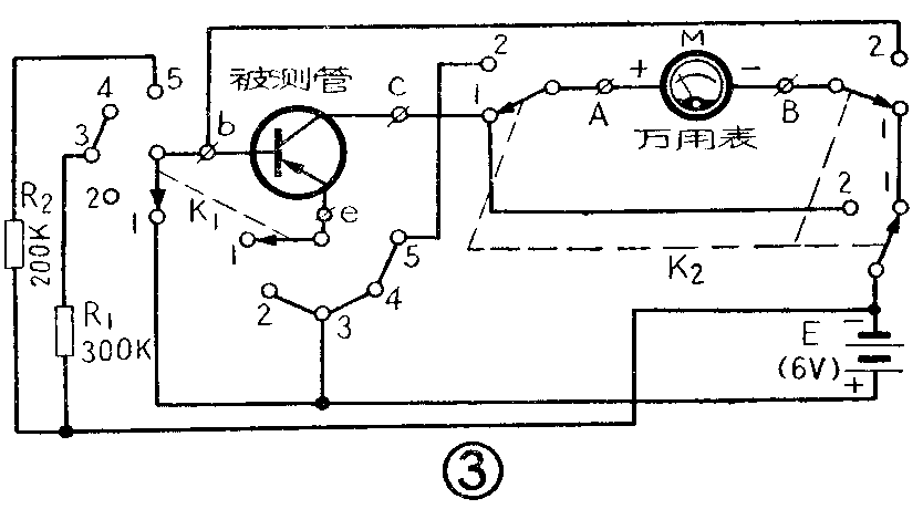
如果没有电子管毫伏表,又没有条件来装置一个图1所示的半导体管振荡器,那么可以将图1的线路简化为图3的形式,简化后的线路,只用两只普通的碳膜电阻、两个波段开关和四节电池,借助一块万用表便可进行I\(_{cbo}\)、Iceo、h\(_{FE}\)、hie等四个基本参数的测量。

这里采用直流增量法来测出交流参数h\(_{ie}\)。由于hie=\(\frac{△U}{_{be}}\)△Ib≈u\(_{be}\);ib,其中U\(_{be}\)为半导体管输入端直流电压降,Ib为基极直流输入电流, △U\(_{be}\)及△Ib 为二者的直流增量。在图3中当开关K\(_{1}\)置于“4”、“5”两不同位置时,将有不同的偏置电阻加到被测管基极,将得到两个不同的直流输入电流Ib'及I\(_{b}\)" ,而Ib'=\(\frac{E}{R}\)\(_{1}\)=6;320K=20μA;Ib"=\(\frac{E}{R}\)\(_{2}\)=6;200K=3,故△Ib=10μA。设△U\(_{be}\)为二次不同Ib时输入端直流电压降之差,则有近似关系式:
h\(_{ie}\)≈△Ube10μA。
由图可知,将K\(_{2}\)置于“ 2”上,M表拨至直流2.5伏档,则开关K1转到“4”、“5”二位置时所得M表二读数之差除以10μA,即为所求之h\(_{ie}\)。例如,设两次测出之读数分别为0.34V和0.31V,则hie=0.34-0.3110×10\(^{-}\)6=3千欧。
其他几项参数的测量见表二及前面所介绍的方法。(京伟莹)
参数 K\(_{1}\)位置 K2位置
I\(_{cbo}\)1 1
I\(_{ceo}\)2 1
h\(_{FE}\)3 1
h\(_{ie}\)4 2
5 2