防汛泵浦半导体自动控制器能够控制潮汛期间某些低洼地区的水位,使之不超过允许高度。它是利用水本身的导电性进行控制的,当水位升高到最大允许高度时,水与导线接触,接通水泵的电源,使水泵工作,把水排出;当水位降低到某一高度时,水与导线不接触,电路断开,水泵就停止工作。以后水位再次上升时,电路又接通,水泵又开始工作,如此往复循环,就能自动控制水位的高度。
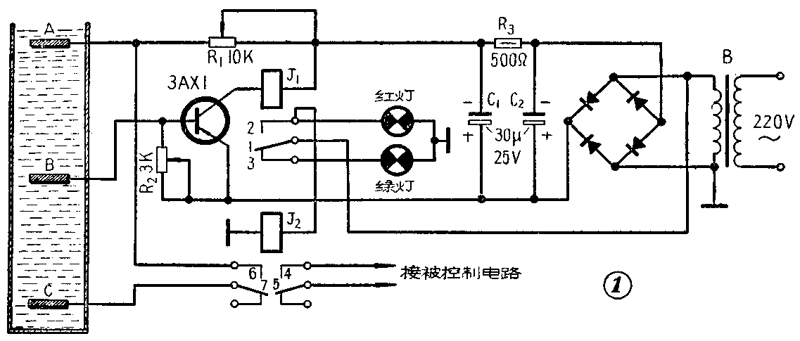
这个设备的电路如图1所示。它包括电源和自动控制电路两部分。电源变压器B把220伏交流电降压至12伏,再经桥式硒整流器整流,由C\(_{2}\)、R3和C\(_{1}\)所组成的П式滤波器滤波,转而成为15伏左右的直流电压,此电压就供给自动控制电路使用。如果没有交流电,这一部分也可以用电池来代替。

自动控制部分的传感元件,是用三根导线和电路连接起来的继电器的三个触头(用其他耐腐蚀的金属材料板也可以),这三个触头分别固定在绝缘胶木板上。A点与B点的距离视被控制的水位上、下高度而定,A导线接在电阻R\(_{1}\)的一端,B导线接在半导体三极管的基极上。当水位上升至A点时,由于水的导电性,A点与B点之间通路(实际上二者之间尚有一定的电阻值,但此值在该电路中可忽略不计),于是半导体三极管的基极通过电阻R2得到负偏压。这时集电极电流增加,这个电流将使高灵敏继电器J\(_{1}\)动作(触点1、2接通)。12伏交流电经继电器J1的触点1、2流过中间继电器J\(_{2}\)的线圈,使J2动作,J\(_{2}\)的触点4、5和6、7闭合。触点4、5闭合后,即接通水泵电源,于是水泵开始排水,水位随着下降。水位在下降过程中,只要不低于B点,水泵就会一直工作。这是因为触点6、7已经闭合,而B、C两点又是通流的,因此,虽然由于水位低于A点,使A、B之间断路,但半导体管的偏压并没有断开,并使继电器J1的触点1、2一直保持闭合,因而J\(_{2}\)的触点4、5也保持闭合,水泵电源一直是被接通的。当水位低于B点时,由于B、C两点间断路,所以偏流电压断开,这时集电极电流立即下降,J1的触点1、2断开,切断J\(_{2}\)的电源,于是J2的触点4、5和6、7均断开,水泵停止工作。当水位再次上升至A点时,又重复上述过程,这样水位就被控制在预先定好的A、B高度之间,达到了自动控制水位的目的。
水泵不工作时,一直是绿灯亮,水泵工作时绿灯灭,红灯亮。
这个设备所用的元件都是普通的。电源变压器可采用一般电铃变压器,J\(_{1}\)是直流电阻为3千欧的高灵敏继电器,J2可采用一般继电器(12伏)。硒整流片规格为23×23。
调整的时候,可在三极管的集电极上装一毫安表,适当调节电位器R\(_{1}\)和R2,以检验继电器J\(_{1}\)的动作电流。当集电极电流达7毫安J1仍不动作时,则需调节J\(_{1}\)的弹簧,直至能动作为止。这个仪器的面板图如图2所示。(陈继陶 沈金康)
