用塑料薄膜制成的雨衣、提包、票夹等用品,都是利用超高频电场对塑料进行加热而粘合起来的。产生这种超高频电场的设备就是超高频电子热合机。这种仪器通常都是相当复杂和笨重的,造价也很高,并且不易维修。最近,我们制成了一台轻便的超高频电子热合机。这台机器不但结构轻巧(不超过一架普通交流五灯收音机的重量),而且是全部采用普通的零件。因此。它的造价低廉,使用起来也比较方便。尤其是在服务性行业里,用它修理塑料制品是十分适宜的。对某些工厂来说,也可以用它来进行塑料包装袋的封口,或进行其他超高频电场加热的试验。
这台机器可以用来粘合从0.1毫米厚的薄膜到将近1毫米厚的人造革,效果很好。我们试验它的性能时,曾把8层0.2毫米厚的聚氯乙烯薄膜一次“缝”合起来和把两层将近1毫米厚的聚氯乙烯人造革“缝”合起来。
缝合塑料的过程
通常的塑料薄膜都是热塑性的,遇热就会软化和发粘。因此,可以利用加热的办法进行粘合。但是却不能用电烙铁等加热器具进行加热。因为用电烙铁去烫塑料时,热量要从外部传向内部,结果,还没等到内部受热,外部就已经被烫坏了。利用高频电场进行加热,能很好地解决这个问题。

在图1中,热合滚轮和固定极板分别接到高频电源的两端,这时在它们之间就形成了一个相当强的高频电场。在高频电场的作用下,被热合滚轮压住的那一小部分塑料薄膜就均匀地发热而变软;再加上受到滚轮的压力,这两片塑料薄膜就粘合到一起。
由于滚轮和极板都是冷的金属电极,所以它们不但不会烫坏塑料表面,而且还能吸收塑料表面的热量,降低表面的温度。这样塑料就不会粘到热合滚轮或固定极板的表面上,因此即使粘合很薄的薄膜也没有什么困难。
进行粘合时,只要用手拿着热合滚轮上面的胶木手柄,让滚轮滚过需要进行粘合的部位即可。
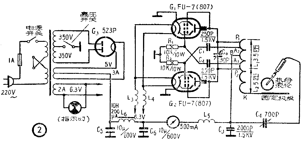
电路

全机电路如图2所示。电子管G\(_{1}\)和G2接成串联馈电的推挽式自激振荡器,作为热合滚轮与固定极板的高频电源。振荡回路由线圈L\(_{1}\)和电容C0组成,线圈L\(_{2}\)作升压用。电子管G1和G\(_{2}\)本来是束射四极管,现在都接成三极管使用,这样可以简化电路。
栅极取得的反馈电压的强度是可以调整的,只要改变A\(_{1}\)2两接点在线圈L\(_{1}\)上面的位置即可。R1和R\(_{2}\)分别为电子管G1和G\(_{2}\)的栅漏电阻,C1和C\(_{2}\)为耦合电容。
为了防止高频电流进入电源供给部分,在灯丝电路中串接了高频扼流圈L\(_{3}\)和L4;在屏极回路中串接了由高频扼流圈L\(_{5}\)和电容C3组成的滤波器。平均屏流的大小,可以通过接在屏极电路中的毫安表加以监视。
振荡器所需的屏极直流高压,是由电子管G\(_{3}\)进行全波整流以后供给的。低频扼流网L6和电容C\(_{5}\)、C6组成了电源滤波器。
振荡器的高频电压由B点和K点之间输出。固定极板直接和K点相接,热合滚轮则通过串联的可变电容C\(_{4}\)和B点相接。改变电容C4的大小,可以改变高频电场的强度。
结构和安装

图3是整个机器的外观和机壳的结构。其中,底板和面板均用1毫米厚的白铁皮做成;上方和测方的护板,均用2毫米厚的夹布胶木板做成,并开有长圆形的通风孔。

热合滚轮的具体结构如图4所示。轮子表面的齿状花纹是用“滚花刀”在车床上加工而成。高频电流是通过支持轮子的轴心而加到滚轮上去的。
线圈L\(_{1}\)和L2用直径为4.5毫米的裸铜线绕成。在绕制线圈以前,需要把铜线进行“退火”处理(即放到炭火中烧红以后,使之慢慢冷却),使它变得比较柔软以便于绕制。节了提高它的导电性以及防止表面因氧化而引起接触不良,铜线的表面最好镀银。若没有条件镀银也要镀锡。

线圈的结构、按线方式和支持方式如图5所示。线圈和电路都是通过可以移动的接线夹连接起来的,各接线夹的结构都和接点B的上端相仿。支持线圈的绝缘板,需要采用高频性能较好的“有机玻璃”。电容C\(_{0}\)的片间距离不宜小于1毫米。
高频扼流圈L\(_{3}\)和L4,都是用直径0.8毫米的漆包线在外径8毫米的瓷管上密绕30圈而成。高频扼流圈L\(_{5}\)是用直径0.3毫米的漆包线在外近8毫米的瓷管上密绕30圈而成。电源变压器可以采用50瓦扩音机的电源变压器,也可以按照电路中所给的电压和电流自行绕制。电子管管座都要采用瓷质的。

零件在底板上的布置如图6所示。需要注意,可变电容C0\(_{和}\)C4都必须对底板绝缘。
热合滚轮所用的引线和其他高频通路中的接线,都需要采用橡皮包皮的、直径较大的合股软线。高频部分的按线应力求简短,并避免重迭相交。在穿过金属底板时,底板上应该留出较大的开孔,井用有机玻璃板使导线的外反离开穿线孔的边缘。
调整和使用
A\(_{1}\)2两接点在线圈上的位置对电子管的工作状态有很大影响。A\(_{1}\)的位置大约与接点P2相距0.5圈,A\(_{2}\)的位置大约与接点P1相距0.5圈。适宜的位置可以按下面的要求进行调整:当热合滚轮远离固定极板而不工作时,屏流应该在80-100毫安之间,同时电子管G\(_{1}\)和G2的栅极偏压应该大体上相同。当热合滚轮进行工作或与固定电极短路时,屏流的数值不应超过250—300毫安。
如果接通电源以后就发现屏流大于300毫安,那就表明电路或元件存在问题而没有产生振荡,需要立即切断电源进行检查。
我们用一只6.3伏的小电珠和一圈导线接成一个拾电圈,放到离L\(_{1}\)端部约30-40毫米处就可以看到灯泡发亮。利用这个灯泡的亮度,也可以帮助我们进行调整。
可变电容C\(_{0}\)的数值放得太小,会使振荡的强度和稳定性下降,放得过大则会降低报荡频率。这台机器的振荡频率约在40-60兆赫之间。
当我们粘合较薄的塑料薄膜时,需要把可变电容C\(_{4}\)向减小的方向转动,以降低高频电场的强度,避免烫破和击穿。如果经常都是粘合较薄的塑料薄膜,最好还是把接线夹K向L1方向移动,以降低电压,这样更容易防止击穿。
我们已以用这台仪器给一些电子设备缝制了塑料防尘套,也经常用它来修补塑料制品,效果都很好。如果把这台仪器的热合滚轮改装成平板形,还可以用它来进行各种高频介质加热的实验。(吴葆仁)