大家知道,在一般的电子管放大器中,电子管的屏极是用直流电源供电,并要求放大器正确地放大输入信号的波形。但在测量,自动控制和调整技术中,特别是远距随动传动系统(例如雷达的目标自动跟踪系统)中,应用很广的一种电子放大器,却用交流电源对屏极供电,并且所需要的输出不是被放大信号的波形,而是电压或电流的平均值,同时这个平均值的大小可以随着输入信号的相位而变化。这种特殊的放大器叫做“相敏放大器”。


图1示一最简单的相敏放大器,它是用一个电子管组成的单级放大器。电子管的屏极电源是一交流电压e\(_{a}\),栅极上有直流偏压Eg和交流信号电压ug。通常屏极交流电压的频率和栅极交流信号电压的频率相同。在工作过程中,只有当电子管的屏极电压为正时,也就是在e\(_{a}\)的正半周内,电子管才能导电。在ea的负半周内,不论栅极电压是大是小,电子管都没有屏流,即i\(_{a}\)=0。如果栅极所加信号电压ug和e\(_{a}\)同相(图2a),则在ea的正半周内栅压最高,屏流i\(_{a}\)的平均值也最大。如果ug不和e\(_{a}\)同相,而是落后一个角ф(图2b),那么,和ea相对应的栅压就较低,因此屏流i\(_{a}\)的平均值也较小。很明显,相位差ф越大,和ea正半周对应的栅压就越低,i\(_{a}\)的平均值就越小。直到ug比e\(_{a}\)落后180°,即两者反相时,电流ia的平均值达到最小(图2c)。u\(_{g}\)进一步落后时 (图2d),ф大于180°,相当于ug领前于电压e\(_{a}\)的相角为ψ,这时ia的平均值又增大了。由此可见,对于图1的电路在栅极信号振幅一定时,若改变屏极和栅极交流电压之间的相位角ф,则电子管屏极电流半波整流波形将发生相应的变化,亦即屏极电流平均值也在一定范围内(从极大值到极小值之间)增大或减少。屏极电流平均值I-\(_{a}\)与相位角ф之间的关系曲线见图3。

在上述放大器中,借屏极和栅极交流电压之间相位的改变来调节屏极电流输出的这种特性叫相敏性,其中电子管起着相敏元件的作用。又因为放大器对输入信号同时具有放大和整流作用,所以一般也称它为相敏放大整流器。在实际使用中这种放大器的负载多为电机的激磁绕组,磁放大器的控制绕组、继电器的线圈以及其他电磁机械。通常可借栅极信号电压振幅的改变——振幅控制或借栅极和屏极交流电压之间相位的改变——移相控制来调节放大器的输出。
上述电路由于结构简单,所以在测量、控制和调节技术中获得了应用,图4所示的相敏电子继电器就是一例。

图中放大器的负载为继电器的线圈。当无信号输入时,继电器中有一定电流,使常闭接点断开,而常开接点尚未闭合。当栅极输入一个与屏极电压同相的交流电压时,由于屏极电流增大,常开接点闭合,接通执行机构的电路;反之,当栅极送入一个与屏极电压反相的信号时,由于屏极电流小于继电器的动作电流,此时,常闭接点闭合而常开接点断开,于是接通另一执行机构的电路。
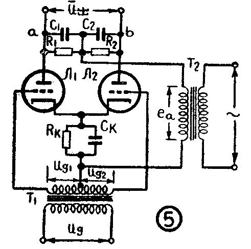
上述简单相敏放大器的性能还不够完善,它的输出电流脉动较大,输出功率较小,所以在自动控制中,特别是随动传动系统中更广泛地应用另一种相敏放大器——差动相敏放大器,其接线图如图5所示。

由图5可知,交流输入电压u\(_{g}\)通过一个次级线圈有中心抽头的变压器T1,变换成两个相位相反的电压,分别加到电子管Л\(_{1}\)和Л2的栅极上,屏极交流电压用变压器T\(_{2}\)供给。在屏极电压为正半周时,两个电子管导电,在负半周时,两电子管均截止。图中RKC\(_{K}\)是供给两电子管的直流偏压用的。

设两个管子特性相同,且R\(_{1}\)=R2=R\(_{a}\)。当ug=0时,流过电阻R\(_{1}\)和R2的是大小相等而方向相反的半波整流电流(见图6.a)。这时,因在整个周期中两个管子的屏极平均电流I-\(_{al}\)和I-a2相等,故其输出电压U-\(_{出}\)= I-a1R-\(_{a}\)-I-a2R\(_{a}\)=0。
当u\(_{g}\)≠0时,如果ug1与e\(_{a}\)同相,而ug2与e\(_{a}\)反相,这时,电子管Л1的电流增大,而Л\(_{2}\)的电流减小,其波形如图6.b所示。因I-a1R\(_{a}\)>I-a2R\(_{a}\),于是在输出端有电压输出,且b点电位较a点为高。同理,如果输入信号电压ug反相时(亦即u\(_{g1}\)与ea 反相),不难看到,输出电压极性将相反,即这时a点电位较b点为高。如果输入信号电压与屏极电压相位相差90°,比如u\(_{g1}\)较ea落后90°(这时u\(_{g2}\)领前90°)时,由图6.c可知,电流ia1和i\(_{a2}\)波形包络的面积相等,故在整个周期中电流的平均值相等,于是U-出=0。
差动相敏放大整流器的优点是脉动较小,和单级相敏放大器比较,在电源电压不变时,负载电流强度增加一倍,故输出功率得以提高,相敏特性也获得了改善。

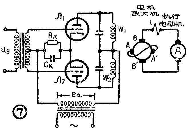
由于这种放大器具备上述特点,故它在随动传动系统中获得了广泛的应用。图7为一用相敏放大器和电机放大机一起来控制执行电动机的例子。电机放大机是一种特殊结构的直流发电机,它由另一交流电动机(图中未画出)拖动。它的一对电刷AA′直接短路,而另一对电刷BB′输出直流电压。L是放大机的补偿线圈。W\(_{1}\)和W2是放大机的激磁绕组。这两个绕组所产生的磁通稍有变化,BB′两端就会有很大的电压变化。相敏放大器的负载就是电机放大机的差动激磁绕组W\(_{1}\)和W2,在激磁系统未饱和时,两个激磁绕组中因流过反向的电流,故激磁系统中的合成磁通与两个绕组的安匝数之差成比例。借助于输入信号的幅度和相位的改变,即可改变W\(_{1}\)和W2所产生磁通的方向和大小,相应地改变了BB′两端的输出电压,从而控制执行电动机的转向与转速。(袁先志)