超外差式收音机中频放大器的通带宽度和选择性,一般用振幅——频率特性曲线来表示(见图1)。这条曲线表示在中频放大器输入信号幅度不变的条件下,其输出信号的幅度随频率而变化的情形。

中频放大器的振辐——频率特性的好坏,除了决定于中频变压器等元件的质量以外,还和调整有很大关系。按通常的情况,在中频变压器的输入端加入中频调幅信号,而以扬声器或电压表作为输出指示,这样调出来的中频系统很难达到高质量的要求。
要解决这个问题,最好在调整时采用一架中频扫频振荡器和一架示波器,这两者结合起来使用,能够在示波器的屏幕上直接显示出中频放大器的振幅——频率特性曲线,因而能直观地看到曲线的变化情况和结果。
扫频振荡器的任务是产生振幅不变的信号,信号的频率以465千赫为中心而不断地来回变动,即产生所谓“扫频”作用。

产生“扫频”作用的方法很多,本文介绍的是一种利用改变振荡器线圈电感的方法。振荡器是采用普通哈特莱振荡电路(见图2),其振荡频率F由L和C的数值来决定F=1/2π\(\sqrt{LC}\)。当电感L改变时,振荡频率也跟着改变。我们知道,加磁心的线圈,当磁心的导磁率改变时,电感量就会改变。因此,假如我们人为的将磁心的导磁率降低(例如加一个磁场),就能改变线圈的电感量。图3表示这个仪器的振荡线圈的结构。磁心是用三个M4铁淦氧磁环迭成的(图3a),磁环外径为5.5毫米,将振荡线圈绕在磁环上,共80圈,在40圈处有一抽头。导线采用直径为0.12毫米的双丝漆包线。线圈绕组应只绕在1、3两象限,而空出2、4象限以免妨碍安装。取日字形GⅠ14型硅钢片一付(其中心臂宽度是14毫米),迭厚14毫米,将中间一臂“Ⅱ”切去一段(见图3b),形成一个空隙,其长度等于铁淦氧磁环外径,然后将振荡线圈紧紧塞在这个空隙里,并用胶粘牢。磁化线圈是由两个绕组串联而成,每个绕组用直径1毫米左右的漆包线绕3000匝,绕法与普通变压器一样,绕好后套在硅钢片的而侧臂“Ⅰ”及“Ⅲ”上(见图3C),套装时应注意使磁化线圈的两个绕组在硅钢片中心臂上产生的磁力线方向相同。


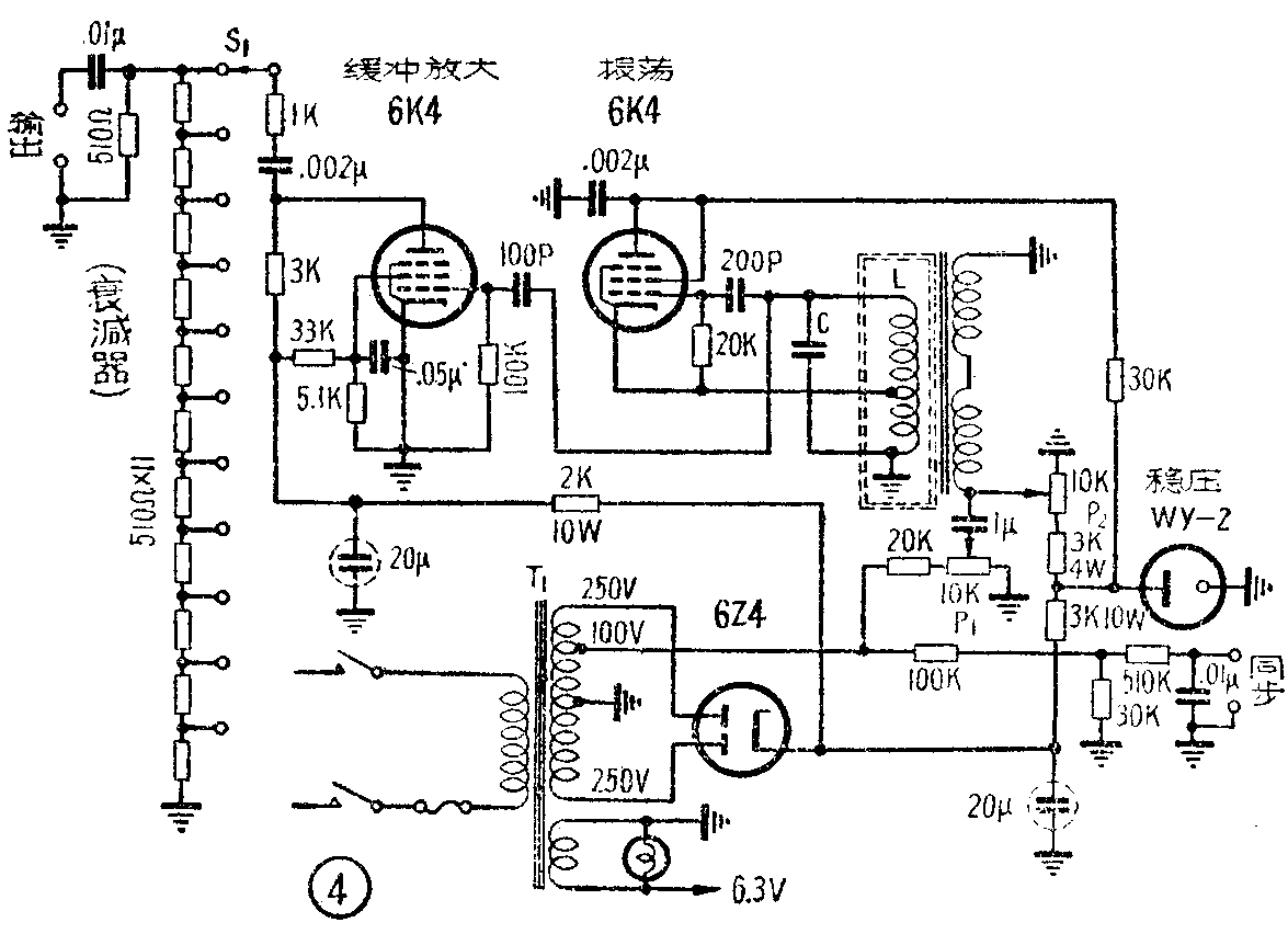
全机电路图如图4所示,由图可见,流过磁化线圈的电流是两部分,一部分是频率为50赫的交流电流,它由电源变压器次级线圈100伏抽头处引出,经20千欧电阻及10千欧电位器(P\(_{1}\)),再通过1微法隔直流电容进入磁化线圈。由于这个交流电流的作用,使铁淦氧磁环的导磁率不断变化,因而使振荡线圈的电感值也发生相应地变化,使振荡器的频率不断改变,即产生扫频作用。不难看出,调整电位器P1能够改变这个电流的幅度,从而改变扫频的宽度,所以P\(_{1}\)称为扫频宽度控制器,旋至2/3时大约就能有±40千赫的带宽。另一部分电流是直流电流,它由整流管6Z4的阴极经3千欧电阻至充气稳压管WY—2,使成为稳定的105伏,然后经3千欧电阻及10千欧电位器(P2)至磁化线圈。调整P\(_{2}\)能改变通过线圈的直流分量,从而使L的电感量跟着变化,因此振荡器的中心频率也就改变了,所以它叫作中心频率校正器。在调整收音机中频放大器时,它应该校准在465千赫。这个直流分量除了能够校正中心频率以外,同时还起偏磁电流的作用。因为当交流磁化电流近于零时,它与导磁率的改变不完全是成线性的,因而使同样数量的正负电流变化,所引起的频率变化不相等。有了偏磁电流,就克服了这个缺点。
稳压管WY—2是必须要加的,不然电源电压的变化就会引起中心频率的漂移。
振荡器的输出信号经100微微法电容交连至6K4缓冲放大器,这个信号电压大约有15伏左右(用高频电子管电压表量有效值)。缓冲放大器只起隔离外界负载影响振荡器频率的作用,并不需要有放大作用。因此帘栅电压用得很低,只有15伏左右。缓冲放大器的输出信号经0.002微法交连电容及1千欧隔离电阻至衰减器,它用一个单刀十掷开关S\(_{1}\)控制输出信号的强弱,最大输出约为1.2伏。
为了使示波器上的影象稳定不动,还可使仪器输出同步信号。同步信号的作用是使示波器的扫描电压(锯齿波电压)频率与扫频振荡器中的通过磁化线圈的交流电流频率同步,即当扫频振荡器的频率在一端时(最低端或最高端),示波器开始扫描;当振荡器频率变至另一端时,示波器也刚好扫到另一端。同步信号电压是从电源变压器100伏抽头处引出,经100千欧与30千欧的分压电阻降压,然后交连至输出端。若扫描电压和扫频振荡器的调制电压频率相同而相位不同,在示波器上就会产生一个畸形的光迹(如图5a),这时必须略微改变510千欧电阻或0.01微法电容的数值,直至示波器上能看到一个正常的波形(如图5b)为止。

振荡回路电容C的数值要经实验而定,这是因为振荡线圈L的电感量会随硅钢片的质量、铁淦氧磁环的质量,以及装配后缝隙的大小而有较大的变化。所以最好能在装配完毕后,将P\(_{2}\)旋至1/2处 ,将P1旋至最小。然后直接测一下L的电感量,根据公式
C(微微法)=\(\frac{25.3×10}{^{6}}\)L(毫亨)·f2(千赫)
计算一下L应有的C值(f取465千赫),通常C约为180微微法左右。
制作这种仪器时,所用各种电阻、电容器数值并不十分严格,电源变压器输出电压略有上下也没有很大关系,唯有电位器P\(_{1}\)、P2必须选用质量较好的,这是因为有磁化线圈的电流通过它们,前面已经谈到,这个电流决定着扫频振荡器输出信号的频率。这两个电位器的瓦特数也要选得大些,否则电位器的阻值也会因本身的发热而发生变化,从而使振荡器的中心频率产生漂移。
电源变压器可采用普通五灯收音机的电源变压器,但次级线圈要按图4的要求改绕一下。

整个仪器的零件排列位置及底板结构要求是不严格的,可以装在一个五灯收音机的底板上,其面板上的各旋钮布置可参考图6。但是要注意磁化线圈的硅钢片框夹与螺丝必须用铜的或铝的,否则就会形成磁短路面影响扫频宽度,它们在底板上安装时也需要架起来,不应紧贴着底板。

这个仪器的使用很简单,连接如图7,经0.005微微法电容将扫频信号馈送到收音机中频放大管栅极,然后用一条屏蔽线将检波管的负载电阻(通常是音量控制电位器)的输出信号引至示波器Y轴输入端(即垂直放大器输入端);如果收音机有电眼指示管,可以不用拆开机器而从电眼指示管栅极将信号引出;屏蔽线的外皮接至收音机和示波器的接地端,将同步信号接至示波器的X轴输入端,示波器同步选择开关置于外同步位置。适当调整示波器的各控制旋钮,使屏幕上显示出一个幅度大小适于观看而又稳定不动的曲线。调整收音机第二中频变压器的磁心位置,使曲线幅度最大而对称。然后将扫频信号改接至变频管栅极,依上述方法及要求反复调节第一中频变压器及第二中频变压器的磁心,调好以后用蜡封固。
这部仪器只能从中频放大器的振幅——频率特性曲线两肩的斜率来估计它的选择性好坏,同时也只能从曲线顶部圆钝的程度来估计通带宽度是否符合要求,而不能得出精确的结论。但对一般的修理工作者和无线电爱好者来说,这样简单的仪器已经能满足要求了。(沈铭宏)