行(水平)扫描输出级
比起场扫描输出级来,行扫描输出级有如下特点:①由于频率高(15625赫),所以行偏转线圈的电感L比电阻r的作用大得多,可以忽略r的影响。又因为行返程时间非常短,所以分布电容不能忽略,于是行偏转线圈可以简单地看成是一个LC并联谐振回路;②行扫描系统所消耗的功率很大,约占整个电视机的1/3左右,因此怎样减少损耗、提高效率是行输出级的重要问题;③这里不采用电阻阻尼,因为它在行的返程和正程都无调地耗费能量,因而增大了行输出管的电流;此外行扫描的返程时间要求比较短,采用电阻阻尼不能满足要求。因此必需使用二极管阻尼。这样既可大大提高效率,又可缩短返程时间;④在工艺和结构上,行扫描输出级要比场扫描输出级复杂得多,稍有不当就可能引起更多的能量消耗和偏转电流的畸变,其中特别是要注意输出变压器和偏转线圈的匹配,以及它们的结构、耐压和屏蔽等问题。

行扫描输出级的基本电路如图11a所示,其栅极输入电压U\(_{gk}\)、偏转电流iLK和偏转线圈L\(_{k}\)两端电压的波形分别如图11b,c,d所示。这个电路的基本工作原理在本刊今年第1期第4页有详尽的叙述,请参考。这里结合在电视机中的应用再扼要谈一谈。
工作过程大致可分以下三步来分析:
1.返程扫描(t\(_{1}\)~t3):在行扫描输出管的栅极加有锯齿脉冲形或锯齿形控制电压(图中的U\(_{gk}\))。在t1时,脉冲变到负值,使输出管截止。L\(_{k}\)C回路中将产生自由振荡。偏转线圈Lk中的电流在t\(_{1}\)~t3时间内由正最大值变到负最大值。于是电子束由光屏的右边返回左边(指面对电视机正面而言),完成扫描的返程。与此同时,扫描线圈两端也形成了大的正向脉冲电压,其用途将在后面谈到。
2.正程前段扫描(t\(_{3}\)~ta):如果没有阻尼二极管,电流i\(_{LK}\)在时间t3以后将按照衰减式自由振荡曲线变化下去。但由于二极管的存在,当偏转线圈两端电压变到等于-E\(_{c}\)时,将抵消二极管的偏压而使它导电。二极管的很小内阻并联在LkC回路上,对回路产生阻尼作用,使自由振荡停止。因此在t\(_{3}\)以后,线圈电流iLK(这时即为i\(_{D}\))将如图示由负值逐渐增大到零(开始段近似直线)。这使得电子束由光屏左边向右偏动(扫描),完成正程扫描的大约前一半行程。这个电流也对电容器C1充电,使建立二极管的偏压E\(_{c}\)。
3.正程后段扫描(t\(_{a}\)~t1′):到t\(_{a}\)时,输入端的脉冲电压Ugk变到正值,输出管开始导电。在偏转线圈上产生了新的逐渐上升的电流i\(_{a}\)。这时iD还未停止,所以i\(_{a}\)好像起了“接力”的作用,使得电子束继续向右偏转,直到t1′为止。于是完成了正程扫描的后一半行程。
从图上可看出,i\(_{D}\)的后段和ia的初段都是弯曲的,但它们的方向刚好相反,因此相互补偿,使偏转线圈中的总电流基本上按直线性变化。只要适当选择时刻t\(_{a}\)和Ugk的波形,上述补偿总是能实现的。
此后的过程将重复进行。

为了使行偏转线圈和输出管匹配,通常需要使用降压的输出变压器,如图12所示。对输出变压器的质量要求很高,既要求效率高、分布电容和漏感小,还要有足够的绝缘强度。由于自耦式变压器基本上能满足这些要求,而且尺寸小,制造较简单,所以被毫无例外地采用。为了减少磁滞和涡流损耗,铁心通常采用П型铁淦氧磁体,导磁率约在400~800左右。

为了进一步提高行扫描输出级的效率,上述阻尼管的偏压E\(_{c}\)(图11,a)应该加以利用。现代最新式的所谓“电源反馈的二极管阻尼式电路”就是根据这一原则而设计的。图13,a是将图12的电路改接后而得到的新电路;而图13,b则是现在最流行的采用自耦变压器的电源反馈二极管阻尼式行扫描输出级电路。它的主的特点是:阻尼管电流对C1充电而产生的直流电压(相当于图11,a中的E\(_{c}\))被串联地迭加到电源E上去。这样就可以把输出管屏极电压由E提高到E+Ec。E\(_{c}\)通常称为“提升电压”;而电容C1则称为“升压电容”。提升电压的数值约在300~400伏之间,它和大约250伏的E相加,使得输出管的屏压高达600伏左右,因之使偏转电流也增加了一倍左右。由此可见,这种电路的效率非常高,而且在返程中所产生的脉冲电压幅度也大增,这对产生显像管第二阳极高压来说也是有利的。此外,行输出级提升后的电压还被送到显像管的加速极(或者还加到第一阳极),以及场扫描振荡器等附加负载去(图13,b)。在这种情况下,供电电源是这样工作的:电路电流的直流分量从低压整流器经阻尼管流到输出管(及其他附加负载);而升压电容器C\(_{1}\)只通过交流分量。这个交流分量是沿不同方向轮流通过C1的阻尼管电流和输出管电流所组成(C\(_{1}\)被阻尼管电流充电后,再通过输出管而放电)。
和场扫描中的垂直幅度调节方式不同。这里不采用改变输入电压大小的方法来调节光栅的水平幅度(见上期第8页),因为这种方法会使行输出管的工作状态发生变化,而且影响扫描的直线性。一般采取如图13,b中所示并联一个电感L\(_{a}\)(调宽线圈)。改变La的大小就可以改变它对偏转线圈的分流大小,从而使偏转电流增大或减小,使扫描光栅的水平尺寸也随之改变。
为了使输出级的工作更加稳定,通常把栅极输入电压箝位于栅压为零处。也就是说,在栅极控制电压的最大正值时要产生栅流,并形成栅漏偏压。此外,为了在没有输入电压时(例如水平扫描振荡器未起振荡或因有故障而停止振荡时)防止输出管因屏流太大而被损坏,还另外供给一定的保护偏压,它可采用阴极自给形式或固定偏压形式。
行偏转线圈的两个绕组(L\(_{1}\)和L2)应该严格一致:不但要求它们有相同的线径和圈数,而且两绕组本身的分布电容和各自对地之间的杂散电容也应相同。其中,两绕组的分布电容基本上相等,可不考虑。但它们对地的杂散电容(图中的C\(_{t1}\)和Ct2)则不相同,因为C\(_{t1}\)是并联在两个绕组上的(L2下端接乙+,对变流来说等于接地),但C\(_{t2}\)则仅并联在L2两端。因此,显然绕组L\(_{2}\)上的等效并联电容比L1上的大,结果使两绕组的参数不相同。这可能产生使电子束垂直偏移的分量使扫描线左端出现曲折的波纹,图像也将发生畸变。为了消除这种不平衡的影响,通常把行偏转线圈两绕组和行自耦变压器的两部分圈数相等的绕组(图中的1—3和3—4)相接,也就是将3和3′相连。这样一来,由于绕组1—3和3—4相等,所以它们上面并联的分布电容C\(_{t4}\)和Ct3基本上是相等的,而C\(_{t3}\)、Ct4也是分别和偏转线圈的两部分绕组L\(_{1}\)、L2并联的,它们比上述对地杂散电容所形成的等效并联电容大得多,所以并联到偏转线圈的两部分绕组上的电容可以大致认为相同。这就达到了平衡的目的。
对输出管和阻尼管的要求
对行扫描输出管有一些特殊要求:①输出管屏极加有数千伏脉冲高压,因此必须使用五极管或电子注功率管,使得在栅极加不大的负电压就能使它截止;②要求输出功率很大,而且在小屏耗下给出较大的电流;③能耐高压,故屏极应从管顶引出;④电子管屏流很大,故要求能耐高温。输出管一般采用6Р13Р和EL81等。
对阻尼管的要求是:①能够通过大电流;②极间电容小;③返程时脉冲电压很高,管子的灯丝又多接地,故要求灯丝阴极间耐压高。
高压的产生
显像管的第二阳极上,通常要加以高达10~15千伏的直流高压。在现代的电视机中,它都是利用行扫描返程时偏转线圈上所产生的脉冲电压(图11,d)经升压和整流后取得,其电路如图13,b所示。由于显像管电流仅100微安左右,因此其功率甚小,即使取自行扫抽电路,也不致影响它的工作质量。整流电路通常为半波式。整流管的灯丝电压也取自扫描电路,其绕组只需一圈,为了降去多余电压,常串入一只小电阻(这种电压是脉冲的,不能用普通电表来测量)。这种电路比一般电源电路有下列几个优点:①简单,而且经济实用;②当行扫描中断时,高压自动消失,显像管因之得到保护;③由于被整流后的波纹频率很高(15625赫),故滤波设备可以十分简单,只需一只电阻及一只数百微微法的电容即可,有时甚至可以不要外加电容器,而仅靠显象管本身内壁导电膜和外部导电膜之间形成的电容就行了;④由于内阻大,电流小,故比较安全。
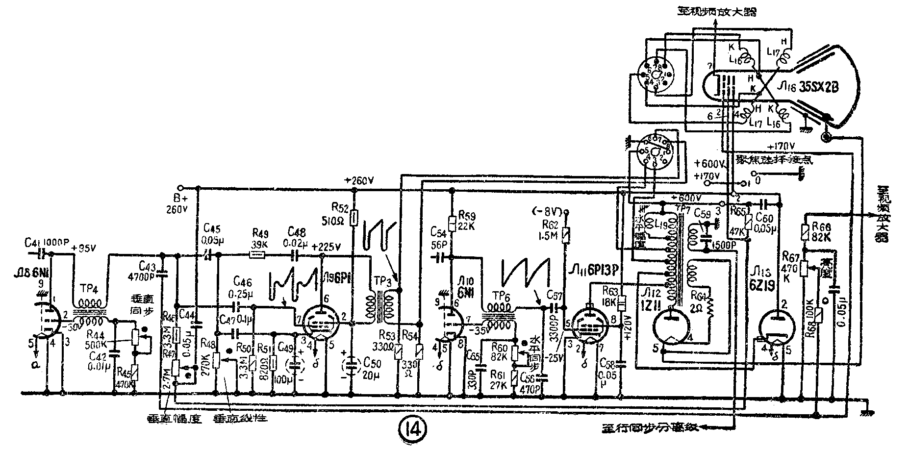
实际电路

图14为北京牌电视机的扫描部分。其中场扫描部分由Л\(_{8}\)的右边三极管及Л9构成。Л\(_{8}\)(6N1)右边三极管构成场扫描控制电压发生器,它的电路形式和图3,a是一样的(见上期第8页)。振荡器采用间歇振荡电路,TP4为场振荡变压器。栅极电路的C\(_{42}\)、R44及R\(_{45}\)供给振荡器的栅漏偏压。在管子截止时,电容器C42通过R\(_{44}\)及R45慢慢放电。调节R\(_{44}\)可以改变放电时间的长短,因而改变振荡频率。因此,R44就是垂直(场)同步调节器。由于场同步分离级经C\(_{41}\)送来的场同步信号是负极性的,所以应该加到屏极去进行同步。在振荡器的屏极电路所接入的放电电路中,R46和R\(_{47}\)组成充电电阻(相当于图3,a中的R)。改变R47,可以改变充电速度,从而改变了锯齿电压的幅度,结果使光栅的垂直高度改变。所以R\(_{47}\)就是垂直幅度调节器。放电电容(图3,a中的C)是由C45和C\(_{47}\)组成(C47兼作反馈元件,如下所述)。在它们上面产生的控制电压通过耦合电容C\(_{46}\)及栅漏电阻R50加到场扫描输出管的栅极。由于场频很低,故C\(_{46}\)及R50要用得很大,以获得良好的低频响应。放电电路所需直流电压通过R\(_{65}\)和C44的阻容滤波器取自行扫描输出级被提升后的乙电(即E+E\(_{c}\))。由于这里要滤除的只是提升电压(Ec)上频率较高的行频纹波,因此C\(_{44}\)只需0.05微法;并且不用接底板而接到B+上去,这样对C44的耐压要求较低。
Л\(_{9}\)(6P1)为场扫描输出级,TP3为场输出变压器,其次级通过八脚插头的接点“7”、“8”及“6”接到场偏转线圈L\(_{16}\)上去。R53和R\(_{54}\)为两只阻尼电阻。输出级屏极及帘栅极电压由B+经去耦滤波电阻R52和电容C\(_{5}\)0供给。R51及C\(_{49}\)供给阴极自给偏压。输出级还从变压器初级加负反馈以改善直线性,其电路与图10的类似。其中C48、R\(_{49}\)、C47和R\(_{48}\)构成反馈网络(反馈到放电电路,因而也是加到栅极)。由于反馈的结果,使得栅极真正的输入电压波形像图14中那样具有下凹抛物线形分量。改变R48,就可以改变反馈大小,因而改变了图像的垂直线性。所以R\(_{48}\)就是垂直线性调节器。输入端需要有锯齿脉冲波,其中的负脉冲也是由反馈电路形成的。反馈除取自屏极外,还取自阴极,因为C47的右端和阴极相接。结果,R\(_{51}\)C49上的为下凹抛物线形电压,对输入电压波形也有一定的影响。这一反馈可以消除阴极电容旁路不足对线性的不良影响,因为C\(_{49}\)虽大至100微法,但在50赫时旁路还是不足,这一作用对线性还是有害的。其实,上述电路布置的更直接的解释是:把放电电路不接地而直接接阴极,因而把阴极偏压电路从栅阴回路中旁路掉。采用反馈后,输出的场偏转电流线性较好。
最后,C\(_{43}\)和R68(包括R\(_{67}\)的一部分)形成一微分电路把电路上的锯齿脉冲电压微分后变成一负脉冲电压,加到显像管栅极作附加消隐用(见1963年12期9页)。
行扫描电路由Л\(_{1}\)0的右边三极管、Л11和Л\(_{13}\)构成。Л10的右边三极管构成行扫描控制电压发生器。振荡器也和场扫描中一样,采用间歇振荡器。TP\(_{6}\)是行振荡变压器。而C55、R\(_{6}\)0和R61供给栅漏偏压。R\(_{6}\)0是水平(行)同步调节器。通过C54送来的负极性行同步信号加到电子管屏极。放电电路由R\(_{59}\)和C56组成,其中R\(_{59}\)是充电电阻(相当于图3a中的R),而C56是放电电容(图3a的C)。在C\(_{56}\)上形成的电压波形是锯齿形电压,如图14中的波形所示。这个电压通过耦合电容C57加到行输出管Л\(_{11}\)的栅极。R62则为栅漏电阻。行输出级的电路结构和图13,b是完全一样的,输出管Л\(_{11}\)采用6P13P(6П13C)。R63为其帘栅极降压电阻。C\(_{58}\)为旁路电容。栅极偏压一方面主要由栅流形成(栅漏偏压),另一方面经R62从负压整流电源取得-8伏的固定偏压作保护偏压之用。TP\(_{7}\)为自耦式的行输出变压器,其中两个接头通过八脚插座的接点“5”和“3”接到行偏转线圈L17;此外还有一个专用抽头通过接点“4”而和L\(_{17}\)的两个绕组的连接点相接(相当于图13,b中的33′)。L19为水平幅度调节线圈。Л\(_{13}\)(6Z19)为阻尼二极管,采用6Z19(6Ц19П)。C60为升压电容,工作时在它接R\(_{65}\)的那一端上将产生高达600伏的直流电压。这一电压除供给行输出级6P13P屏压之用外,经R65和C\(_{44}\)组成的滤波器而加到垂直扫描电路和显象管的加速极。Л12采用1Z11(1Ц11П),是高压整流管,它将升高的返程脉冲高压整流以后,经显像管Л\(_{16}\)的内导电膜和外面导电膜(通常接地)所形成的电容滤波而成1万余伏的直流高压,供第二阳极之用。Л12的灯丝电压是与变压器作电感耦合而取得,而且绕级只有一圈,电阻R\(_{64}\)用来降去多余的电压。这里行输出变压器和图13,b中唯一不同的地方是多了一个独立绕组,它的一端接底板,另一端将脉冲电压送到行同步分离级阴极,以改善同步抗干抗性能;绕组上并联的电容C59则可使光栅的水平尺寸增加。(黄锦源)