大多数中小型蒸汽锅炉,尤其是小型蒸汽锅炉,都没有采用自动给水装置。要解决中小型锅炉自助给水问题,必须制成费用低、体积小、使用简便的自动控制设备。这里介绍一种电子控制自动给水装置,制作简易,不需要改动锅炉本体和附件的结构。如果现有的蒸汽锅炉是用人工控制的电动水泵给水,那么加装这种自动控制装置更为方便。
基本原理

一般锅炉都有一根玻璃管式水位表。如果在它的外面包上一段金属片(见图1),那么金属片与玻璃管内的水就构成一个电容器。当水位表内的水上升到金属片范围内时其电容较大,而金属片范围内无水时,电容量较小。将这个电容器接到一个调屏调栅式振荡器的栅极振荡回路内(见图2),并且调整栅路中的可变电容器,使振荡器在水位电容较小时起振,那么当水位电容变大后(即水位上升到金属片范围内后),振荡器将停振。这样,锅炉水位变化,就会使振荡器起振或停振,从而控制电动水泵的工作。突际的动作过程如下所述(见图2和图3)。


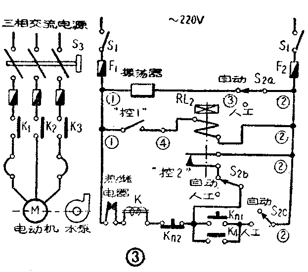
(1)在锅炉水位降低到一定位置时,振荡器起振,V\(_{1}\)屏流减少,屏路内的继电器RL1释放,接点“控1”分开,把延时继电器RL\(_{2}\)(见图3)的电路切断。继电器RL2释放后,它的接点“控2”闭合,于是接通电磁起动器的线圈K,吸合开关接点K\(_{1}\)~K4,接通水泵电动机,给锅炉上水。
(2)在锅炉水位上升到正常位置时,振荡器停振,V\(_{1}\)屏流增大,继电器RL1吸动,接点“控1”闭合延时继电器RL\(_{2}\)的电路。经过一段时延后,继电器RL2吸动,它的接点“控2”分开,切断电磁起动器线圈K的电路,线圈K失去磁力,开关接点K\(_{1}\)~K4被弹簧拉开,电动机停止运转,水泵停止给水。
延时继电器RL\(_{2}\)的作用,是让电动机在水位到达正常位置后还运转一段时间,使水泵给水稍超过正常水位,这样可避免水泵电动机频繁启动。延时时间,根据水泵给水量大小来确定。
在图3中还画有组合开关S\(_{2a}\)~S2c(同轴转动)。利用这组开关,可以在必要时转为人工控制。这时,只要按电钮K\(_{n1}\)就可起动水泵电动机,按电钮Kn2就可使水泵电动机停止运转。
安装与调整
水位表的改装 用0.2~0.5毫米厚的铜片,高约35~50毫米,长按水位表圆周计算。把这块铜片卷成圆筒状,直径略小于水位表直径,这样就可夹在水位表上,并可上下移动。在铜片上焊接一根长1.5米的绝缘多股软铜线,以备接入振荡器栅路。此外,将水位表上端的丝堵拧下,放一根裸铜线到水位表玻璃管内,这根铜线的直径约1毫米,长度略小于水位表下端至正常水位处的距离。放好铜线后,将丝堵拧上,水位表的改装就完成了。
振荡器 由于水位电容量不大,振荡频率应高一些(约18兆赫),才能得到较好的控制灵敏度。振荡管V\(_{1}\)可用6P1(6П1П)型,整流管可用6Z4(6Ц4П)型。交压器T可用一般五灯收音机的电源变压器,继电器RL1可用JR—2型中间继电器,要求吸动电流为25~30毫安,释放电流为10毫安。电容器C\(_{1}\)和C2为瓷介微调电容器,电容量范围为4.5~20微微法。L\(_{1}\)和L2用直径0.5毫米的漆包线分别在两个直径为1.5厘米的胶木管上密绕12圈。图2所示振荡器各元件应单独装在一块底板上。线圈L\(_{1}\)、L2,电容器C\(_{1}\)、C2,以及继电器,都应装在底板下面。L\(_{1}\)和L2应很好地隔离,防止引起电感交连。整个振荡器应装在一个金属匣内。
振荡器装好后,应单独进行调整。调整时应先在继电器RL\(_{1}\)接电源的一端(图2中有×符号处)断开,串接一只毫安表,并且在接水位电容器的端子上接一根1.5米长的绝缘拖线。然后接通电源,毫安表的读数如果开始时上升,随后突然下降到5~10毫安,而继电器RL1也先吸合,随后释放,则说明振荡器已起振。这时用手接近拖线末端,毫安表读数应突然上升到25~30毫安,同时继电器RL\(_{1}\)应吸动。当手离开拖线时,毫安表读数应下降到5~10毫安,同时继电器RL1应释放。如果接通电源后,振荡器不起振,这时应调整C\(_{1}\)和C2,使两个回路的谐振频率相等,就可得出上述的工作状态。否则,应再检查线路是否接错,零件是否有毛病。如果毫安表读数的变化范围与上述情况相同而继电器RL\(_{1}\)不动作,这说明继电器RL1有故障,应检查修理。
调换R\(_{1}\)的阻值,可以调节屏流的下限值;调换R2的阻值,可以调节屏流的上限值。如果所采用的继电器RL\(_{1}\)的规格不同,可适当调整R1和R\(_{2}\)的数值,来达到工作要求,但应注意屏流最大不得超过48毫安。
控制板(见图3) 需用的主要零件如下:双刀单掷开关一个(即S\(_{1}\));5~10安的瓷制插入式熔断器两个(即F1及F\(_{2}\));组合开关(组1—10电/2型)一个(即S2);延时继电器(继时7—3型,线圈电压22O伏)一个(即RL2);按钮开关(按6型)一个(即K\(_{n1}\)和Kn2)。至于水泵电动机电路用的三个熔断器、组合开关(S\(_{3}\))、电磁起动器和热继电器等,应根据水泵电动机容量选择,这里不准备介绍了。
将上述零件装在一块铁板上,按钮开关可装在管理人员控制方便的地方。整个控制板应装入金属箱内,然后固定在墙上。
运用调整
振荡器安装并调整好以后,按照图3接入控制电路内。把从水位表上铜片引出的接线焊接在振荡栅回路上(即图2有△符号处)。这根引出线长度应小于1.5米,并且不能碰触地面、墙壁或其它物件。应把这段线拉紧拉直,在中间用绝缘柱支撑。
调整的步骤如下:
(1)把水泵电动机电源拉断,即把组合开关S\(_{3}\)转到零位;
(2)把组合开关S\(_{2}\)转到自动位置;
(3)先把延时继电器调整到延时3~4秒;
(4)合上双刀开关S\(_{1}\);
(5)把水位表上的铜片推到水位表无水的一段上;
(6)调整振荡器内的C\(_{1}\)和C2,使继电器RL\(_{1}\)释放(振荡器起振),这时电磁起动器应吸合(即K1~K\(_{4}\)吸合);
(7)把水位表上的铜片推到水位表有水的一段上,这时继电器RL\(_{1}\)应吸合(振荡器停振),而继电器RL2经一段延时后应吸动,使电磁起动器释放(即K\(_{1}\)~K4分开)。如振荡器已单独调好了,一般是能达到这项要求的。
这样调整好以后,即可将铜片放在水位表上规定的正常水位位置。
继电器RL\(_{2}\)的延时调整,应根据实际每次的给水量进行。这段时间越长,则每次给水量就越多。
使用注意事项
这个装置只适合作断续供水控制之用,这是一个缺点,但是中小型锅炉用人工控制给水时也是采取断续供水的方法,所以仍有一定的使用价值,并可进一步实验改进。
在使用时,应调节供水量,使供水量只略大于最大蒸发量,这样可避免水泵电动机长时间频繁交替起动、停转。此外,在每次接通电源时,一定要先接通控制电路的电源,让电子管预热半分钟,控制电路工作正常之后,才能将水泵电动机电源接通。否则接通电源后,水泵电动机会立即起动,如果水泵出水率很大,容易发生事故。
如果用阀门控制给水,那么可把电动机的起动控制部分改装,用电磁铁来控制给水阀门的启闭。(李煜辉)