电热孵化(例如孵化小鸡)的优点很多,不受自然季节的限制,孵化量大,并且需要的劳动力少,占用的工作场地很小。
电热孵化常用的主要工具是孵化机。它由保温机箱、电热器、温度控制器、湿度调整器及通风装置等组成。由于胚胎在不同发育时期要求的温度也不相同,因此精确地掌握温度十分重要,往往是成败的关键。然而,在孵化过程中温度的控制恰恰是最困难的。一般孵化小鸡时,在头几天(1~3天),温度应控制在38~℃;4~16天为37.8℃;17~20天为37.6℃。

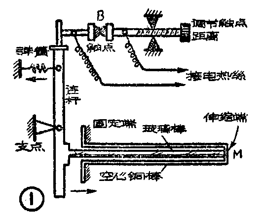
图1是一种较常见的棒形温度控制器,它的工作原理如图3所示。控制器的主体是用两种材料(铜和玻璃)做成的复棒。当温度变化时,铜棒长度相应地伸缩,而玻璃棒由于膨胀系数小,长度几乎不变。因此,由于杠杆作用,使触点B断开或接通,达到控制温度的目的。这种温度控制器的灵敏度较低,可靠性也较差。

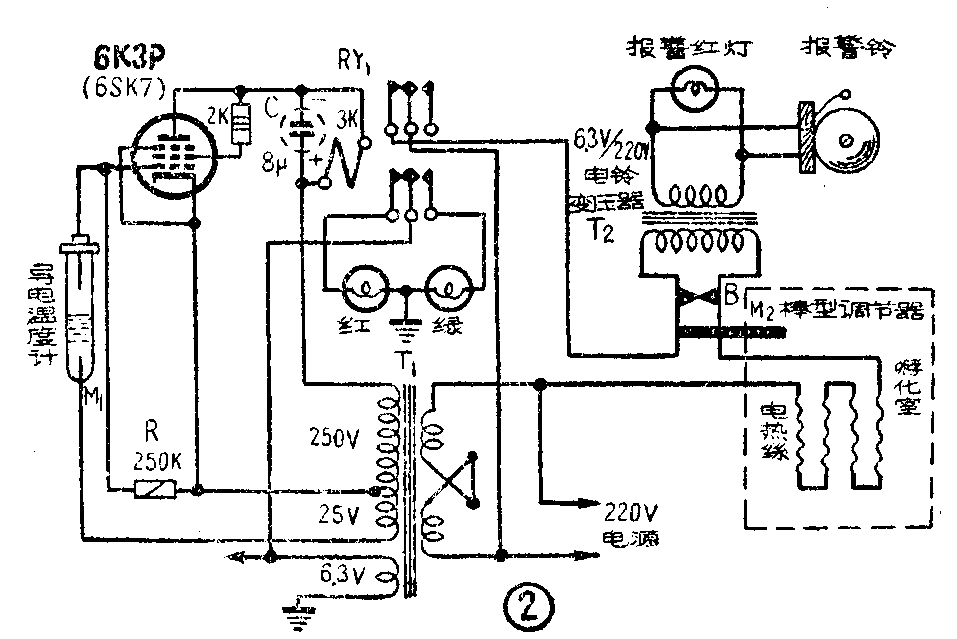
比较可靠的是利用电子管制成的温度控制器。图2是市售孵化机内广泛应用的一种控制电路,它由栅控电子继电器、报警器及电热器组成。
栅控电子继电器主要由水银导电温度计M\(_{1}\)、一只电子管6SK7和一只直流电阻为3千欧的继电器组成。当M1内的水银未接通M\(_{1}\)内的上下两根金属丝时,电子管起着通常的半波整流作用,整流后的电流使继电器RY1吸动,接通电热器电源。M\(_{1}\)安装在机箱内,如果箱内温度过高,M1内的水银上升,接通M\(_{1}\)内的上下两根金属丝,把25伏电压接到电子管栅极。这样,在电子管应导电的半周内,恰好它的栅极电压为负,使屏流截止,因此继电器RY1由于没有电流而释放,它的接点断开电热器的电源而降温。电路中电阻R为电子管栅偏压电阻,其值为250千欧~500千欧。电容器C作滤波用,防止继电器颤动,其值为8~20微法,耐压应在450伏以上。
为了防止因控制器失灵而造成损失,因此安装了超温报警器M\(_{2}\)。M2就是上述的棒形温度控制器。如果控制失灵,温度过高,那么M\(_{2}\)复棒伸长,推开接点B。这时变压器T2的初级绕组的短路断开,于是次级所接的电铃便发出告警铃声,并且电热器由于串接了T\(_{2}\)的初级绕组,温度也会下降。

图3是用阴极电阻供给栅偏压的电路(报警部分省略未画)。采用这个电路,可以直接利用一般五灯收音机的电源变压器,并且由于采用了6P6功率管,灵敏度较高。此外,由于通过电热器的电流很大,一般直流继电器的接点易损坏,所以增加了一个中间电力继电器RY\(_{2}\)(220伏交流继电器。如用6.3伏交流继电器,则应改接在6.3伏绕组上)。调整电位器R2可改变电子管屏流,以适应RY\(_{1}\)继电器的要求。当箱内温度较低时,M1内的水银柱不够高,上下金属丝的连接被断开,于是R\(_{2}\)上产生的栅负偏压加到电子管栅极,使电子管屏流减小,继电器RY1不能吸动,它的接点分开,所以RY\(_{2}\)也不能吸动,这时RY2的静合接点接通电热器电源。如果箱内温度过高,那么M\(_{1}\)内的水银柱接通上下金属丝,直接把电子管的栅极和阴极连接起来,栅偏压为零,电子管屏流上升,使继电器RY1、RY\(_{2}\)相继吸动,切断电热器电源。RY1接点上并联了电容器C\(_{2}\),用来防止接点分开时产生火花。

导电温度计有成品供应,也可自制。选内径为3~4毫米的玻璃管,在酒精灯上烧软,弯成U形,或多弯几次,末端吹一空气室,在靠近U形弯曲处,吹成球形,插入金属丝电极,如图4所示。然后在管子上端套一根粗玻璃管,灌入水银,盖上带有调节螺杆的铜帽。另一根金属丝电极即焊在螺杆上。这种水银导电温度计较灵敏,控制温度的精确度可达±0.1℃。

机箱的结构和电热丝的装置,对保持恒温也有影响。自制机箱时,可参考图5a仿造。箱壁最好用双层木板,并在层间填充绝热材料。电热丝可用500~600瓦的(按100只蛋计算),可参考图5b布放在机箱底板上,底板上应先衬垫石棉板。市售的电热丝是螺旋形的,应拉直布放,才能均匀散热。
这种温度控制器也适合在一些其它需要恒温控制的场合下试用,如种子发芽、菌类培养等等。(俞祖山)