在使用交流供电的收音机中,为了供给电子管屏极和帘栅极所需要的直流电压和电流,需要用整流器。整流器包括电源变压器、整流阀和平滑滤波器几个部分。用变压器将电源电压变成整流器所需要的电压,经过整流阀整流成为脉动的直流电压,然后通过滤波器将脉动直流变成平滑的直流,供给电子管使用。本文即以一个五管交流收音机为例,说明整流器的设计方法。
有一只交流五管收音机,用频率为50赫220伏或110伏的单相交流电源供电,收音部分的四只电子管为6A2、6K4、6N2及6P1,并要求供给的直流电中的交流脉动成分小于0.2%,试设计收音机的整流电路,选择整流管,计算整流器的工作状态并求出变压器和平滑滤波器的电参数。
一、计算整流器的负载
根据电子管手册查出收音部分四个电子管的屏极、帘栅极的额定电压和电流,然后将相同电压的电流归并起来,就可以算出收音机所需的直流电流是:250伏的67.3毫安;100伏的11.2毫安。但是考虑到100伏的电流较小,可以从250伏电压经电阻降压得到,因此,整流器所供给的直流电压可设计为250伏,总电流为67.3+11.2=78.5毫安。对于电压为几百伏,电流为几十毫安的整流器,我们可以选用双二极管的单相全波(即两相半波)整流电路和П型滤波器。因采用П型滤波器,可使整流器工作于容性负载,这样可以减少变压器次级高压线圈的电压,减小已整流电流的脉动成分,对所提出的脉动系数的要求较易满足。
二、选择整流管
从电子管手册查得整流管6Z4的直流输出电流最高额定值为75毫安,而5Z4P为125毫安。现在需用直流电流78.5毫安,在谨慎设计中,应选用5Z4P。但是在一般收音机中,往往考虑到6N2作电压放大时,实际屏流很小等原因,因而采用6Z4也尚能合用。为了经济起见,在这里我们仍选用6Z4。最好能够按此设计方案,在完成收音机的全部装置以后,在标准的电源电压下,测量一下整流器输出的总直流电流,使它不超过72~75毫安。假如已经超过了一些,可以适当地增加6P1或6K4的栅偏压,最好能使总电流维持在72毫安以下。整流管所承受的反电压以及通过整流管的峰值电流是否在额定值所允许的范围内也是需要考虑的,这要在后面计算出来后,对整流管再进行校核,看能否符合要求。
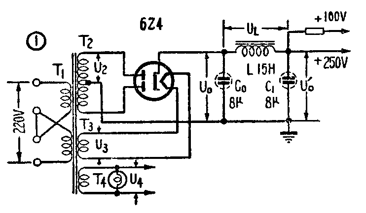
6Z4的灯丝虽然可以和其他电子管合用一组灯丝线圈,但是为了安全起见,还是同其他电子管的灯丝线圈分开比较好。因此在设计中考虑将6Z4单独用一组灯丝线圈供电。变压器初级,为了适合110伏、220伏两用,作成两个110伏的线圈,当交流电源为110伏时,接成并联,而在220伏时接成串联。这样所采用的整流器电路如图1所示。

三、整流器各参数的计算
下面我们需要计算这个整流器所需整流线圈(T\(_{2}\))的电压(U2)和电流(I\(_{2}\)),以便进一步计算变压器的总功率,并求出整流器中流过整流管的峰值电流(Im)以及整流管所承受的反电压(U\(_{反}\))是多少,看所选整流管能否满足要求。
为了计算这些数值,需要利用一个辅助参数A,它是反映整流器所处的工作状态的,它和整流器的内阻r(包括整流线圈内阻r\(_{T}\)和整流管内阻Ri)以及整流器的负载U\(_{0}\)/I0有关。计算公式是:
A=πrI\(_{0}\)/mU0
式中r是整流器的内阻,U\(_{0}\)、I0分别是整流后输出的直流电压和电流,m是整流线圈相数对全波整流,m=2。
而我们所要计算的整流器参数U\(_{2}\)、I2、I\(_{m}\)、U反等都和A有定的关系,因此求得A值后,利用一些曲线图,就可以求出U\(_{2}\)、I2、I\(_{m}\)、U反等数值来。
我们先来求整流器内阻r,r=r\(_{T}\)+Ri。对于功率在10~100瓦的整流器,r\(_{T}\)=(0.08~0.05)U0/I\(_{0}\),这里U0是指滤波器输入端的已整流电压(参见图1),而我们所要求的滤波器输出端的电压U\(_{0}\)′ 是250伏,考虑到滤波扼流圈L上的压降,并估计它为U0′的10%,因此滤波器输入端的电压U\(_{0}\)应该是1.1U0′=1.1×250=275伏。取整流线圈的电阻
r\(_{T}\)=0.07U0/I\(_{0}\),可算出
r\(_{T}\)=0.07×2750.0785=250欧
整流管6Z4的内阻可从手册中查到是250欧,因此,r=r\(_{T}\)+Ri=500欧。
r算出以后,即可求得A值
A=πrI\(_{0}\)mU0=π×500×0.0785;2×275=0.224
下面分别计算U\(_{2}\)、I2、I\(_{m}\)、U反等的数值。
1.变压器次级整流线圈的电压有效值U\(_{2}\)

根据已知的A值,从图2中查得参数B=1.02(它代表U\(_{2}\)与U0的比值),按照公式U\(_{2}\)=U0B,求出U\(_{2}\):
U\(_{2}\)=275×1.02=280伏
2.变压器整流线圈的电流有效值I\(_{2}\)

由参数A=0.224,从图3查得参数D=2.18(它代表I\(_{2}\)和I0的关系),按照公式I\(_{2}\)=I0mD,求出I\(_{2}\):
I\(_{2}\)=0.07852×2.18=85毫安
3.整流管最大屏极峰流I\(_{m}\)

根据参数A=0.224,从图4查得参数F=6.4(它代表I\(_{m}\)与I0的关系)。按照公式I\(_{m}\)=I0mF,求得I\(_{m}\):
I\(_{m}\)=0.07852×6.4=252毫安
4.整流管所承受的最大反电压U\(_{反}\)
按照公式U\(_{反}\)=2\(\sqrt{2}\)U2,求得整流管所承受的反电压为:
U\(_{反}\)=2\(\sqrt{2}\)×280=789伏
从电子管手册查得6Z4的最大屏极反电压U\(_{反}\)不能超过1000伏,而这里是789伏;最大屏极峰流Im不能超过300毫安,而这里是252毫安,都能满足要求。因此,采用整流管6Z4是没有问题的。如果不能满足要求,就要重新选择别种整流管,并且重作计算。
四、变压器电参数的计算
1.整流线圈的伏安数。前面已求出整流线圈的电压有效值U\(_{2}\)为280伏,电流有效值I2为85毫安,而整流线圈有两只,因此整流线圈的伏安数
(VA)T\(_{2}\)=2U2I\(_{2}\)=2×280×0.085=49伏安
2.灯丝线圈的伏安数。整流管及其他电子管灯丝电压均为6.3伏,但估计到线圈内阻有压降,因此将两只灯丝线圈电压U\(_{3}\)及U4均设计为7伏。6Z4的灯丝电流I\(_{3}\)为0.6安。其他四只电子管的灯丝总电流为1.44安,另再准备用这个灯丝线圈的电压,供给收音机两只小指示灯用,估计电流为0.5安,因此这个灯丝线圈的总电流I4为1.44+0.5=1.94安。这样分别算出两个灯丝线圈的伏安数
(VA)T\(_{3}\)=U3I\(_{3}\)=7×0.6=4.2伏安
(VA)T\(_{4}\)=U4I\(_{4}\)=7×1.94=13.6伏安
3.初级线圈的伏安数。先来计算初级线圈总电流有效值。
由于整流线圈中的I\(_{2}\)而引起的初级线圈电流可根据公式I1′=1.6\(\frac{U}{_{2}}\)U1I\(_{2}\)计算。这个公式适用于单相全波整流电路。求得
I\(_{1}\)′=1.6×\(\frac{280}{220}\)×85=173毫安。
由于灯丝线圈中电流I\(_{3}\)和I4所引起的初级线圈电流分别是:
I\(_{1}\)″=I3×\(\frac{U}{_{3}}\)U1=0.6×7;220=19.1毫安
I\(_{1}\)′′′=I4×\(\frac{U}{_{4}}\)U1=1.94×7;220=16.7毫安
所以初级线圈总电流为
I\(_{1}\)=I1′+I\(_{1}\)″+I1′′′=254毫安
初级线圈的电压即电源电压220伏,于是可求出初级线圈的伏安数
(VA)T\(_{1}\)=U1×I\(_{1}\)=220×0.254=57伏安
4.变压器总功率。
(VA)\(_{T}\)=(VA)T1+(VA)T\(_{2}\)+(VA)T3+(VA)T\(_{4}\)2
=61.9伏安
求出变压器的总功率以及每个线圈的电压、电流以后,即可进行变压器的结构设计了。设计方法可参阅本刊1962年第1期“怎样设计电源变压器”一文及上期封二、三计算图表。
五、平滑滤波器的计算

1.滤波器输入端脉动系数。“脉动系数”是已整流电流中交流成分与直流成分的比值(U~m/U\(_{0}\)),可用Sm来表示。我们先根据A值从图5中查得参数H=360(注意m=2,H表示脉动系数与内阻r及滤波电容C\(_{0}\)的关系)。另外由电子管手册可知6Z4的滤波电容C0一般应用值为8微法,现取C\(_{0}\)=8微法。然后可根据公式Sm=\(\frac{H}{rC}\)\(_{0}\)(式中C0的单位为微法),求得滤波器输入端的脉动系数为:
S\(_{m}\)=\(\frac{360}{500}\)×8=0.09
2.求出滤波器的平滑系数q。可用公式q=S\(_{m}\)/S′m 来计算。式中S′\(_{m}\)即设计题目中所要求的脉动系数,也就是滤波器输出端的脉动系数。把各量代入得q=0.09/0.002=45,即滤波器需要将输入端的脉动成分降低到1/45。
3.计算滤波器的L和C\(_{1}\)值。由公式LC=\(\frac{(q+1)10}{m}\)\(^{2}\),求出LC1的乘积为
LC\(_{1}\)=\(\frac{(45+1)×10}{4}\)=115
式中L的单位用亨,C的单位用微法。
如取C\(_{1}\)=C0=8微法,则可求得
L=115/8≈14.5亨
可取L为15亨。另外尚须注意滤波电容器的耐压=\(\sqrt{2}\)U\(_{2}\)=2×280≈400伏。
因此可以采用容量为8微法、工作电压为450伏的电解电容器两只,以及电感量为15亨、电流为80毫安的低频扼流圈一只,组成П型LC滤波器。
4.RC滤波器的计算。采用LC滤波器,由于低频扼流圈的电感量较大,交流阻抗大,能有效地阻止交流电流通过,因此滤波效能好。并且它的直流压降很小,损耗也小。但它的体积大,笨重,价格昂贵。在近代收音机中常采用RC滤波器,它的滤波效能较低,且电阻直流压降较大,为了用较小的R值,达到一定的滤波效能,必须采用较大的滤波电容C。RC滤波器的平滑系数可由公式q=Rm\(_{ω}\)C来计算。式中m是变压器整流线圈的相数(半波m=1,全波m=2),ω是所用交流电源的角频率(=2πf=2π×50=314),R的单位为欧,C的单位为法。

本例中如用П型RC滤波器时,可采用图6的电路。G\(_{0}\)、C1需采用较大的电容量,滤波电阻R可按照允许的压降来计算。例如滤波器输入端的整流电压为275伏,通过R的电流为78.5毫安,允许在R上的压降为25伏,可求得R的数值为
R=25/0.0785=280欧
取R为300欧,电阻所消耗的功率P=I\(^{2}\)R=(0.0785)2×300=1.85瓦,可取额定功率为3瓦的炭膜电阻或线绕电阻。
如C\(_{0}\)用30微法,则滤波器输入端的脉动系数
S\(_{m}\)=\(\frac{H}{rC}\)0=360;500×30=0.024
根据所要求的脉动系数0.2%,求出滤波器应有的平滑系数q=0.0240.002=12,再由公式q=Rm\(_{ω}\)C求出C1
C\(_{1}\)=\(\frac{q}{m}\)ωR=12;2×314×300=63.5微法
可取C\(_{1}\)=60微法。(莫井)