这里介绍的音频频率计,有8个量程:0~50赫;0~100赫;0~500赫;0~1千赫;0~5千赫;0~10千赫;0~50千赫;0~100千赫。测量精确度在±2%以内。

为了说明它的工作原理,先看一看图1。当开关K倒在左边时,电容器C充电,倒在右边时电容器C放电,放电电流通过电流计G。如果电容器充电和放电的时间足够长,那么流过电流计的电荷量q可认为等于CU,C是电容器的电容量,U是电容器C上所加的电压。如果开关K的倒换按某一频率f进行,即每秒钟内电容器C充电f次,放电f次,那么流过电流计的平均电流I-=qf=CUf。根据这个公式,可算出f=I-/CU。很明显,保持C和U为固定数值,f就与I-成正比,量出电流I-,也就可测出频率f了。

实际的工作原理如图2所示。输入的待测信号设为正弦波形,经过第一级限幅放大器后,削掉顶峰,变成近似的矩形波,然后经第二级限幅放大,输出幅度恒定的矩形脉冲。这个矩形脉冲也可代表输出级屏压的变化。在屏极电压升高时,对电容器C充电,而在屏极电压降低时电容器C放电。因此,根据输出电压的波形,可以直观地看出电容器在信号的每个周期内充、放电各1次,也就是说电容器每秒钟内的充放电次数和信号的频率相同。从图2中还可看到,电容器的充电电流只能通过二极管6X2П的左边部分,而放电电流只能通过二极管6X2П的右边部分,电表即串接在右边二极管的回路内,因此只有放电电流通过电表。和图1的情况一样,限幅放大器和二极管起着开关K的作用,电表中通过的电流与频率成正比。改变电容器C的数值,可以改变测量频率的范围。
为了补偿二极管起始电流(二极管屏极电压为零时的电流)对电表的影响,在左边二极管部分的阴极上加有+1伏的电压。此外,在电表上并联了一个大容量的电容器,避免电表指针脉动。

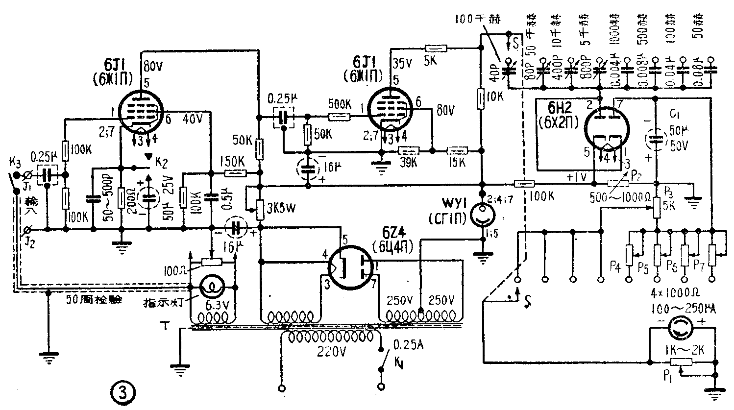
实际电路如图3所示。两个6J1(6ж1П)组成两级限幅放大。二极管+1伏偏压自500~1000Ω上取得。为了校准调整,电表上还并联和串联了一些可变电阻。
电源部分用6Z4作全波整流,并采用WY1型稳压管稳压。电源变压器有两个6.3伏绕组,一组供6Z4整流管灯丝用,另一组供6J1管的灯丝用,并从这个绕组取得50赫校准电压。
元件的选择
各元件的数据,已列在图3内。电源变压器T可用一般五灯收音机的电源变压器。各固定电阻,应选用电阻值误差不大于±5%的碳膜电阻。
电位器P\(_{1}\)~P7应选用可变线绕电阻。各级耦合电容器最好采用有金属壳屏蔽的密封纸介电容器。电容器C要挑选介质损耗小、稳定性高的电容器。选用的电表,要求灵敏度比较高,可采用250微安以下的表头,并且要挑选刻度直线性较好的(即刻度均匀的)。
安装和调整

主要元件在底板上的排列位置可参考图4(b);面板布置可参考图4(a)。安装时要求布线尽可能短,以减少高频感应。各级输入回路的元件和输出回路的元件分别焊接在电子管的两侧,防止相互影响。从6.3伏绕组连到输入端的线要用隔离线。为了减小灯丝电源的干扰,在灯丝绕组两端并联一个100欧中心接地的电位器。
仪器安装焊接完毕,按照图3仔细检查接线有无错误。如果没有问题,接上电源,插上电子管,再测量各管的屏压、帘栅压和灯丝电压是否符合图3中所注的数值。然后,旋动电位器P\(_{2}\),调整二极管的偏压,使电表指针指零。把开关K3扳在校验位置,即输入50赫交流电,这时开关S应转在50赫档。调节电位器P\(_{1}\),使电表指针指在满度刻度上。将开关K3扳在工作位置,断开了50赫输入。这时,把标准频率计的输出(输出电压最好在0.5伏以上)接到输入端子J\(_{1}\)和J2,逐档进行校准。如果表头直线性较好,每一档只需作满度和中值校准就可以了。每次校准时,改变该档所接的电容器C的数值可粗调满度刻度,旋动所接的电位器P\(_{3}\)、P4、……或P\(_{7}\),可微调满度刻度。各档校准后,还要逐档进行检查。
使用
使用时先预热20分钟,然后把开关K\(_{3}\)扳在校验位置,开关S转在50赫档,调电位器P1,使表头指针指在满度上。调好后,把开关K\(_{3}\)扳在工作位置,即可进行测量。当被测信号电压小于0.5伏时(但不小于0.2伏),可将按钮开关K2按下,这样,在第一个6J1管的阴极电阻上并联了一个大容量的电容器,除掉了通过这个电阻所加的负反馈,提高了这一级的放大倍数。
由于仪器是用正弦波校准的,所以测量正弦波和矩形波信号频率较准确。在测量其他波形(如锯齿波)信号的频率时,误差较大。(张国正 谭学良)