测定土壤的含水量,掌握墒情,是农业生产中的一项重要工作。采用“烘干称量法”,要烘干土壤试样,并且在烘干前后还要称量,每测一次需要4~8小时,很不方便。这里介绍的一种电子土壤湿度计,是吉林无线电爱好者张宗礼的作品,曾参加上届全国无线电工程制作评比,荣获二等奖。
基本原理 土壤的湿度与电阻之间有一定的比例关系。土壤湿度大,则电阻小;土壤干燥,则电阻大。因此,如果事先确定了土壤湿度与土壤电阻之间的关系,那么测得土壤电阻数值后,就能求出土壤的湿度了。但是,直接测电阻需要特制的仪表,这类仪表费用较贵,自制也比较困难。
我们知道,根据欧姆定律,电压等于电流乘电阻。如果保持电流不变,那么电压就与电阻成正比。因此,在测量时保持通过土壤的电流不变,就能把土壤湿度与电阻之间的比例关系转化为土壤湿度与电压之间的比例关系。本文介绍的电子土壤湿度计,即采用测电压的方法,装置简易,对仪表、元件的要求不很高, 而测量的准确度也较好。当土壤含水量在1%~30%范围内时,测量误差不大于1%(以烘干称量法的测量结果为标准)。
为了方便起见,先用其它方法,例如用烘干称量法,测出土壤试样的湿度,并且用电子土壤湿度计测这试样,得出一个电压读数。改变试样的湿度,可测得一组对应的湿度和电压数值。根据这些已知的湿度和电压数值,在座标纸上画出象图1那样的标准曲线。以后,测同类土壤的湿度时,只要测得电压数值,就可以在这曲线上查得相应的湿度数值了。

由于土壤的电阻与土壤的性质、结构有关,所以对不同类型的土壤,要分别预测绘制一条标准曲线。

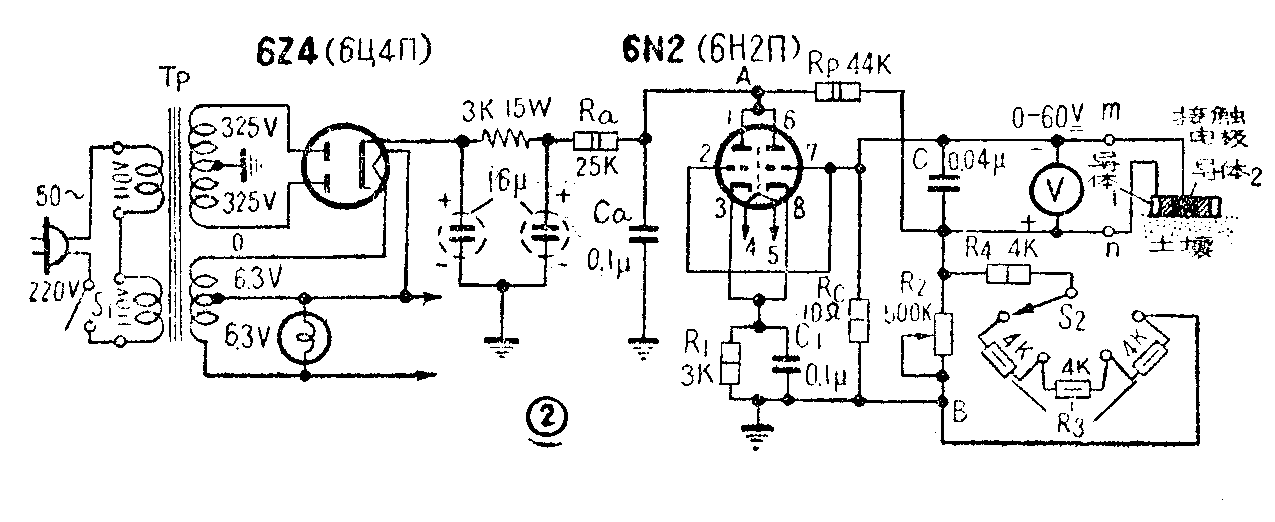
电路原理 这个电子土壤湿度计的电路,示于图2。整流后的电压通过电阻R\(_{a}\)加到电子管屏极。图中AB两点之间的电压,即电子管屏极—地之间的电压。测量时,将测试棒的接触电极端紧压在待测土壤的表面上,电极的导体1(圆周电极,参看图4)及导体2(中心电极)间即接入土壤电阻,伏特计V跨接在这部分土壤电阻上,指示一个电压读数。
从图2电路中可看出,流过土壤电阻的电流大小与它本身的数值和AB间的电压数值有关。如果土壤电阻变化,使流过它的电流发生变化,而这时AB间的电压如果也能变化,并且使流过土壤电阻的电流发生相反的变化,那么,流过土壤电阻的电流的变化就能得到补偿。例如,当土壤电阻减小(湿度增大)时,一方面流过土壤电阻的电流将增大,另一方面,与土壤电阻串联的电阻R\(_{c}\)的电压降也会增大,使电子管栅压上升,屏流增加,降低屏压,因而AB之间的电压减小,结果减小了土壤电阻中的电流。当土壤电阻增加(湿度减小)时,Rc上的电压因流过的电流减小了而降低,使电子管栅压下降,屏流减小,升高屏压,因而AB之间的电压升高,结果增加了流过土壤电阻中的电流。很明显,这种补偿作用不可能完全消除土壤中电流因电阻改变而发生的变化,因为这种补偿作用终究要依靠R\(_{c}\)上电压降的变化作用来实现的,也就是说要求保留一些电流的变化。但是,由于栅压微小的变化可能引起屏流很大的变化,所以能得到很大的补偿效果。只要适当选择电阻Ra、R\(_{c}\)及R1等数值,就能得到最好的补偿,使流过土壤电阻的电流的变化可以忽略不计,而认为伏特计的读数直接表示土壤电阻的变化。
R\(_{2}\)和R3是可变电阻,用来调整伏特计读数,使在未接入土壤电阻时指示最大读数(60伏)。
制作说明电路元件的数据已在图2中注明。主要元件的布置,可参考图3。伏特计用直流量程为0~60伏的。低量程的伏特计在扩大量程(串接适当数值的电阻)后,也可应用。

接触电极需要自制,它的结构见图4。与土壤接触的部分,要求平滑,导电部分要用不易生锈的金属。导体1与导体2之间的绝缘材料,可采用硬橡胶或胶木。内套管与外套管之间接触应良好,否则应从导体1上焊接一根引线接到n。外套管上应开一个窗孔,在窗孔边上作一个记号B。内套管在对着外套管窗孔处也开一个较窄的窗孔,以便从外面能看到装在内套管中的温度计刻度。内套管窗孔边上也作一记号A。在测量时,把外套管往下压,使内外套管窗孔边上的记号A和B重合,这样在每次测量时可保持电极对土壤的压力都相同。记号AB间的距离根据弹簧的弹力确定,要求AB重合时对土镶有足够的压力。对图4中的尺寸没有严格要求,导体1与导体2在端面处的距离不需要太大,一厘米左右就可以了。

使用方法 待测的土壤试样应选粒度均匀的。电极接触面应事先用于布擦干净。电源用220伏交流。开启后两分钟,调整R\(_{2}\)及R3,使伏特计指针指60伏(最大值)。然后,将接触电极垂直地压在被测土壤试样上,使套管上的配号AB重合,即可读取伏特计上指示的电压数值。根据所测电压值,从标准曲线上查出相对应的湿度数值。(阎维礼)