一、电路特点说明
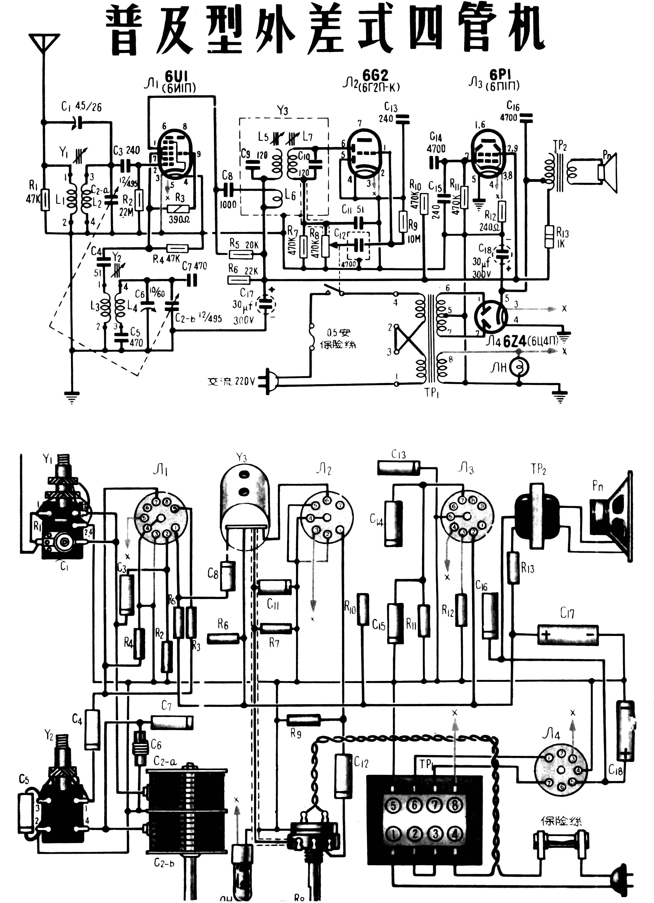
本机由6U1、6G2、6P1和6Z4四只电子管构成:6U1担任变频及正回授;6G2担任检波及低频电压放大;6P1担任功率放大;6Z4担任全波整流。从电路图上不难看出,本机与常见的五灯超外差式收音机不同,它没有中频放大器;但在变频级内采用了帘栅正回授(也称“再生”),因此仍可取得足够高的灵敏度。同时,为了使回授稳定,变频管帘栅极电路接成了并联馈电方式。
在6U1带栅极正回授的电路里共有三种回授作用:(1)中频(465千赫)信号的正回授;(2)高频信号的正回授;(3)回授深度随信号频率而变的负回授。这里所讲的正回授是三种回授作用的综合结果。为了便于理解,下面对各种回授作用作一些分析。需要说明,这种分析方法不是很严格的。

我们先讲高频信号的正回授。在图1中,当进入变频管Л\(_{1}\)第一栅的高频信号为正半周时,Л1的屏流增大,帘栅流也增大,R\(_{5}\)上的电压降也增大,因而C8两端电压e增大,C\(_{8}\)充电,充电电流按图中箭头所示方向流过L6。通过L\(_{6}\)和L5之间的电感交连,使L\(_{5}\)中也产生感应电压,如果适当调整两线圈的感应关系,使感应电压在L5的上端为正,下端为负,则将使Л\(_{1}\)的屏极电压增高,从而使屏流更增大。因此,这时栅极为正性所得到的屏流增长,比不加正回授时的增长要大一些。
反之,当高频信号为负半周时,帘栅流减小,R\(_{5}\)上电压降减小,电压e减小,C8放电,放电电流方向与前相反,故L\(_{5}\)中感应电压上端为负,下端为正,使得屏压下降,屏流更进一步减小。
由上述可知,正回授的结果使得第一栅极电压变化所引起的屏流变化,较之没有回授情况下要大。因而提高了放大能力,但这种回授作用是比较小的,起主要作用的还是中频信号的正回授。
中频信号的回授情况如下。输入高频信号加到变频管的第一栅,本机振荡信号加到第三栅,在Л\(_{1}\)管内混频成中频信号从中频回路L5C\(_{9}\)输出,由于L6与L\(_{5}\)之间的耦合,将一部分中频电压取出经过C8回授到帘栅极,如果回授电压极性合适,将形成帘栅正回授。这种中频正回授作用使屏流的变化幅度比不加回授时有所增加,也就是说增加了中频放大能力。
此外,大家知道,当帘栅极降压电阻旁不加旁路电容器,就会有电流负回授作用,从而减低放大能力。本机Л\(_{1}\)的帘栅极高频旁路是不充分的(因为不适宜加大容量旁路电容器,否则将使正回授作用消失)因而有负回授存在,这就是上述第三种回授作用,但由于它的作用比前两种正回授作用小得多,所以结果得到的是正回授作用,其回授深度约为15分贝。
正回授作用使得本机的灵敏度在输出为50毫瓦时,能保持在300微伏上下。各级增益分配见图2。

为了提高灵敏度,还在输入电路中采用电感电容双重耦合式。C\(_{1}\)是半可变微调电容器,它兼作L2的补偿电容器及耦合电容器。R\(_{1}\)用以抑止当C2全部旋入时可能产生的振荡。
本机为了力求线路简单,没有采用正规的自动音量控制电路。当外来信号输入时,就会被变频管第一栅和阴极加以整流(相当于一个二极整流管)流整电流(即栅流)流经电阻R\(_{2}\)(方向如图1所示),在它上面产生电压降,栅极端为负,阴极端为正,便形成一个负栅偏压。由于栅流大小与外来信号强弱成正比,故栅负偏压在信号强时便大,信号弱时便小,而七极管部分是个遥截止式可变放大系数管,其跨导与负偏压大小大体上成反比,因此信号强时,跨导减小,将输出信号压低,反之信号弱时则使输出信号提升、这样便达到自动音量控制的作用,不过控制范围不十分大。由于本机灵敏度较之通常的五灯超外差机低些,也没有短波段,因此控制范围虽窄些,也同样能保证有良好的音质。
按照电路设计要求,音量调节电位器阻值应在250千欧左右。但一般这样的产品较少,所以将470欧电位器和一个470千欧固定电阻并联,以满足要求。如果手头有220~270千欧的指数式电位器,则R\(_{7}\)可以省去。电位器数值用得较小的目的在于减小检波失真,以及使中频变压器调整时不显得很尖削。
功率放大管栅极上的C\(_{15}\)是进一步旁路高频用的。Л3阴极上没有加旁路电容器,目的是取得电流负回授,以减小失真。输出变压器RP\(_{2}\)采用了桥式的抵消交流声的措施。如果R13数值用得不同,或C\(_{17}\)、C18两电容器数值不相等时,则TP\(_{2}\)的数据应作相应的改变。
二、主要电气性能
(1)灵敏度——300微伏左右;(2)选择性——偏调10千赫外衰减20分贝;(3)假象波道衰减——30分贝;(4)中频波道衰减——16分贝;(5)额定输出功率1.03伏安(整机电压非线性失真系数d=7%时);(6)交流哼声水平———49分贝;(7)整机电压非线性失真系数(d)——5%;(8)整机电压频率特性——200~3000赫范围内的不均匀度为6.6分贝。
三、元件数据与要求

1.天线线圈——按图3绕制。在M6型磁性瓷心子上套以线圈筒后,用直径0.12毫米单丝包线,以蜂房式顺时针向绕367圈,作为初级圈L\(_{1}\);再用单线包编织线(4×0.08)顺时针蜂房式绕121圈作为次级圈L2。线圈筒用塑料或纸管的。绕好烘干后,涂以聚苯乙烯胶或万能胶。由于采用了电感电容双重耦合,L\(_{1}\)、L2的绕线方向和接头不可弄错。

2.振荡线圈——按图4绕制。线圈筒及磁心与天线线圈的相同。初级圈L\(_{3}\)用直径0.12毫米单丝包线顺时针蜂房绕16圈;然后在L3外面再用同号线顺时针向蜂房绕76圈作为L\(_{4}\)。
3.中频变压器——从前面电路原理分析看来,中频变压器Ys是决定本机性能的一个重要元件。它的原理图和内部结构图分别见图5甲、乙。初级圈L\(_{5}\)用0.11号漆包线分两段同方向乱绕,每段115圈,共230圈,电感量约1070微亨。回授圈L6用0.12号单丝包线,在L\(_{5}\)外层分两段同方向乱绕,每段12圈,共绕24圈。次级圈L7用0.11号漆包线分两段同方向乱绕,每段110圈,共220圈,电感量约1000微亨。

读者自制如有困难时,可以用华北无线电器材厂友谊牌ZP03——1型中频变压器或其它类似产品,原线圈不动,另外加绕回授线圈L\(_{6}\),圈数可经实验确定。圈数不宜太多,否则将产生啸叫;但太少则灵敏度低落。

4.输出变压器——铁心(见图6甲)选用0.35毫米厚D310牌电工硅钢片(须经过退火处理),计GE——12型片31片、GI—12型片(做横条)31片,迭厚12毫米;单向插,两侧最外边一片反向插,以夹住横条;空隙处垫一层0.05毫米厚电话纸(或薄牛皮纸)。线圈所用绕线、圈数及引线分别见图6乙、丙。线圈Ⅰ共绕25层,每层间垫0.03毫米电容器纸(或薄的白腊纸)一层;线圈外层裹0.12毫米电缆纸(或厚牛皮纸)三层。线圈Ⅱ共绕3层,层间及外层绝缘各用0.12毫米电缆纸分别垫一层和二层,各线圈均按顺时针方向绕。线圈绕好后应先放入烘箱内烘干,浸以绝缘漆,再度烘干后插入铁心,如无烘箱及浸漆设备,可浸腊。

5.电源变压器——铁心片(图7甲)用0.5毫米厚D41(或D42)牌电工硅钢片(经过退火处理),计用GEA-19型片及GIA-19型片各71片,迭厚约33毫米。每二片交迭装配。线圈所用绕线及圈数、引出头位置分别见图7乙、丙。线圈1各层间垫0.05毫米厚电话纸一层作绝缘;①—③圈和②—④圈外面各裹0.12毫米厚电缆纸三层。线圈Ⅱ层间绝缘用0.03毫米电容器纸垫一层;⑤—⑥圈和⑦—⑨圈外分别裹上述电缆纸三层及一层。线圈Ⅲ各层间垫上述电缆纸一层,线圈外则裹三层。
线圈底筒用1毫米厚隔电纸制作。各线圈均按顺时针方向绕制。为了降低费用,省掉了初、次级间的静电隔离,将高压线圈分两组绕制:由⑤开始绕到⑥,再从⑦开始绕到⑨,最后将⑤、⑨、⑩各头接在一起接地,这样就使得⑤头开始的一圈可作接地的静电隔离。

本机其它各项零件数据已在图上注明。变频管也可以与ECH81管换用;也可用6A2或6BE6、6SA7GT等代用,不过代用时应按图8改为串联馈电。L\(_{6}\)圈数应改为44圈(每段22圈);L2、L\(_{4}\)应改为与常用的6A2变频电路中的一样。此时灵敏度要比用6U1时低一些,约400~500微伏。
四、装置与调整
本机各主要元件在底板上的位置图如图9所示。

全部焊接完毕,并经检查核对接线无误后,可以开始调整。先将L\(_{4}\)的磁心旋进到线圈全长的1/2处,接通电源待电子管阴极烧红后,以手指轻触6Г2管的栅极,扬声器内应听到响亮的咕咕声。如有适当仪器,可自R8两端输入40赫音频正弦电压。当输入电压为45毫伏时,扬声器音圈两端电压应大于0.42伏。这就表明本机音频放大器工作正常。
通常检波器只要焊接无误,就不会有其它问题,如果万一工作有些不正常,可经过200微微法电容器向检波小屏输入电压为0.285伏、465千赫、30%调幅的高频信号(调制频率为400赫),输出电压如大于0.42伏则无问题。
然后,调整中频变压器。调整时应先调L\(_{7}\),再调L5,然后再重复一、两次。直调到当输入约5微伏、465千赫的调制信号(400赫调制、调幅度30%)时,输出电压大于0.42伏。
然后调整高频部分。先送入600千赫信号,调L\(_{4}\)的磁心,使接收频率与度盘刻度相符;再调L2的磁心,使输出最大。然后送入1560千赫,调C\(_{6}\),使接收频率与刻度盘相符;再调C1,使输出最大。再重复上述调整一、二次即告完毕。
在没有仪器的情况下,也可以用电台的广播节目来调整。例如在检查音频放大部分工作正常后,可以接上室外天线,慢慢转动可变电容器,在听到一个广播信号后,微调中频变压器的磁心,使声音最大。然后调整L\(_{4}\)的磁心,使一个频率在600千赫左右的电台在度盘上相对应的频率处出现。调节L2的磁心,使声音最大。然后再利用一个频率最靠近1560千赫的电台,调整C\(_{6}\),使在度盘上与之相对应的频率处出现;再调整C1,使信号最响。这样反复调整,直到灵敏度最好为止。(沈铭宏 刘欧)
