接触式自动控制器广泛地用于非电量的测量、检验及自动控制等方面。被控制的物理参数(力、速度、压力、流量、温度等等), 由传感器变换成机械位移(线位移或角位移),使接在控制电路中的接点闭合或断开,以完成控制作用。


最简单的一种接触式自动控制器, 例如图A所示的具有两对接点的双位接触控制器,可用来检验工件的尺寸。当尺寸太大时, 传动杆向上移,上面的接点闭合,信号灯Л\(_{1}\)亮。当尺寸太小时,传动杆落下,下面的接点闭合,信号灯Л2亮。这种控制器,由于接点间通过较大的电流,会产生电弧或火花,使接点表面很快腐蚀,因此在工作时的准确性、可靠性和稳定性都较差。此外,它在工作时需要比较大的接触压力。为了克服这些缺点,通常采用由传感器和电子继电器组成的设备,如图B所示。从这个电路可以看出,传感器中的接点接在电子管的栅极电路中,通过接点的电流很小,而且利用了电子管的放大作用,所以工作更灵敏、可靠。图中电子管6N1(6H1П)的右半部分接成半波整流电路,它的输出经过电容器C\(_{2}\)、C3及电阻R\(_{B}\)所组成的滤波电路,供给继电器P及6N1左半部分的屏极电源。当传感器中接点断开时,6N1左半部分的栅极,由阴极电阻RK供给一个很大的负栅偏压,因而屏极电流极小,屏路中的继电器不能吸动。当传感器中接点闭合时,栅极直接与阴极相连,栅偏压等于零,屏极电流骤然增加,使继电器P吸动,改变了继电器接点的接触位置,因此就可以达到控制的目的。阴极电阻R\(_{K}\)采用可变电阻器,以适应不同的屏极电压和继电器。如果传感器中接点接触不十分良好,有接触电阻,那么RK上的电压降就会通过接触电阻和R\(_{K}\)构成的分压器给栅极加上一个负偏压,但只要接触电阻不大于50~100千欧,调整RK就可以使负栅偏压降低,从而使电子管仍能产生足够大的屏流,保证可靠地工作。

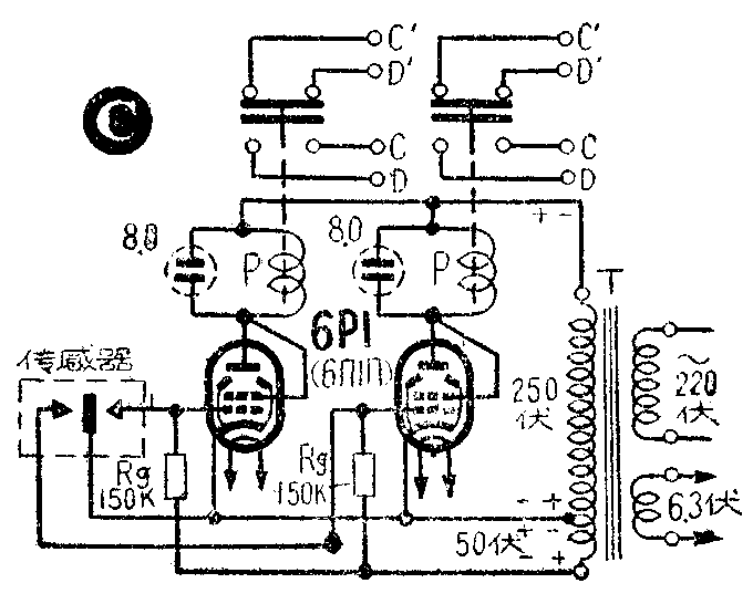
图C是另一种电路,采用6P1(6ПП)功率放大管, 由交流电源直接供给负栅偏压,并接成三极管使用,以得到较大的屏流。变压器T的次级高压线圈要依同一个方向绕制,并如图C连接。这时, 当加在电子管屏极上的电压为正时,则加在栅极上的电压为负(对阴极而言),屏流截止;当加在栅极上的电压为正时,则屏极电压为负,也使屏流截止。只有在传感器中的某一对接点闭合时,相应的栅极才具有和阴极相同的电位,在屏极电压为正的半周内有屏极电流,电子管成为一个半波整流器,整流后的电流使屏路中的继电器P吸动,继电器的接点换接,达到控制目的。为了使通过继电器的电流稳定,在每个继电器的两端并联一个作滤波用的电解质电容器。这个电路,由于传感器的接点接有较高的电压(数十伏),接点断开时会有火花,容易腐蚀接点。采用图D所示的电路,可以克服这个缺点。在图D中,利用6N2(6H2П)控制6P1的栅极电压,而传感器控制6N2的栅极电压。这样,由于6N2可以采用较低的屏压,它的截止栅偏压相应降低,传感器接点所接的电压也相应降低,只有几伏,所以工作更可靠。6N2部分的工作原理与图C电路相似。当传感器的某一对接点闭合时,6N2相应的三极管部分有屏流,这个屏流在R上产生一个电压降,给相应的6P1栅极加一个负偏压,使这个6P1电子管屏流截止。因此,在图D电路中,当传感器接点闭合时,控制继电器释放,而当传感器接点断开时,控制继电器吸动,这一点与图C电路中的控制继电器恰恰相反。图中,在次级高压线圈上并联一只电容器C\(_{B}\),作滤波用。

在实际运用中,传感器可根据被控对象的特点设计。一般在具有上下限控制点的情况下,采用接触式自动控制器是很有效的。下面就介绍几个实用的例子。
1.恒温控制
恒温控制的原理示于图1。传感器部分由双金属螺圈、螺杆、接点组成。电子继电器采用图B的电路,图中只画出了方框图和连接的方法。当恒温器里的温度超过规定的温度时,由于双金属制成的螺旋圈膨胀的结果,使传感器接点闭合,电子继电器动作,将电磁铁的线圈接通电源。电磁铁吸引它的衔铁,使水银开关位置倾斜,水银离开开关中的接点,切断了加热器的电路,停止加热。等到恒温器里的温度降低后,双金属片冷缩,传感器中接点分开,电子继电器释放,因而电磁铁也释放,水银开关闭合,加热器又开始加热。

调节螺杆,可调整控制的温度。
2.火灾自动报警器
工作原理示于图2。传感器由一个盛有空气的特制容器制成,电子继电器也采用图B的电路。平时,容器下室内的空气,经多孔阀可与外面的空气相通,室内薄膜上下受力均衡,接点分开。当有火灾时,温度升高,下室里的空气膨胀,压力急速增大,薄膜受压向上突起,推杆把接点闭合,电子继电器吸动,接通警笛电源,发出告警信号。
3.液位控制
工作原理示于图3 。传感器直接放入被控制的液体中,由浮子和接触接点组成。电子继电器使用图D的电路。这种控制器只适合控制不导电的液体(如菜油等等)。虽然接点浸在绝缘的液体中,但是控制器仍能可靠地工作。当液面达到规定的高度时,由于浮子的傅动,使上接点或下接点闭合,使电子继电器动作,接通执行机构的电路,以控制液体的流入。
4.遥测液位
工作原理示于图4。传感器由浮子、滑轮、齿轮、拨杆等组成。电子继电器采用图D的电路。当液面升高或降低时,浮子上升或落下,使滑轮转动,从而带动齿输。齿输每转过一齿,带动拨杆,使接点接触一次,于是电子继电器动作一次,接通相应的电磁铁,使电磁铁吸动一次,推动爪推动棘轮,使指针转动一格。从图中可看出,有两个电磁铁,一个是液面上升时动作,它的推动爪推动棘轮顺时针方向转动;另一个是液面下降时动作,它的推动爪推动另一个同轴棘轮反时针方向转动。

5.气体流量的自动记录装置
工作原理示于图5。电子继电器采用图5的电路。传感器的动作由孔板两边的气压差控制。当孔板右边的压力增加,气压差加大,右边的钟罩上升。这时,下面一对接点(接点1、2)接触,电子继电器动作,接通单相可逆电动机,带动螺杆旋转,使记录笔架向右移动,弹簧被拉紧,力图平衡右边钟罩上升产生的下压力量。当记录笔架向右移动到相应的距离时,得到平衡,接点1、2分开,接点1处在中间位置,单相可逆电动机停止转动。同样,当气压差减小时,左边钟罩上升,上面的一对接点接触,单相可逆电动机向相反的方向转动,使记录笔架向左移动,放松弹簧,达到新的平衡,接点1、3分开,单向可逆电动机停止转动。记录纸用另一个单相电动机带动,记录笔在上面画出连续的曲线,由这条曲线可看出气体流量的变化。

6.自动秤量
工作原理示于图6。在秤量器金属指针下面加装一根用硬胶纸板制成的绝缘指针。绝缘指针的一端装一块薄黄铜片,作为接点;金属指针作为另一个接点。使用时,把绝缘指针放在预定的量值处,秤量时如已达到预定量值,金属指针即与绝缘指针上的黄铜片接触,使电子继电器动作,切断电磁铁电源,电磁铁释放,关闭阀门,使秤量物品停止进入。电子继电器可采用图B的电路。(林先锐)
