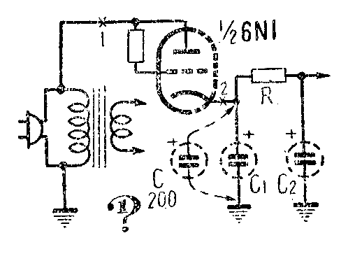
1.用 1/26N1(6H1П)装一个整流器(图1)。有一次,偶然将一 个20微法的电解电容器C和C\(_{1}\)相并联。刚并上时,只见管内白光一闪,收音机接着就没有声音了。这是为什么?(黄培荣)

2.如果收音机输出变压器初级线圈断线,功率输出管的帘栅极就发红,时间一长就会烧毁。为什么?(高频)

3.图2的6个线路图中,各个圆圈代表完全相同的电灯泡。在每个线路中,都有一个灯泡比其它好泡更亮一些。你知道是哪一个吗?(王行)
上期“想想看”答案
1. 要同时测量阻抗中的电流和阻抗两端的电压(或由此算出这一阻抗值),可以有图1和图2所示的两种接法。但是对于小阻抗的情况,需要用图1的电路,对于大阻抗的情况,需要用图2的电路。用图1的接法时,电压表量得的是Z\(_{x}\)两端的电压,但电流表中量得的不仅有流过Zx的电流, 而且有流过电压表的电流。如果Z\(_{x}\)很小时,流过电压表的电流就很小,测量误差就小;但如果Zx太大,流过电压表的电流就会很大,误差就大了。用图2的接法时,电流表量得的是Z\(_{x}\)中的电流,但电压表量得的电压却是电流表上的电压降和Zx上的电压降之和。如果Z\(_{x}\)很大,在电流表上的电压降就很小,误差就小;如果Zx很小,在电流表上的电压降就很大,误差就大了。

晶体管发射极和基极间的电阻很小,所以用图1的测量电路。集电极和基极间的电阻很大,所以用图2的测量电路。
2. 继电器上加一个短路线圈,可以使继电器的动作和释放有一定延迟。当控制线圈中开始流通电流时,铁心中磁通增长,短路线圈中就产生了感应电流,反抗磁通的增长,因而磁通的增长要慢一些,吸动时间也相应地延迟。当控制线圈中电流中断时,短路线圈中又产生一个感应电流反抗磁通的减小,使释放时间有一段延迟。

3.两个箱子中的电路如图3所示。开关在位置1时,交流电的正半周可通过红灯,红灯亮;在位置2时,交流电的负半周可通过蓝灯,蓝灯亮;在位置3时,交流电的正半周通过红灯,负半周通过蓝灯,因此两个灯都亮。