单稳态触发电路是基本的脉冲电路之一。这种电路很简单,它可以用来得到波形方整的矩形波,也可以用作为电子继电器,因此,在测量技术、电视、自动控制等等部门都得到了广泛的应用。
单稳态触发电路只有一个稳定状态,并且通常处于稳定状态。当在电路的输入端加一个触发脉冲时,电路就转换到另一个不稳定状态。经过一定时间T后(这时间决定于电路元件的参数),电路会自动地翻转到原来的稳定状态。从触发脉冲到来开始,一直到翻转到原来的稳定状态为止这一段时间T内,电路输出一个宽度为T的矩形脉冲。此后,电路就处于稳定状态。等到下一个触发脉冲到来时,再重复一次上述的过程。
电路工作原理
图1所示为一种阴极耦合单稳态触发电路的线路图和工作时电子管各极电压变化的情况。

这种电路,通常是用一个双三极管组成。在输入端没有触发电压作用时,这个电路处于稳定状态。因此电容器C充到一定的电位,电容器中没有电流。这时电子管Л\(_{2}\)的栅压Ug2差不多等于零(见图1之4),而屏极电流i\(_{2}\)0很大。电流i20流过阴极电阻R\(_{k}\)时,在上面形成电压Uk(见图1之5),这个电压通过输入电压源e的内阻,加到电子管Л\(_{1}\)的栅极与阴极间,因此电子管Л1的栅压U\(_{g1}\)相对阴极来说是负的,并且Ug1=-U\(_{k}\)(见图1之3)。
设电子管Л\(_{1}\)的截止偏压为Eg01,那么当
U\(_{k}\)=i20R\(_{k}\)>|Eg01|
时,电子管Л\(_{1}\)是截止的,屏流i10=0,而屏压为E\(_{a}\)— i20R\(_{k}\)(见图1之6)。电容器C充电到电子管Л1屏阴两极间的电压E\(_{a}\)-i20R\(_{k}\)(见图1之8)。因为电子管Л2 的屏流很大,所以在屏极电阻R\(_{2}\)上的电压降很大,而电子管Л2的屏压就很小,为E\(_{a}\)-i20R\(_{k}\)-i20R\(_{2}\)=Ua2最小(见图1之7)。
当输入端作用一个触发脉冲e时,情况就不同了。如果加在Л\(_{1}\)栅极的正电压脉冲e的幅度大于(i20R\(_{k}\)-|Eg01|),则U\(_{g1}\)升高到截止电压以上(见图1之3),电子管Л1突然导电,在R\(_{1}\)上产生一个电压降,因而Л1的屏压U\(_{a1}\)下降(见图1之6)。Ua1一下降,电容器C就通过电子管Л\(_{1}\)和电阻r放电,如图2所示。但在电子管Л1刚导电的瞬间,电容器C上的电压是来不及改变的,因此在Л\(_{2}\)的栅极上一下子加上一个很大的负电压(见图1之4),这个电压为电容器C上的电压与Л1屏压之差,使电子管Л\(_{2}\)截止。Л2截止后,屏极电流等于零,屏极电位就突然上升到E\(_{a}\)-i1R\(_{k}\)(因为在R2上没有电压降了,见图1之7)。这时,电子管Л\(_{1}\)的栅压为电阻Rk上的自栅偏压U\(_{k}\)=i1R\(_{k}\)(见图1之5),而屏压为Ea-i\(_{1}\)R1-i\(_{1}\)Rk=U\(_{a1最小}\)。

在经过这个突变以后,由于电容器C通过电阻r和电子管Л\(_{1}\)逐渐放电,C上的电压逐渐降低(见图1之8),而放电电流逐渐减小,所以r上的电压降Ug2也逐渐减小(见图1之4)。当U\(_{g2}\)减小到等于电子管Л2的截止栅压E\(_{g}\)02时,电子管Л2又开始导电。Л\(_{2}\)一导电Rk上的电压降增大,Л\(_{1}\)的电流减小,屏压升高。这个电压升高立刻通过C加到Л2的栅极,使Л\(_{2}\)的屏流进一步升高。这样的迭加过程是雪崩式进行的,各个电压都是跳跃式地变化,结果使Л1截止,Л\(_{2}\)的屏流达到原来的i20的数值,电子管Л\(_{1}\)的屏压Ua1上升到原来的数值E\(_{a}\)-i20R\(_{k}\),电子管Л2的屏压U\(_{g2}\)下降到原来的数值Ua2最小,回复到起始的稳定状态。由此可见,由于触发脉冲的作用,在电子管Л\(_{1}\)的屏极输出一个负矩形脉冲(见图1之6),在电子管Л2的屏极输出一个正矩形脉冲(见图1之7)。脉冲宽度T主要决定于电容器放电到使U\(_{g2}\)=Eg02所需的时 间,而和触发脉冲的形状和宽度等无关。触发脉冲只是决定脉冲开始的时间。
以后,等下一个触发脉冲到来时,电路状态就再作一次类似的循环,从而再输出一个矩形脉冲。
具体电路和一些经验

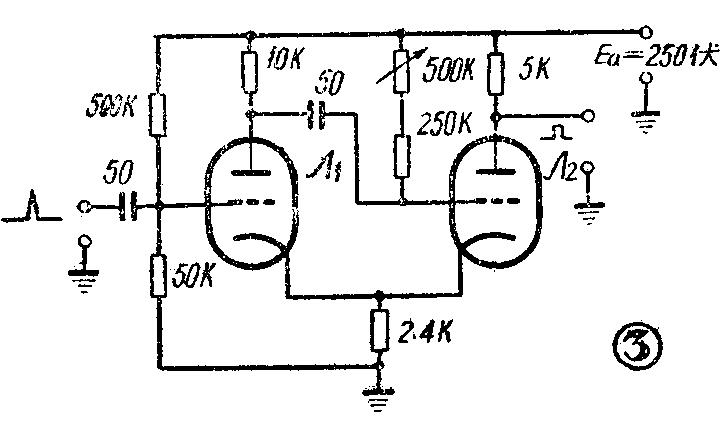
我制作的阴极耦合触发器的电路和元件数值如图3所示,现说明如下。
电子管Л\(_{1}\)Л2用国产双三极管6H1П。
两个屏极负载,分别为10千欧和5千欧,阴极电阻为2.4千欧。电子管Л\(_{1}\)的栅极通过电阻分压器加一定的正电压,电子管Л2的栅极电阻r也接在高压正端,这样可以使工作更稳定些(下面说明)。根据这个电路和元件数值,可得到如下指标的矩形脉冲(矩形脉冲由电子管Л\(_{2}\)输出):脉冲幅度约60伏;脉冲宽度从1微秒到20微秒,可以用500千欧电位器来调整。如果宽度还要加大,则可加大电容器Co脉冲前沿(上升时间)约0.4微秒,脉冲后沿(下降时间)约0.2微秒。
在制作中要注意以下几个问题:
(1)电子管的选择:电子管最好采用跨导大的,这样可得到幅度更大、前后沿更陡的矩形脉冲。根据实验,以五极管6П9(6AG7)和6Ж4(6AC7)最好。但五极管要用两个,不经济,因此都用双三极管。实验表明:以双三极管6H8(6SN7)和6H1П最好。
(2)屏极负载电阻R\(_{1}\)和R2的选择:R\(_{1}\)和R2用得愈大,输出的矩形脉冲幅度就愈大。但电阻大后,电子管的电流跳变较小,因此矩形脉冲的波形变坏(前后沿时间变长)。实验表明:用10千欧和5千欧是很合适的。要输出脉冲的那个电子管可用5千欧,使波形好些。
(3)触发脉冲为正时,加在电子管Л\(_{1}\)的栅极与地之间。触发脉冲为负时,可加在电子管Л1的屏极与地之间,或电子管Л\(_{1}\)和Л2的阴极和地之间。对触发脉冲的幅度,在触发屏极时要求最大,触发栅极时次之,触发阴极时要求最小。但阴极触发最不稳定。
(4)电子管Л\(_{1}\)Л2的栅极都通过一个大电阻接到屏极电源E\(_{a}\)上,这可以使电路的工作稳定。在这种情况下,当Л1的屏极电压因触发而降低时,电容器C是由电源E\(_{a}\)反向充电,因此。Л2栅压的变化曲线U\(_{g2}\)(见图4)比r接地时的变化曲线Ug2更陡地和电子管的截止电平E\(_{g}\)02相交。因此,当电源电压改变成由于更换电子管使Eg02发生变化时,这种电路较为稳定。如图4所示,当由于某些原因使电子管的截止偏压改变△|E\(_{g}\)02|时,r接正电压的电路使脉冲宽度的变化(△T′)较小,而R接地的电路使脉冲宽度的变化(△T)较大。

(5)如果希望输出矩形脉冲的宽度可以调节,即r采用电位器时,那么在接正栅压的情况下,电位器必须串联一固定电阻(100千欧到250千欧),避免电位器电阻调到零时,电子管栅压过高,而烧坏电子管。
(6)在工作过程中,电子管的灯丝电压不足时(加热不足),影响输出脉冲宽度的变化最大。屏极电压改变时,影响较小。因此灯丝电压必须稳定。此外当触发电路不是单级,而和其他电路组合时,每级屏极电路中要加电阻1千欧和电容0.1微法所组成的去耦滤波器,以免相互干扰。(陆兆熊)