由于大气变化对无线电波传播的影响和其它各种接收条件的变化,收音机天线上收到的电磁波有时强时弱的现象,结果使收音机的声音一会儿变大,一会儿变小,影响收听,在收听短波广播时表现最为显著。为了消除这种影响,在超外差式收音机中一般都装有自动音量控制电路(俄文用АРУ、英文用AVC几个缩写字表示),用来自动调节由于输入信号强弱而引起的输出变化,使得不管输入信号强或弱,输出信号总保持一定的大小,这样在接收强信号时收音机不致过载而造成严重的失真,以及使扬声器纸盆损坏。但自动音量控制电路并不能使弱信号输入时输出大一些,只不过是在弱信号接收时,音量的抑制来得小一些而已。
自动音量控制电路的基本原理是将检波二极管输出电压的直流成分取出,特其负极端送往被控制管,一般是加到中放管和变频管的栅极(见图1)。当输入信号增强时,检波后的直流负压增强,使中放管或变频管的放大倍数减小,使输出信号减小。当输入信号弱时,检波后的直流负压也小,被控管栅负压小,放大倍数变大,输出信号不会低落下去,这就达到了自动控制音量的目的。图1中R\(_{2}\)C2,R\(_{3}\)C3用来滤除检波所得的音频调制电压成分,不让它到被控制管的栅极去,以免形成回输对放大管起反调制作用,减低输出音量。R\(_{2}\)C2或R\(_{3}\)C3的时间常数(即RC的乘积)不能太大,否则C上的电压(即自动控制电压)在接收强信号时增加得很慢(充电慢),而输入信号突然变弱时,C上的电压又来不及很快地降下来(放电慢),这样控制电压会跟不上信号强弱的变化,便失去控制作用,同时也容易将微弱信号漏掉。上述时间常数也不能太小,否则就不能把音频调制电压滤干净。一般在中波收音机中多采用时间常数为0.1~0.3秒,短波收音机中则采用0.1~0. 2秒,例如我们选用0.1秒,则取R\(_{2}\)为2兆欧时C2应为0.05微法。

对自动音量控制电路的质量要求如下:
(1)控制电压只能与高频载波的振幅成比例,不能与音频调制电压有关;
(2)控制作用不能引起音频信号的失真;
(3)控制速度要快,要跟得上输入信号强弱变化的速度。
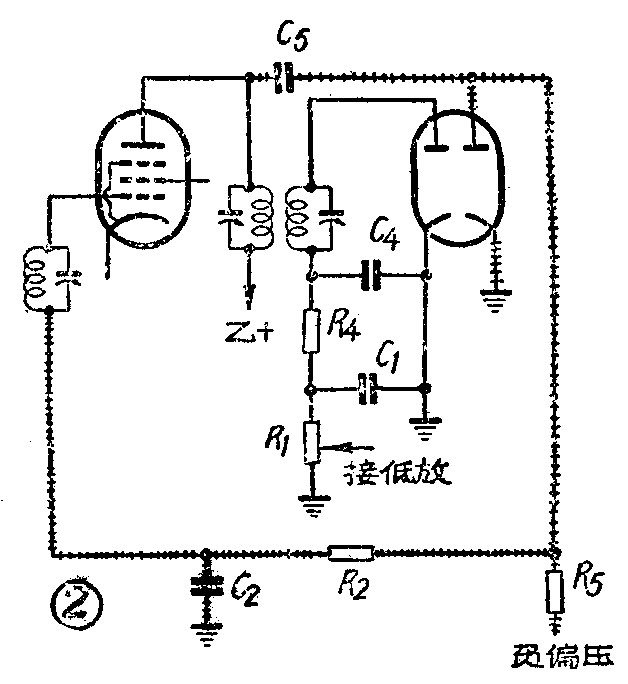
以上三点都直接和电路的设计有关系。自动音量控制电路一般常用的有两类:(1)简单的自动音量控制电路(如图1);(2)延迟式自动音量控制电路(如图2)。它们之间的主要不同点在于:简单的自动音量控制电路,不管是接收强信号或弱信号,控制作用都是存在的。但往往在弱信号接收时我们不希望有控制作用,因为控制的结果只能使音量变得更小。因此简单的自动音量控制电路在这一点上是不够理想的。延迟式自动音量控制电路可以克服这一缺点,这种电路的主要特点是自动音量控制电压由另外一个检波二极管来供给,并且将这个二极管的屏极上加一定的负压(或者在阴极上加一定的正压)。因此当外来信号振幅小于这个负压时,检波管不导电,没有控制电压加到被控管,控制电压只有在外来信号振幅大过一定的数值以后才产生。这就保证了在弱信号时不致于减低放大倍数。加给二极管的这个负压我们叫它为“延迟电压”,一般为2~3伏。

延迟式自动音量控制的检波管,总是通过一个交连电容器(C\(_{5}\))直接接在中频变压器的初级。这样接法有两个优点:(1)中频变压器的初、次级负载比较平衡,中频变压器谐振曲线的对称性较好;(2)由于信号检波器中交、直流负载电阻比较接近(减少了对负载R1的分流作用),因此在深调制情况下发生切峰失真的可能性就减小。
值得注意的是像6SQ7这样的虽然有二个小屏极、但阴极却是公用的复合管,延迟电压最好不要放在阴极,此时阴极电阻上的降压虽然可以利用作为延迟电压,但是这时信号检波也被延迟,结果会使检波出来的音频电压发生失真。
其次应该注意的是延迟负压不能过大,太大了也会引起信号检波的失真。
这是因为:当信号较小时,延迟自动音量控制器不起作用,因此检波输出就不会失真;一旦信号较大,且调制又深时就会使中频载波的某些部分的振幅超过延迟电压,使延迟自动音量控制检波管导电。大家都知道,检波管一旦导电,就会加大中频变压器的负载,降低它的有效Q值,相对地缩小输出电压,但另一些振幅较低部分还小于延迟电压,音量控制检波管不导电,因此,并不受影响;这样就使得被检得的音频信号发生显著的振幅失真。
自动音量控制电路的设计主要根据收音机的要求。例如一台三级收音机,规定以100毫伏输入信号为基准,当信号变化26分贝时,输出电压变化不超过12分贝。在一般三级收音机中,被控制的电子管总不外是变频级和中放级两级,如果检波管工作在特性曲线的直线部分,上述要求等于说当外来输入信号变化26分贝时,检波管的输入信号变化不大于12分贝。换句话说,以100毫伏输入为基准,当输入信号增大26分贝时,变频级和中放级的增益总共必须减低26-12=14分贝。自动音量控制检波管的输出电压一般说来等于被送来检波的中频载波的振幅,因此如果要求外来信号经放大后送去检波的电压变化不大于12分贝,那么检波所得的控制电压的变化也不会大于12分贝。所以要求变频和中放级的总增益当控制电压增加1分贝时,应当减少14/12分贝,才能满足要求,不然的话就要调整中放或变频管的工作点来适应这些要求。一般的变频管和中放管的增益受控制作用以后都能超过这些要求,因此采用简单的电路就能达到这些指标。
采用自动音量控制电路时,被控制的变频管和中频放大管必须是遥截止式的电子管(通常称作“变μ管”),例如常用的6A2П、6K4П等。这种电子管的放大系数能在比较大的范围内随着栅偏压的增加而减小。这种性能正好符合自动音量控制的需要。相反的,另一种锐截止式电子管,只能在较小偏压变动范围内工作,不能用在自动音量控制电路中。
最后谈一下关于自动音量控制电压的馈电方式问题。常用的馈电方式有串联馈电和并联馈电两种(图3)。

串联馈电式的最大缺点是必须在变频管的栅极槽路中接入一个电容量较大的电容器(图3甲),否则会影响输入调谐回路的波段复盖。但加了这个电容器后,就可能由于电容器的漏电而使自动音量控制失灵;另外由于大电容器不可避免地在高频时出现不应有的电感特性,使得变频级在统一调谐时发生困难。当然这些缺点在中频放大管级是不存在的。
并联馈电式可用较小的C\(_{1}\)、C2,因为它们不再是槽路的一部分,漏电问题就不存在。但R\(_{1}\)、R2直接并联在槽路的两端,会使中频变压器的有效Q值大大下降,选择性变坏;但这对变频管则影响不很显著。因此,我们总是在变频级中采用并联馈电式自动音量控制电路,而在中放级中采用串联馈电的方式,以便利用这两种电路的优点,避免它们的有害影响。(丁启鸿)