在我们的国家里,人民是国家的主人,党对人民的社会主义教育、学习和文娱生活是很重视的。除开在农村和一些城市有大量的广播网外,还有千千万万的收音机供他们进行学习和开展文化娱乐活动,这些收音机在可能的条件下当然要求它质量愈高愈好。但是可能有些收音机置备的时间较早,程式比较陈旧,从不断增长的物质文化生活讲,音质不够理想,其实只要增添一些零件,在电路上改动改动,就不难使它发出优美动听的声音。
我把一架旧机器改成一架双音带式收音、电唱机,采用了高低音分别控制和放大的双音带式电路,这种电路不仅可以大大改善音质,另外,选用来复放大,使电子管用得最少,并且高音部分的强放采用功率消耗较小的6H1Π。这样,不仅节约了零件和电力消耗,还可以利用原有的五灯电源变压器。
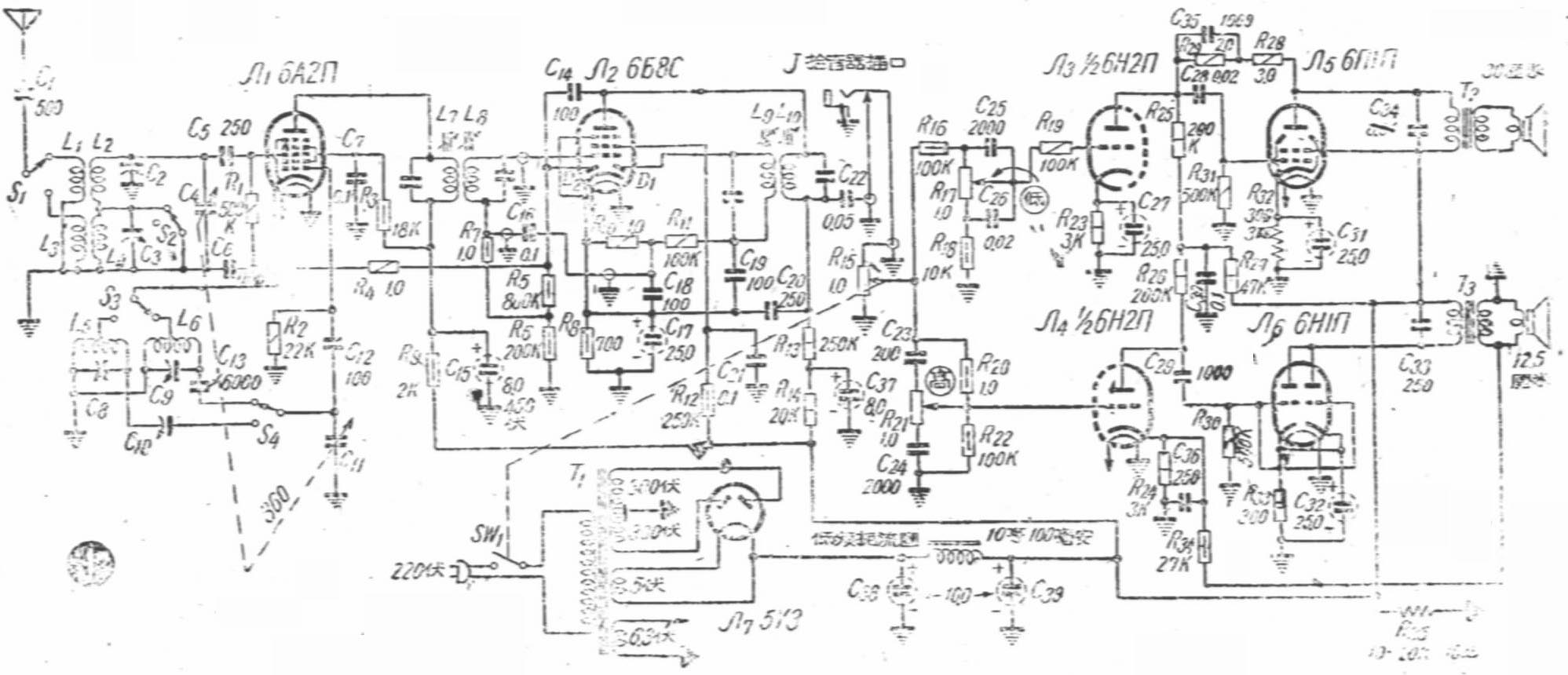
电路说明
这是一架超外差式收音机(见图1)。变频为6A2Π,线圈为美通553,线路比较一般。应注意的是电容C\(_{5}\)、C12和C\(_{13}\)采用云母的比较可靠,波段开关用质量较好的,以免因接触不佳而带来麻烦。在零件位置排列上,应该注意线圈553A和553B要互相垂直放置,553A放在底板上,553B放在底板下,并尽量靠近波段开关。

6Б8C担任中放、检波、延迟式自动音量控制和低放,采用的是来复式电路。它的中频放大倍数与R\(_{12}\)的大小有关,但考虑到低放的效果,帘栅压要用低放时的规格(40—60伏),故我用的R12为250千欧,中频放大倍数比一般中放管低些。电容器C\(_{2}\)0为中频旁路电容器,使R13不致成为中频的负荷。小屏D\(_{1}\)担任检波,为了防止中频电压随检波后的音频混入栅极,引起正回授,所以加有C18、C\(_{19}\)和R11作滤波器。小屏D\(_{2}\)担任延迟式自动音量控制,延迟电压约2伏。延迟式自动音量控制的好处是它有较高的灵敏度,可使小信号不受抑制。检波后的音频电压通过C16再到栅极上进行低放。
来复放大的主要困难是会产生窜越现象。那就是在来复管的栅极上加有较大的偏压时,输入的中频信号还没有经过二极管检波,就先发生屏极检波作用,这个检波后的音频电压和二极管检波后经过低放的音频电压的相位差不多相反,当装在来复级的音量控制器(例如R\(_{1}\)0以电位器代替的话)调到某中间位置时,这两个相位差不多相反的电压大小几乎相等,相互抵消的结果,使输出最小,而从中间位置向两边调节时,输出都会增大。不但音量控制器失去作用,而且失真严重,尤其在接收强信号时,这种现象更为严重。
针对产生窜越现象的原因,我采取了一些措施。首先,为了避免输入信号过强,选用了截止电压较低的变频管,并且加上了全部自动音量控制电压,其次,在来复管本身也加上适当的自动音量控制电压和阴极自给偏压,用来防止电子管在非线性区工作。方法是将R\(_{7}\)接在R5\(_{6}\)之间,使总偏压为部分自动音量控制电压(约为自动音量控制电压的1/5—1/4)与阴极自给偏压之和。这样一来,窜越现象减小,音质变好。另外,又把音量控制器移到下一级去。
由于6Б8C但任多种工作,C\(_{18}\)、C12和C\(_{2}\)0起有重要作用,因而要用云母电容器。此外,栅极接线要短,要用隔离线。
高低音控制网络是属于具有衰减性质的网络。调节音调控制器R\(_{21}\)、R17可以使高低音提升或衰减大约15分贝(图2)。由于这种网络的衰减性,所以在它的后面加有一级补偿放大级(6H2Π)。

6H1Π和6ΠlΠ是高低音频的功率放大级。低音部分的Л\(_{5}\)与Л3间加有由R\(_{26}\)、R29和C\(_{35}\)组成的负回授网络,它加强了输出的稳定性,也减小了交流声和杂声。并且这个网络的性质,使高音频回授系数大,低音频回授系数小,相对地抑制了高音。高音部分采用了两级负回授网络,负回授电压取自输出变压器T3(6V6用输出变压器)的次级,好处是可以抑制输出变压器所产生的副波失真,并改善频率特性。这个网络的性质使低音频受到抑制,相对地提升了高音。
由于这两种负回授的特性,使整个放大器的高低音的提升更为加强。
收音时,6П1П输出约3瓦,6H1П约1瓦不到。已够一般需要。拾音器改接到R\(_{1}\)0两端时,唱片输出功率最大,但需要加接一个衰减网络。
安装方面
为了缩小体积,在安装上采用另件板和接线架的办法,先考虑哪些另件可以安置在同一块另件板上,哪些另件可直接利用电子管脚和接线架等,然后对需要用另件板的另件作排列设计,尽量使引出线最短。另件板是两块厚绝缘纸板,两端用铁片固定,另件就装在上面,见图3。另件接地的地方应该用一根较粗的铜丝作为总的地线,不要图方便而把接地线直接接到机壳上,这样往往会带来不可捉摸的麻烦。(铎)

